GM Service Manual Online
For 1990-2009 cars only

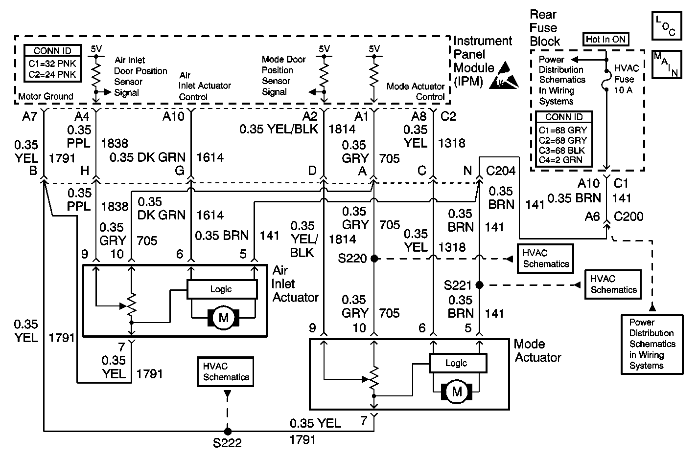
Object Number: 430157  Size: MF
HVAC Components
Air Delivery W/CJ2
Handling ESD Sensitive Parts Notice
HVAC Fuse (Rear Fuse Block)
Air Delivery W/CJ2
Air Delivery W/CJ2
Air Delivery W/CJ2
HVAC Fuse (Rear Fuse Block)

Circuit Description

The HTR/DEF/AC door motor is an electronic actuator stepper motor with a feedback potentiometer. The IPM determines the position of the door motor based on the voltage from the potentiometer. When the airflow is from the panel, the voltage is high. When the airflow is from the defrost outlet, the voltage is low. The IPM controls the HTR/DEF/AC door motor position to direct airflow from the outlets selected by the vehicle occupants.

Conditions for Running the DTC

The ignition is turned ON.

Conditions for Setting the DTC

The IPM detects the signal circuit is less than 0.03 V (2 counts) or greater than 4.95 V (253 counts).

Action Taken When the DTC Sets

    • A default value of 2.50 V (128 counts) will be used for the sensor data by the IPM.
    • The air inlet door will be set to the outside air position.
    • The IPM will only direct airflow from either the panel or defrost outlets.

Conditions for Clearing the DTC

    • The DTC will become history if the IPM no longer detects a failure.
    • The history DTC will clear after 50 fault free ignition cycles.
    • The DTC can be cleared with a scan tool.

Diagnostic Aids

    • A disconnected or broken door may also set this DTC by allowing the actuator to travel to its internal stops (overtravel condition).
    • Refer to Testing for Intermittent Conditions and Poor Connections .

Test Description

The number(s) below refer to the step number(s) on the diagnostic table.

  1. Tests for the proper operation of the circuit in the high voltage range.

  2. Tests for the proper operation of the circuit in the low voltage range. If the fuse in the jumper opens when you perform this test, the signal circuit is shorted to voltage.

  3. Tests for a short to ground in the 5-volt reference circuit.

Step

Action

Value(s)

Yes

No

1

Did you perform the HVAC Diagnostic System Check?

--

Go to Step 2

Go to Diagnostic System Check

2

  1. Install a scan tool.
  2. Turn ON the ignition, with the engine OFF.
  3. With a scan tool, observe the HTR/DEF/AC Dr Actual parameter in the Instrument Panel Module data list.

Does the scan tool indicate that the HTR/DEF/AC Dr Actual parameter is within the specified range?

0.03 V-4.95 V

Go to Diagnostic Aids

Go to Step 3

3

  1. With a scan tool, command the HTR/DEF/AC Door from AC to DEF.
  2. With a scan tool, observe the HTR/DEF/AC Dr Actual parameter in the Instrument Panel Module data list.

Does the scan tool indicate that the HTR/DEF/AC Dr Actual parameter changes when the HTR/DEF/AC Door is commanded from AC to DEF?

--

Go to Step 12

Go to Step 4

4

  1. Turn OFF the ignition.
  2. Disconnect the mode actuator.
  3. Turn ON the ignition, with the engine OFF.
  4. With a scan tool, observe the HTR/DEF/AC Dr Actual parameter.

Does the scan tool indicate that the HTR/DEF/AC Dr Actual parameter is greater than the specified value?

4.95 V

Go to Step 5

Go to Step 9

5

  1. Turn OFF the ignition.
  2. Connect a 3-amp fused jumper wire between the signal circuit of the HTR/DEF/AC door position sensor and the ground circuit of the HTR/DEF/AC door position sensor.
  3. Turn ON the ignition, with the engine OFF.
  4. With a scan tool, observe the HTR/DEF/AC Dr Actual parameter.

Does the scan tool indicate that the HTR/DEF/AC Dr Actual parameter is less than the specified value?

0.03 V

Go to Step 6

Go to Step 10

6

  1. Turn OFF the ignition.
  2. Disconnect the fused jumper wire.
  3. Connect a 3-amp fused jumper wire between the 5 volt reference circuit of the HTR/DEF/AC door position sensor and the signal circuit of the HTR/DEF/AC door position sensor.
  4. Turn ON the ignition, with the engine OFF.
  5. With a scan tool, observe the HTR/DEF/AC Dr Actual parameter.

Does the scan tool indicate that the HTR/DEF/AC Dr Actual parameter is greater than the specified value?

4.95 V

Go to Step 8

Go to Step 7

7

Test the 5-volt reference circuit of the HTR/DEF/AC door position sensor for a short to ground. Refer to Circuit Testing and Wiring Repairs in Wiring Systems.

Did you find and correct the condition?

--

Go to Step 17

Go to Step 14

8

Test the 5-volt reference circuit of the HTR/DEF/AC door position sensor for a short to voltage, a high resistance, or an open. Refer to Circuit Testing and Wiring Repairs in Wiring Systems.

Did you find and correct the condition?

--

Go to Step 17

Go to Step 13

9

Test the signal circuit of the HTR/DEF/AC door position sensor for a short to ground. Refer to Circuit Testing and Wiring Repairs in Wiring Systems.

Did you find and correct the condition?

--

Go to Step 17

Go to Step 14

10

Test the signal circuit of the HTR/DEF/AC door position sensor for a short to voltage, a high resistance, or an open. Refer to Circuit Testing and Wiring Repairs in Wiring Systems.

Did you find and correct the condition?

--

Go to Step 17

Go to Step 11

11

Test the ground circuit of the HTR/DEF/AC door position sensor for a high resistance or an open. Refer to Circuit Testing and Wiring Repairs in Wiring Systems.

Did you find and correct the condition?

--

Go to Step 17

Go to Step 14

12

Inspect the HTR/DEF/AC door for a condition allowing excessive travel of the actuator.

Did you find and correct the condition?

--

Go to Step 17

Go to Step 13

13

Inspect for poor connections at the harness connector of the mode actuator. Refer to Testing for Intermittent Conditions and Poor Connections and Connector Repairs in Wiring Systems.

Did you find and correct the condition?

--

Go to Step 17

Go to Step 15

14

Inspect for poor connections at the harness connector of the IPM. Refer to Testing for Intermittent Conditions and Poor Connections and Connector Repairs in Wiring Systems.

Did you find and correct the condition?

--

Go to Step 17

Go to Step 16

15

Replace the mode actuator. Refer to Mode Actuator Replacement .

Did you complete the replacement?

--

Go to Step 17

--

16

Replace the IPM. Refer to Instrument Panel Module Replacement in Body Control System.

Did you complete the replacement?

--

Go to Step 17

--

17

  1. Use the scan tool in order to clear the DTCs.
  2. Operate the vehicle within the Conditions for Running the DTC as specified in the supporting text.

Does the DTC reset?

--

Go to Step 2

System OK