GM Service Manual Online
For 1990-2009 cars only
Makes
🢒
Buick
🢒
2005
🢒
LeSabre
🢒 Power and Grounds
Power and Grounds
Power and Grounds
Master Electrical Component List
Data Link Communications Description and Operation
Serial Data Class 2
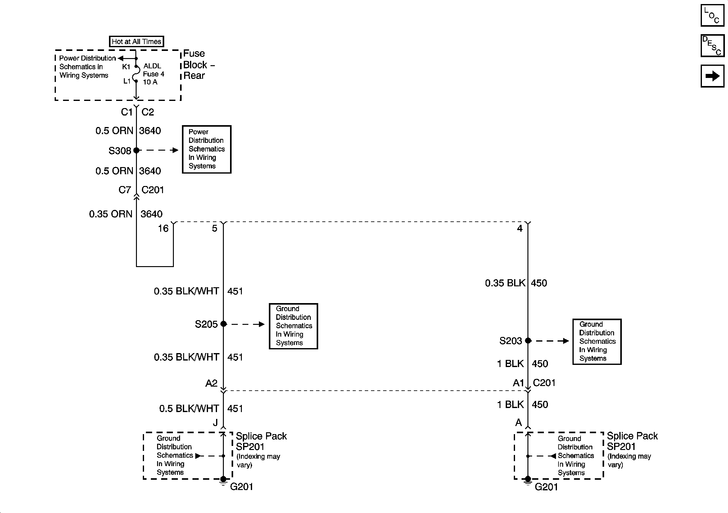
Fuse Block Rear - ELC, RR DEFOG and TRK/REL Relays, RR DEFOG and ALDL Fuses
Fuse Block Rear - ELC, RR DEFOG and TRK/REL Relays, RR DEFOG and ALDL Fuses
G201
G201
G201
G201