GM Service Manual Online
For 1990-2009 cars only
Makes
🢒
Buick
🢒
2005
🢒
LeSabre
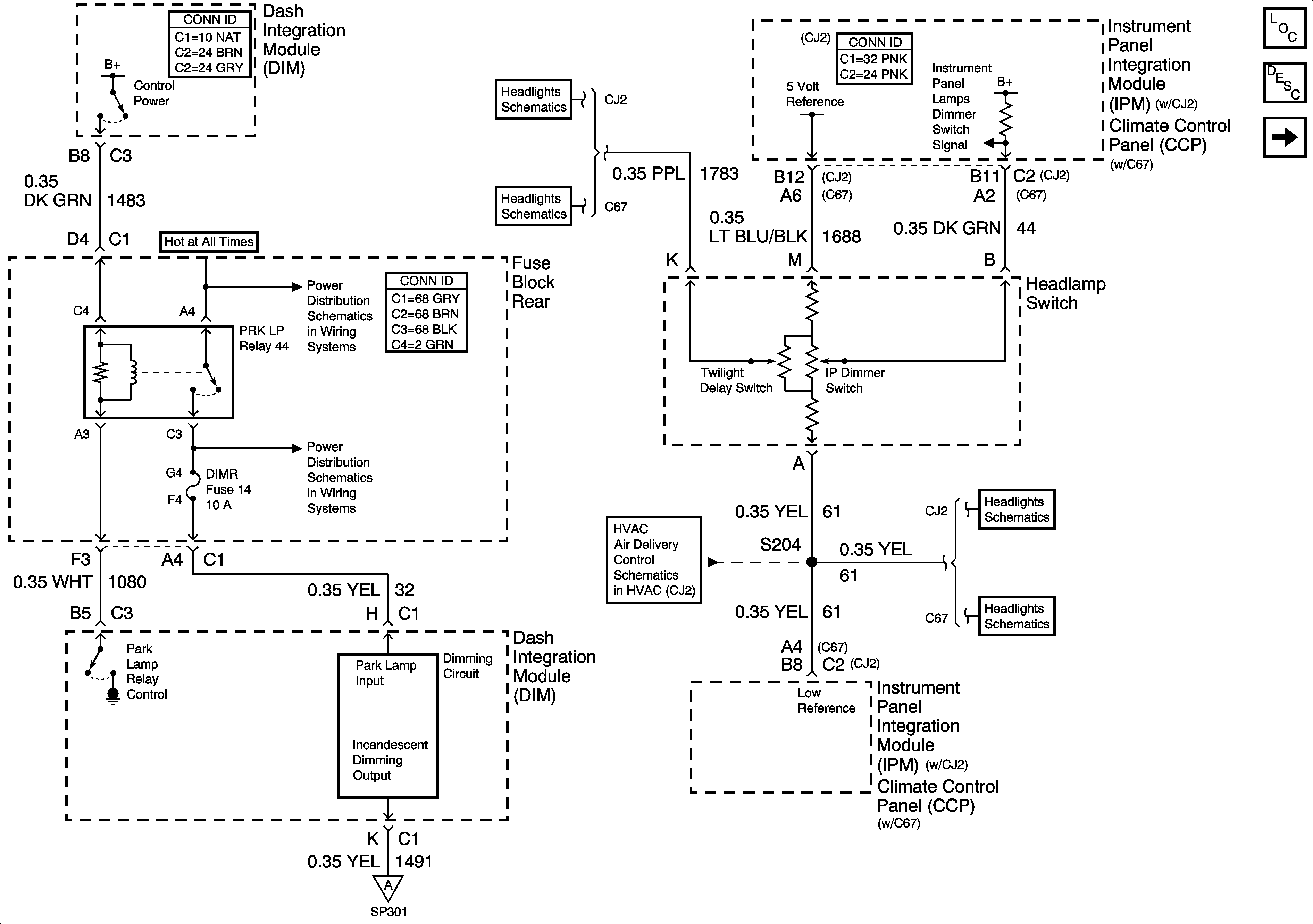
🢒 Dimming Control
Dimming Control
Dimming Control
Master Electrical Component List
Interior Lighting Systems Description and Operation
Instrument Panel And Console Dimming
Battery Feed to Rear Fuse Block
Fuse Block Rear - PRK LP Relay, LP PK L, LP PK R, and DIMR Fuses
Instrument Panel And Console Dimming
Headlamp Switch and Sunload Sensor Assembly (CJ2)
Headlamp Switch and Sunload Sensor Assembly (C67)
Temperature Sensors (CJ2)
Headlamp Switch and Sunload Sensor Assembly (CJ2)
Headlamp Switch and Sunload Sensor Assembly (C67)