GM Service Manual Online
For 1990-2009 cars only
Makes
🢒
Buick
🢒
2007
🢒
Lucerne
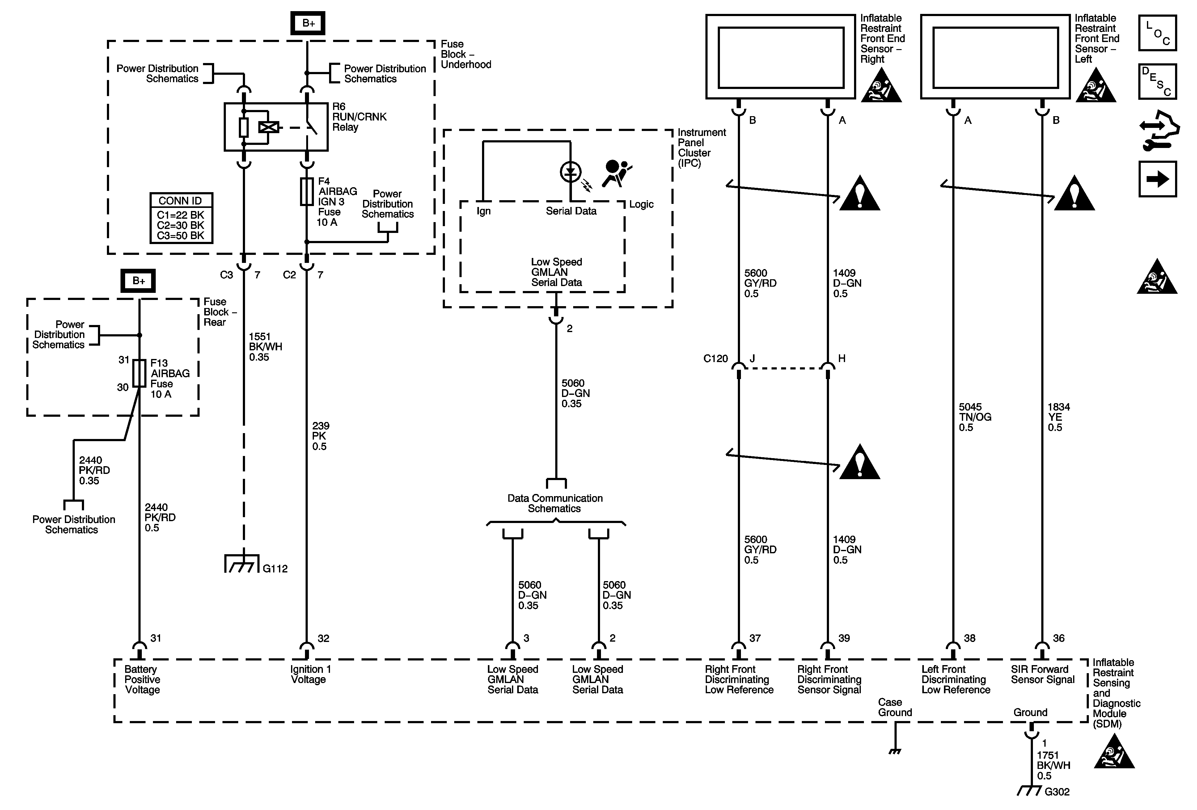
🢒 Indicators, Power, Ground, Front End Sensors
Indicators, Power, Ground, Front End Sensors
Indicators, Power, Ground, Front End Sensors
Master Electrical Component List
SIR System Description and Operation
Control Module References
Left Side Impact Sensor and Module, Roof Rail Module, Steering Module, Pretensioner
SIR Schematic Icons
RUN/CRANK Relay, TRANS IGN 3, AIRBAG IGN 3, HVAC/IPC, ECM IGN 3 Fuses
Underhood Fuse Block B+
RUN/CRANK Relay, TRANS IGN 3, AIRBAG IGN 3, HVAC/IPC, ECM IGN 3 Fuses
Rear Fuse Block B+
AIR BAG, OBJ SNSR, ONSTAR/S-BAND, BODY HARN MDL Fuses
G112 (L26)
Power, Ground, and Low Speed GMLAN
SIR Schematic Icons
SIR Schematic Icons
SIR Schematic Icons
SIR Schematic Icons
SIR Schematic Icons
G101, G110, G111, G114, G115, G302, G303, G306, G307
SIR Schematic Icons