GM Service Manual Online
For 1990-2009 cars only
Makes
🢒
Buick
🢒
1998
🢒
Park Avenue
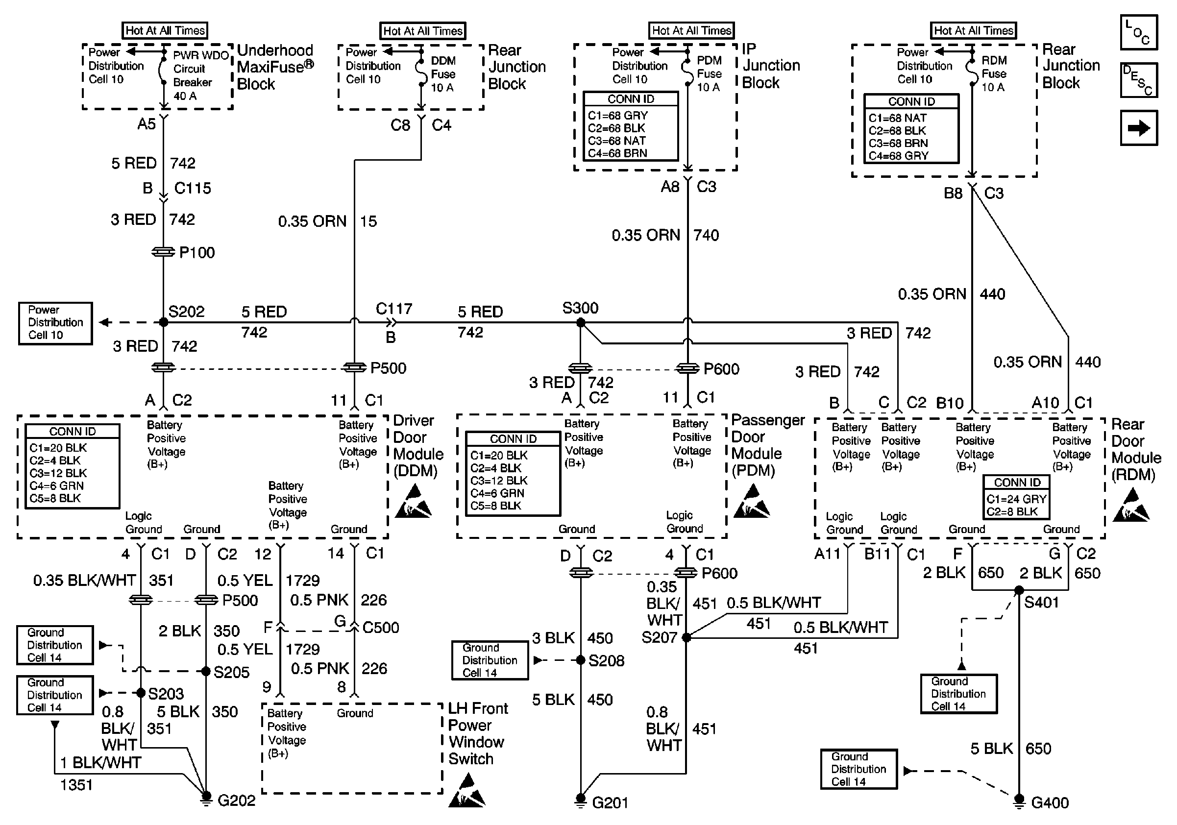
🢒 Cell 120: DDM, PDM and RDM
Cell 120: DDM, PDM and RDM
Cell 120: DDM, PDM and RDM
Handling ESD Sensitive Parts Notice
Handling ESD Sensitive Parts Notice
Handling ESD Sensitive Parts Notice
Cell 10: SUNROOF Fuse and PWR WDO Circuit Breaker
Cell 10: BATT 1, RDM, C/LTR, DDM, HTDST L, TRK REL, PDM, SBM, and CSTR/SBM FuseS
Cell 10: BATT 1, RDM, C/LTR, DDM, HTDST L, TRK REL, PDM, SBM, and CSTR/SBM FuseS
Power and Grounding Connector End Views
Power and Grounding Connector End Views
Cell 10: BATT 1, RDM, C/LTR, DDM, HTDST L, TRK REL, PDM, SBM, and CSTR/SBM FuseS
Cell 10: SUNROOF Fuse and PWR WDO Circuit Breaker
Power Door Systems Connector End Views
Power Door Systems Connector End Views
Cell 14: G201 (1 of 2)
Cell 14: G400 (1 of 2)
Power Door Systems Connector End Views
Power Door Systems Components
Power Windows Circuit Description
Cell 120: Power Window Modules
Handling ESD Sensitive Parts Notice
Cell 14: G400 (1 of 2)
Cell 14: G202 (3 of 4)
Cell 14: G202 (1 of 4)