GM Service Manual Online
For 1990-2009 cars only

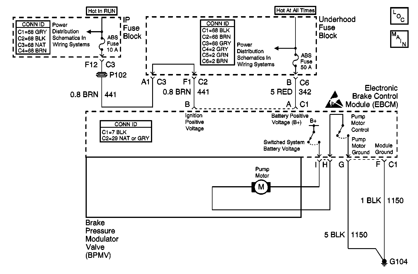
Object Number: 538018  Size: MF
ABS Components
PWR, GND, Solenoid Valves, and Pump Motor
Handling ESD Sensitive Parts Notice
Underhood Fuse Block, RUN Fuse/IP Fuse Block, RUN Fuse, IGN-3 and Run/Accessory Relays
Underhood Fuse Block and Underhood Maxi-Fuse Block

Circuit Description

The system relay is energized when the ignition is ON. The system relay supplies voltage to the solenoid valves and the pump motor. This voltage is referred to as the system voltage.

The electronic brake control module (EBCM) controls each solenoid valve by grounding the solenoid.

The EBCM controls the pump motor by grounding the control circuit. The pump serves 2 purposes:

    • Transfers brake fluid from the brake calipers to the master cylinder reservoir during pressure decrease events.
    • Transfers brake fluid from the master cylinder reservoir to the brake calipers during pressure increase events.

Conditions for Running the DTC

    • The pump motor has been commanded OFF for 1 second.
    • The system voltage is greater than 9 volts.

Conditions for Setting the DTC

One of the following conditions exists for 0.2 seconds:

    • The voltage across the pump motor is greater than 10.2 volts.
    • The pump motor low side voltage is less than 2.7 volts.

Action Taken When the DTC Sets

If equipped, the following actions occur:

    • The EBCM disables the ABS/TCS/VSES/DRP for the duration of the ignition cycle.
    • The ABS indicator turns ON.
    • The TRAC OFF indicator turns ON.
    • The DIC displays the SERVICE STABILITY SYSTEM message.
    • DTC C1248 also sets.
    • The red BRAKE warning indicator turns ON.

Conditions for Clearing the DTC

    • The condition for the DTC is no longer present and the DTC is cleared with a scan tool.
    • The electronic brake control module (EBCM) automatically clears the history DTC when a current DTC is not detected in 100 consecutive drive cycles.

Diagnostic Aids

    • This DTC determines if there is a short in the pump motor control circuit.
    • The pump motor is integral to the BPMV. The pump motor is not serviceable.

Test Description

The number below refers to the step number on the diagnostic table.

  1. This step tests the pump motor circuits of the BPMV for a short to the housing of the BPMV. The wiring from the EBCM to the BPMV should not be repaired.

Step

Action

Value(s)

Yes

No

1

Did you perform the ABS Diagnostic System Check?

--

Go to Step 2

Go to Diagnostic System Check - ABS

2

  1. Turn OFF the ignition.
  2. Important: If equipped with TIM, removing battery voltage or ground from the EBCM will result in the following conditions.

       • Loss of the TIM learned tire inflation configuration parameters
       • Set DTC C1245 Low Tire Pressure Detected
    When the diagnosis is complete, inspect the tire pressures and perform the TIM reset. Refer to Tire Inflation Monitor Resetting in Tire Pressure Monitoring.

  3. Disconnect the EBCM harness connector
  4. Connect the J 39700 universal pinout box using the J 39700-300 cable adapter to the EBCM harness connector only.
  5. Test both ground circuits of the EBCM including the EBCM ground for a high resistance or an open.

Did you find and correct the condition?

--

Go to Step 8

Go to Step 3

3

  1. Disconnect the BMPV connector.
  2. Measure the resistance from both pump motor control circuits of the BPMV to the housing of the BPMV.

Does the resistance measure less than the specified value?

5 ohms

Go to Step 4

Go to Step 5

4

Inspect for poor connections at the pump motor harness pigtail connector of the BPMV. Refer to Testing for Intermittent Conditions and Poor Connections and Connector Repairs in Wiring Systems.

Did you find and correct the condition?

--

Go to Step 8

Go to Step 6

5

Inspect for poor connections at the harness connector of the EBCM. Refer to Testing for Intermittent Conditions and Poor Connections and Connector Repairs in Wiring Systems.

Did you find and correct the condition?

--

Go to Step 8

Go to Step 7

6

Replace the BPMV. Refer to Brake Pressure Modulator Valve Replacement .

Did you complete the repair?

--

Go to Step 8

--

7

Important: Perform the setup procedure for the EBCM. An unprogrammed EBCM will result in the following conditions:

   • Inoperative or poorly functioning DRP/ABS/TCS/VSES/VES/TIM (if equipped)
   • Set DTC C1248 EBCM Turned the Red Brake Warning Indicator On
   • Set DTC C1255m3 EBCM Internal Malfunction

Replace the EBCM. Refer to Electronic Brake Control Module Replacement .

Did you complete the repair?

--

Go to Step 8

--

8

  1. Use the scan tool in order to clear the DTCs.
  2. With the scan tool, perform the Automated Test.

Does the DTC reset?

--

Go to Step 2

System OK