GM Service Manual Online
For 1990-2009 cars only
Makes
🢒
Buick
🢒
2000
🢒
Regal
🢒 Engine Cooling Fans
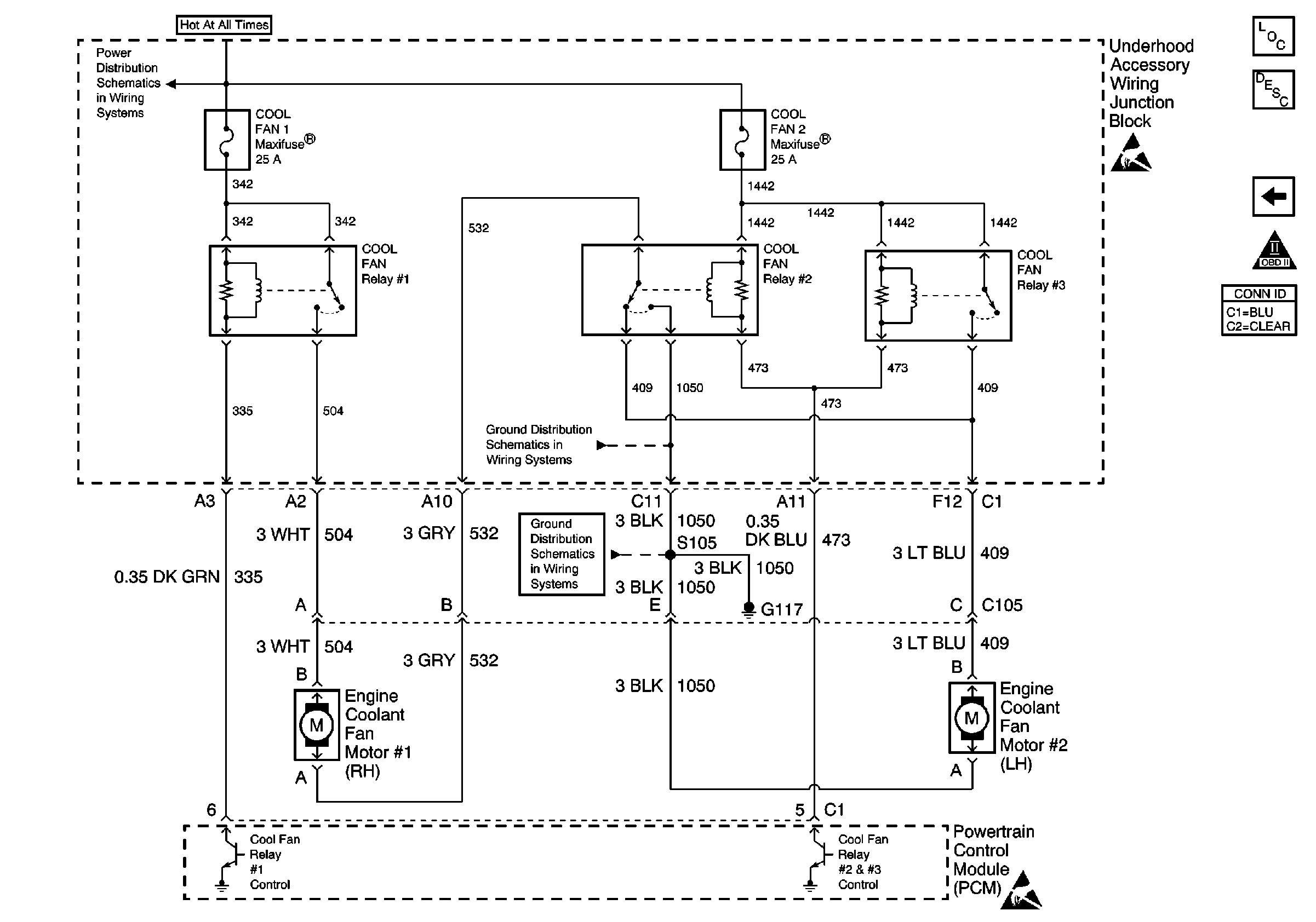
Engine Cooling Fans
Engine Cooling Fans
Engine MaxiFuses, Underhood Fuses and Ignition Main Relay
Ground G117
Handling ESD Sensitive Parts Notice
Handling ESD Sensitive Parts Notice
Engine Controls Component Views
Powertrain Control Module Description
Transaxle Range Switch Outputs
OBD II Symbol Description Notice