GM Service Manual Online
For 1990-2009 cars only
Makes
🢒
Buick
🢒
2000
🢒
Regal
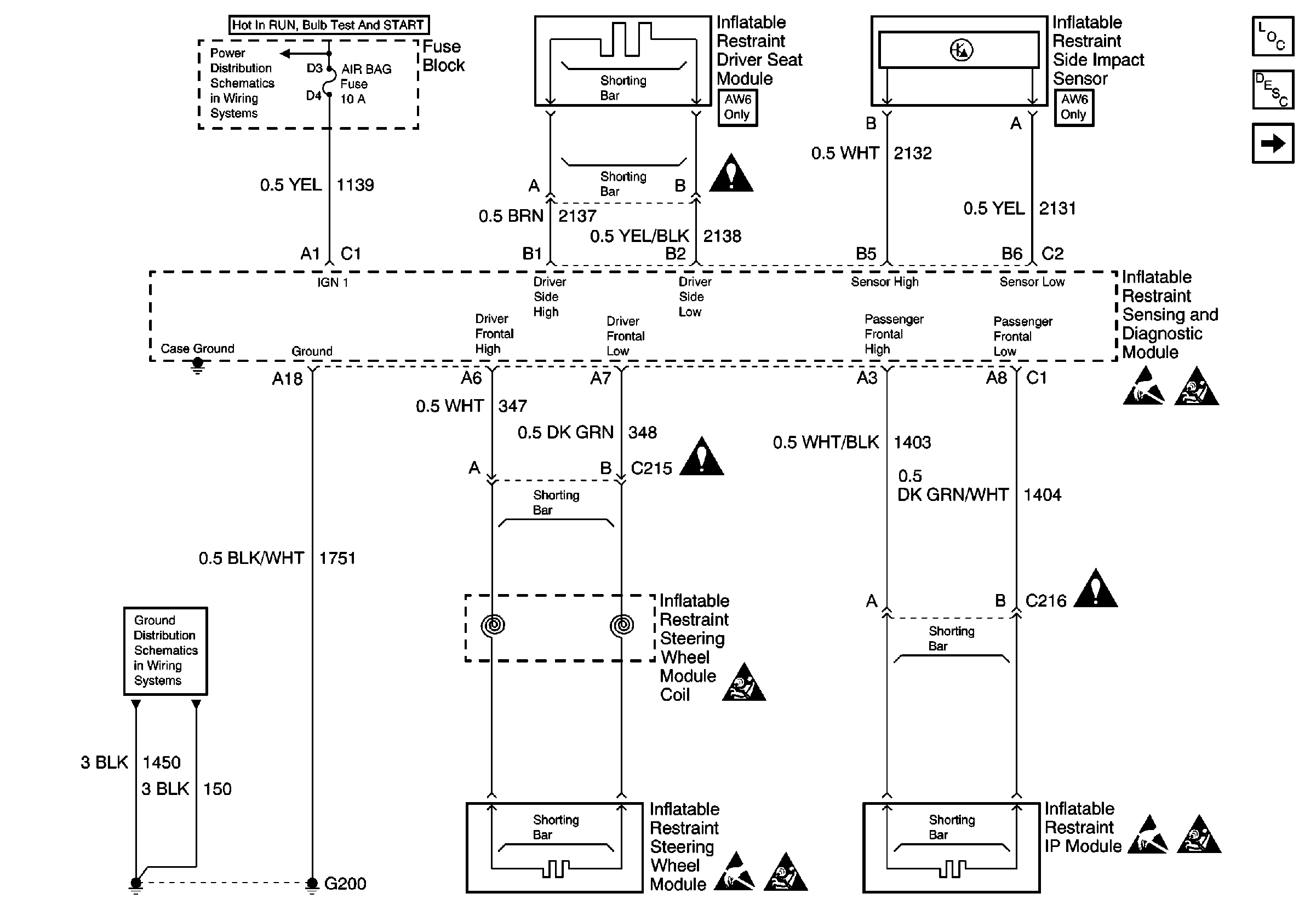
🢒 Power, Ground, Side Air Bag Sensor, Driver Seat Module, IP Module, Steering Wheel Module and SDM
Power, Ground, Side Air Bag Sensor, Driver Seat Module, IP Module, Steering Wheel Module and SDM
Power, Ground, Side Air Bag Sensor, Driver Seat Module, IP Module, Steering Wheel Module and SDM
SIR Component Views
SIR System Component Description and Definitions
SDM, IP MIL, SP205, Seat Belt Switch, PCM and BCM
Handling ESD Sensitive Parts Notice
SIR Handling Caution
SIR Handling Caution
Handling ESD Sensitive Parts Notice
SIR Handling Caution
Handling ESD Sensitive Parts Notice
SIR Handling Caution