GM Service Manual Online
For 1990-2009 cars only
Makes
🢒
Buick
🢒
2000
🢒
Regal
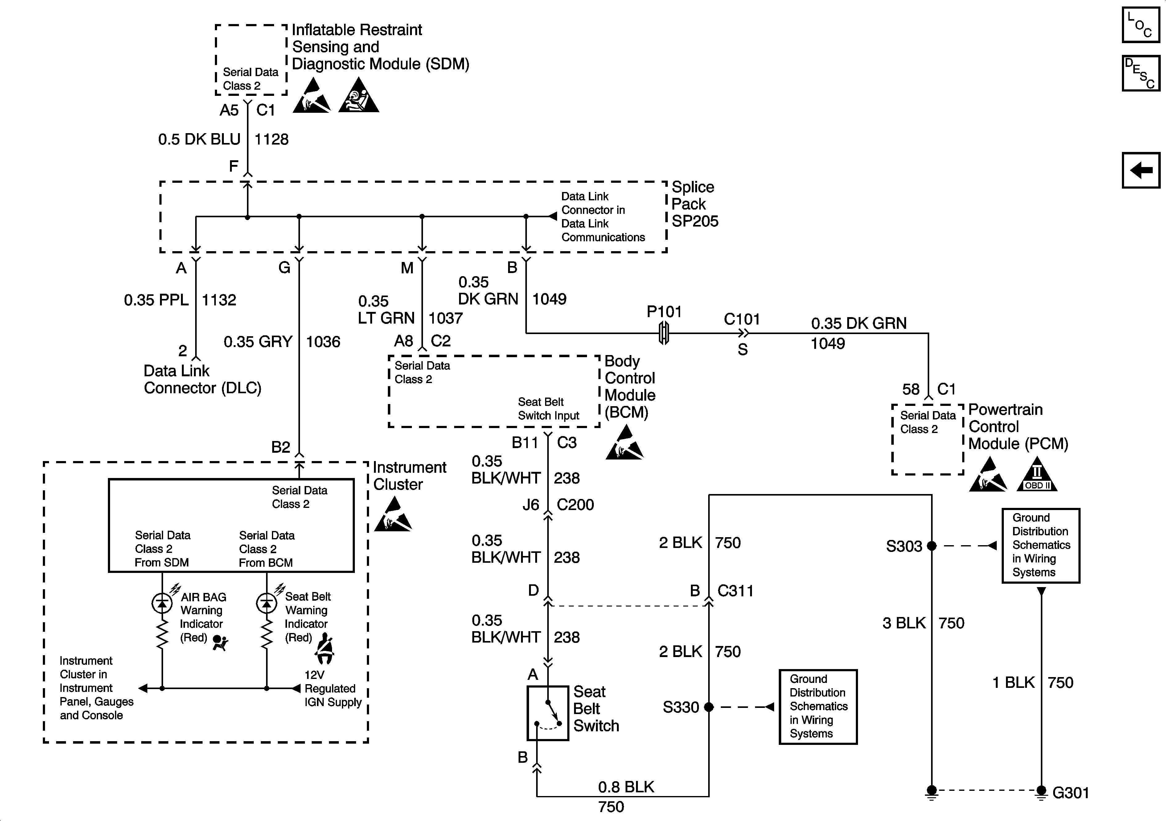
🢒 SDM, IP MIL, SP205, Seat Belt Switch, PCM and BCM
SDM, IP MIL, SP205, Seat Belt Switch, PCM and BCM
SDM, IP MIL, SP205, Seat Belt Switch, PCM and BCM
SIR Component Views
SIR System Component Description and Definitions
Power, Ground, Side Air Bag Sensor, Driver Seat Module, IP Module, Steering Wheel Module and SDM
Handling ESD Sensitive Parts Notice
SIR Handling Caution
Handling ESD Sensitive Parts Notice
Handling ESD Sensitive Parts Notice
Handling ESD Sensitive Parts Notice
OBD II Symbol Description Notice