GM Service Manual Online
For 1990-2009 cars only
Makes
🢒
Buick
🢒
2004
🢒
Regal
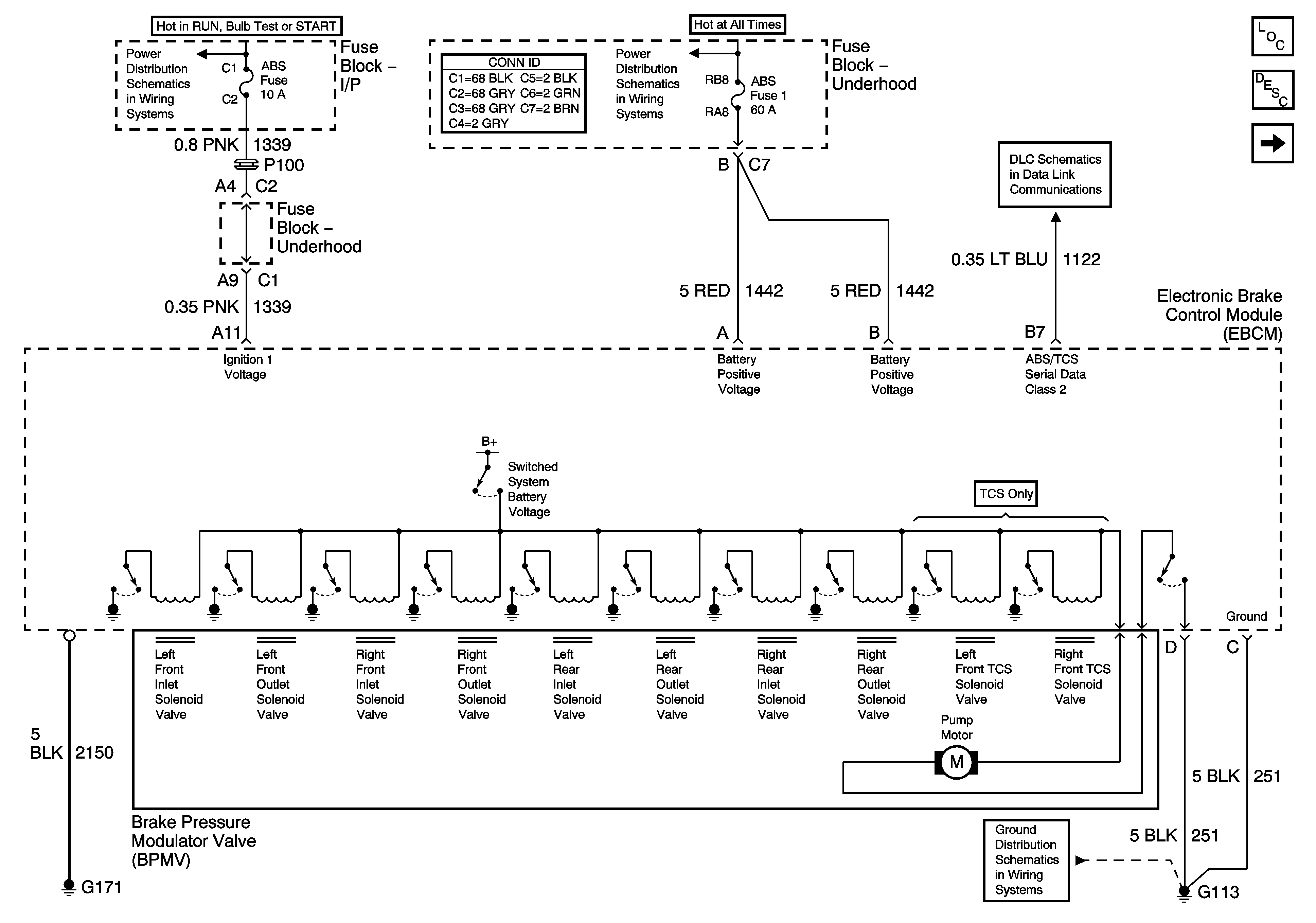
🢒 Power, Ground, and Serial Data
Power, Ground, and Serial Data
Power, Ground, and Serial Data
Master Electrical Component List
ABS Description and Operation
Indicators and Traction Control
Fuse Block - I/P ABS and BTSI Fuses
Fuse Block - Underhood B+ Bus
Data Link Connector (DLC) Schematics
G100, G113, and G171