GM Service Manual Online
For 1990-2009 cars only
Makes
🢒
Buick
🢒
2000
🢒
Regal (China)
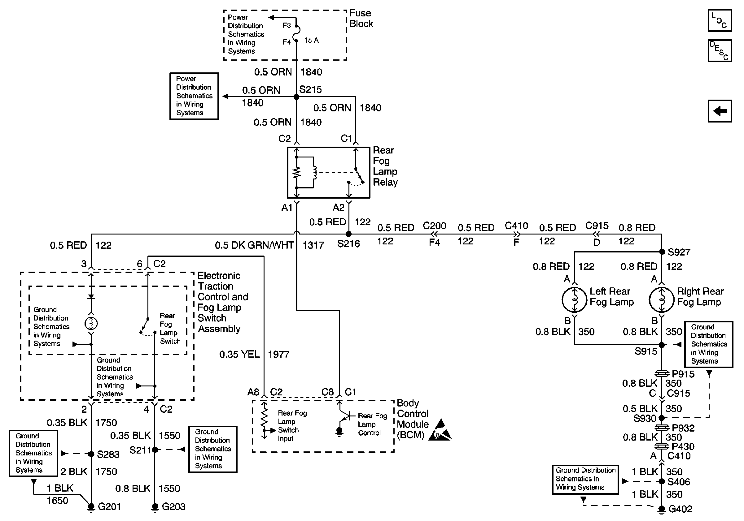
🢒 Rear Fog Lamps, Rear Fog Lamp Relay, Rear Fog Lamp Switch and BCM
Rear Fog Lamps, Rear Fog Lamp Relay, Rear Fog Lamp Switch and BCM
Rear Fog Lamps, Rear Fog Lamp Relay, Rear Fog Lamp Switch and BCM
Fuse Block Details
Battery, UAWJB and Fuse Block
G201)
G203
Handling ESD Sensitive Parts Notice
G401 and G402
G401 and G402
Lighting Systems Components
Fog Lights Circuit Description
Front Fog Lamps, Fog Lamp Relay, Front Fog Lamp Switch and BCM