GM Service Manual Online
For 1990-2009 cars only
Makes
🢒
Buick
🢒
2000
🢒
Regal (China)
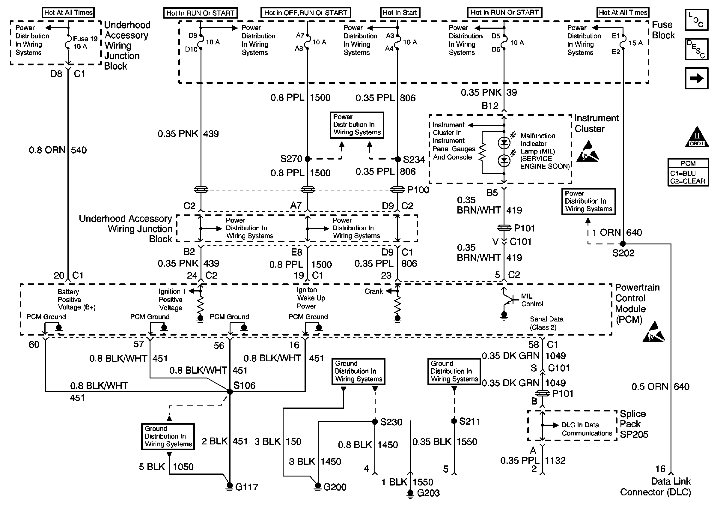
🢒 Power, Ground, MIL, PCM and DLC
Power, Ground, MIL, PCM and DLC
Power, Ground, MIL, PCM and DLC
UAWJB, PNP Switch, PCM, Generator, Headlamp Module and Switch
G100, G117 and G119
Fuse Block, UAWJB, PCM and BCM
Fuse Block, UAWJB, PCM and BCM
Fuse Block, Outside Rearview Mirrors and PCM
Fuse Block, Outside Rearview Mirrors and PCM
Fuse Block, Outside Rearview Mirrors and PCM
G200 ( 1 of 2)
Fuse Block, UAWJB, PCM and BCM
Power/Ground Distribution, Instrument Cluster
G203
Fuse Block, BCM, Cluster, Radio and DLC
Handling ESD Sensitive Parts Notice
Fuse Block, BCM, Cluster, Radio and DLC
Handling ESD Sensitive Parts Notice
DLC Schematic
Engine Controls Components
Powertrain Control Module Description
CMP, CKP and ICM
OBD II Symbol Description Notice