GM Service Manual Online
For 1990-2009 cars only

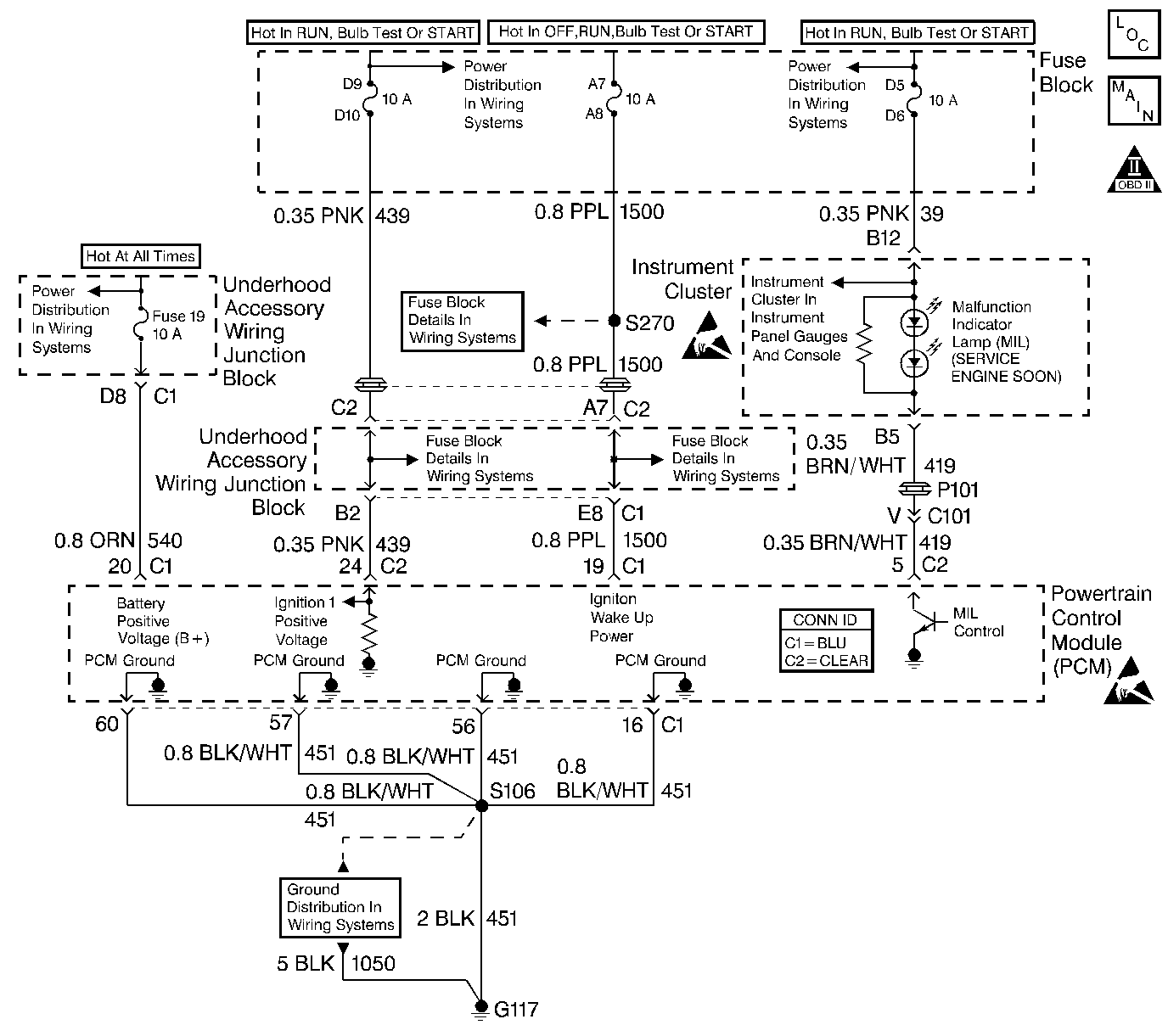
Object Number: 517315  Size: LF
Engine Controls Components
Power, Ground, MIL, PCM and DLC
OBD II Symbol Description Notice
Handling ESD Sensitive Parts Notice
Handling ESD Sensitive Parts Notice

Circuit Description

Output driver modules (ODMs) are used by the Powertrain Control Module (PCM) to turn on many of the current-driven devices that are needed to control various engine and transaxle functions. Each ODM is capable of controlling up to 7 separate outputs by applying ground to the device which the PCM is commanding ON. Unlike the quad driver modules (QDMs) used in prior model years, ODMs have the capability of diagnosing each output circuit individually. DTC P0650 set indicates an improper voltage level on the output circuit that controls the malfunction indicator lamp (MIL).

Conditions for Running the DTC

The ignition is ON.

Conditions for Setting the DTC

    • An improper voltage level has been detected on an ODM D output 1 (the MIL control circuit).
    • The above conditions are present for at least 30 seconds.

Action Taken When the DTC Sets

    • The PCM will not illuminate the malfunction indicator lamp (MIL).
    • The PCM will store conditions which were present when the DTC set as Failure Records data only. This information will not be stored as Freeze Frame data.

Conditions for Clearing the MIL/DTC

    • A history DTC will clear after 40 consecutive warm-up cycles have occurred without a malfunction.
    • The DTC can be cleared by using the scan tool Clear Info function or by disconnecting the PCM battery feed.

Diagnostic Aids

Inspect for the following conditions:

    • Poor connection at the PCM--Inspect harness connectors for:
       - Backed out terminals
       - Improper mating
       - Broken locks
       - Improperly formed or damaged terminals
       - Poor terminal to wire connection
    • Use a corresponding mating terminal to test for proper terminal tension.
    • Damaged harness--Inspect the wiring harness for damage. If the harness appears to be OK, disconnect the PCM, turn the ignition ON and observe a DMM connected between the MIL control circuit and ground at the PCM harness connector while moving connectors and wiring harnesses related to the MIL. A change in voltage will indicate the location of the malfunction.

Reviewing the Failure Records vehicle mileage since the diagnostic test last failed may help determine how often the condition that caused the DTC to be set occurs. This may assist in diagnosing the condition.

Test Description

The numbers below refer to the step numbers on the diagnostic table.

  1. Normally, ignition feed voltage should be present on the control circuit with the PCM disconnected and the ignition turned ON.

  2. Checks for a short to voltage on the control circuit.

  3. This vehicle is equipped with a PCM which utilizes an electrically erasable programmable read only memory (EEPROM). When the PCM is being replaced, the new PCM must be programmed. Refer to PCM Replacement/Programming.

DTC P0650 - MIL Control Circuit

Step

Action

Values

Yes

No

1

Did you perform the Powertrain On-Board Diagnostic (OBD) System Check ?

--

Go to Step 2

Go to Powertrain On Board Diagnostic (OBD) System Check

2

  1. Turn OFF the ignition.
  2. Disconnect the PCM.
  3. Turn ON the ignition, with the engine OFF.
  4. Connect a DMM between the MIL control circuit and ground.

Does the voltage measure near the specified value?

B+

Go to Step 3

Go to Step 5

3

  1. Turn OFF the ignition.
  2. Disconnect the instrument panel (IP) (leave the PCM disconnected).
  3. Turn ON the ignition, with the engine OFF.
  4. Connect a DMM between the MIL control circuit and ground.

Does the voltage measure near the specified value?

0 V

Go to Step 9

Go to Step 4

4

Repair short to voltage in the MIL control circuit. Refer to Wiring Repairs in Wiring Systems.

Did you find and correct the condition?

--

Go to Step 13

--

5

Check the ignition feed fuse for the IP indicators.

Is the fuse blown?

--

Go to Step 6

Go to Step 7

6

  1. Repair short to ground in ignition feed circuit for the IP indicators. Refer to Wiring Repairs in Wiring Systems.
  2. Replace the fuse.

Did you find and correct the condition?

--

Go to Step 13

--

7

  1. Disconnect the instrument cluster.
  2. Turn ON the ignition.
  3. Connect a DMM between the ignition feed circuit and ground.

Does the voltage measure near the specified value?

B+

Go to Step 8

Go to Step 11

8

  1. Inspect the MIL control circuit for an open or a short to ground.
  2. If a problem is found, repair the MIL control circuit. Refer to Wiring Repairs in Wiring Systems.

Did you find and correct the condition?

--

Go to Step 13

Go to Step 10

9

  1. Inspect the MIL control circuit and the instrument panel indicators ignition feed circuit for a poor connection at the IP and at the PCM.
  2. If a problem is found, replace loose terminals. Refer to Testing for Intermittent Conditions and Poor Connections in Wiring Systems.

Did you find and correct the condition?

--

Go to Step 13

Go to Diagnostic System Check - Instrument Cluster in Instrument Panel, Gauges and Console

10

  1. Inspect the MIL control circuit for a poor connection at the PCM.
  2. If a problem is found, replace loose terminal. Refer to Testing for Intermittent Conditions and Poor Connections in Wiring Systems.

Did you find and correct the condition?

--

Go to Step 13

Go to Step 12

11

Repair the open in the ignition feed circuit to the I/P indicators. Refer to Wiring Repairs in Wiring Systems.

Did you find and correct the condition?

--

Go to Step 13

--

12

Important:: The replacement PCM must be programmed.

Replace the PCM. Refer to Powertrain Control Module Replacement/Programming .

Did you complete the replacement ?

--

Go to Step 13

--

13

  1. Use the scan tool in order to clear the DTC's.
  2. Operate the vehicle within the Failure Records conditions.

Does the DTC reset ?

--

Go to Step 2

System OK