GM Service Manual Online
For 1990-2009 cars only
Figure 1:

Shift Solenoids, TCC and TFT-LX9


Object Number: 1619527  Size: FS
Master Electrical Component List
Electronic Component Description
Control Module References
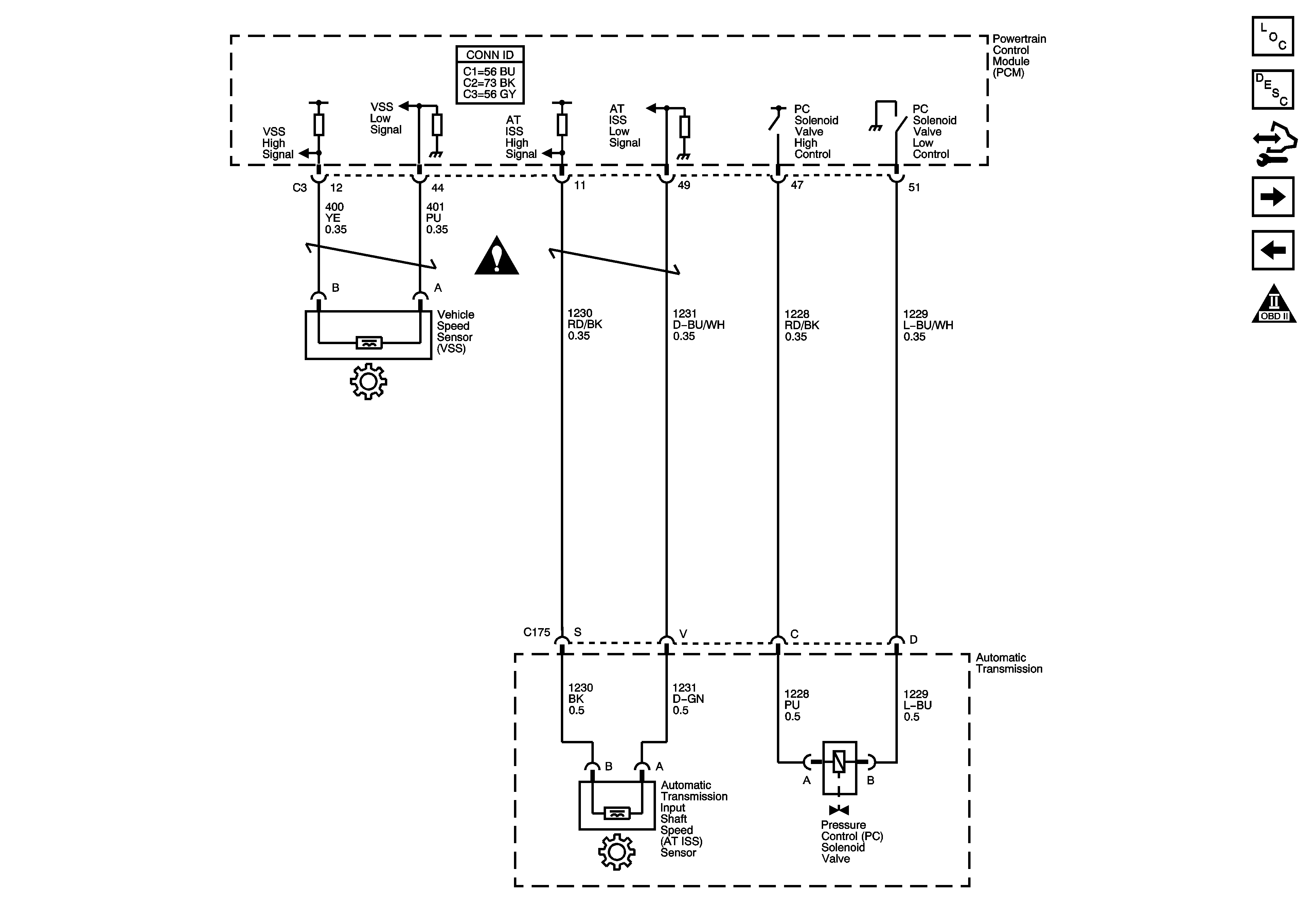
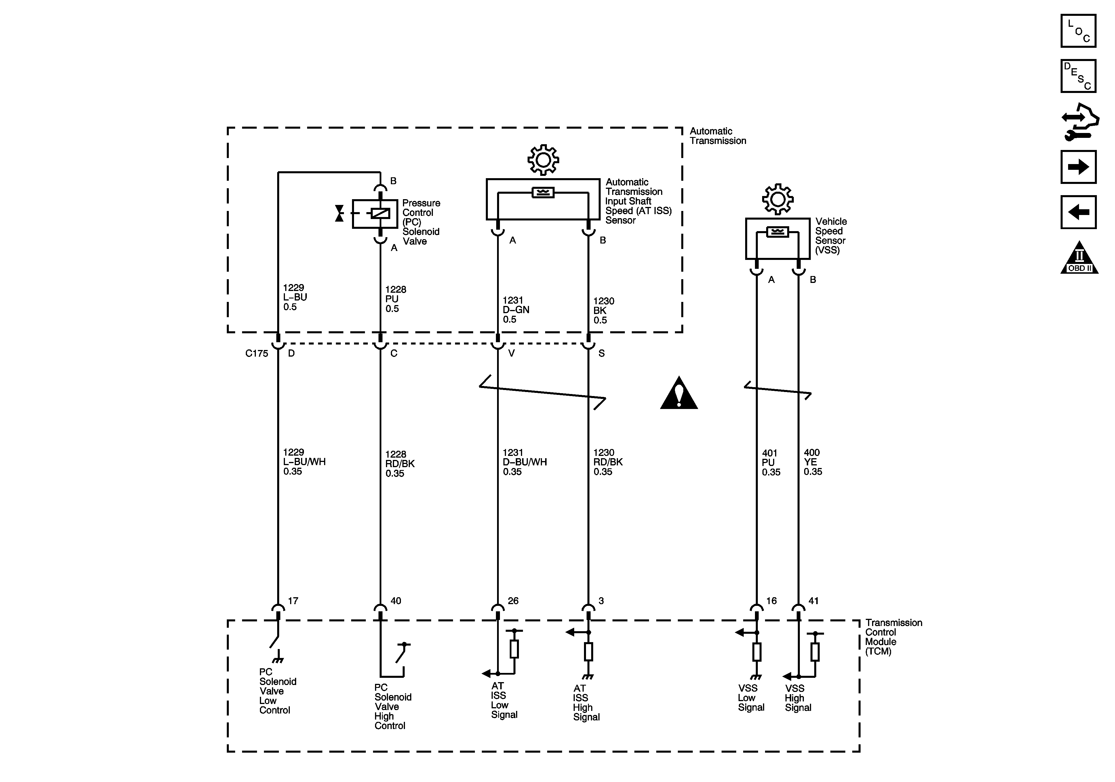
ISS, Pressure Control, and VSS-LX9
Automatic Transmission Schematic Icons
CRUISE, IGN1 MAIN, and TRN SIG Fuses
G117 and G132
CRUISE, IGN1 MAIN, and TRN SIG Fuses
G117 and G132
B+ Bus 2 of 2
B+ Bus 2 of 2
DLC Schematics
Figure 2:

ISS, Pressure Control, and VSS-LX9


Object Number: 1619528  Size: FS
Master Electrical Component List
Electronic Component Description
Control Module References
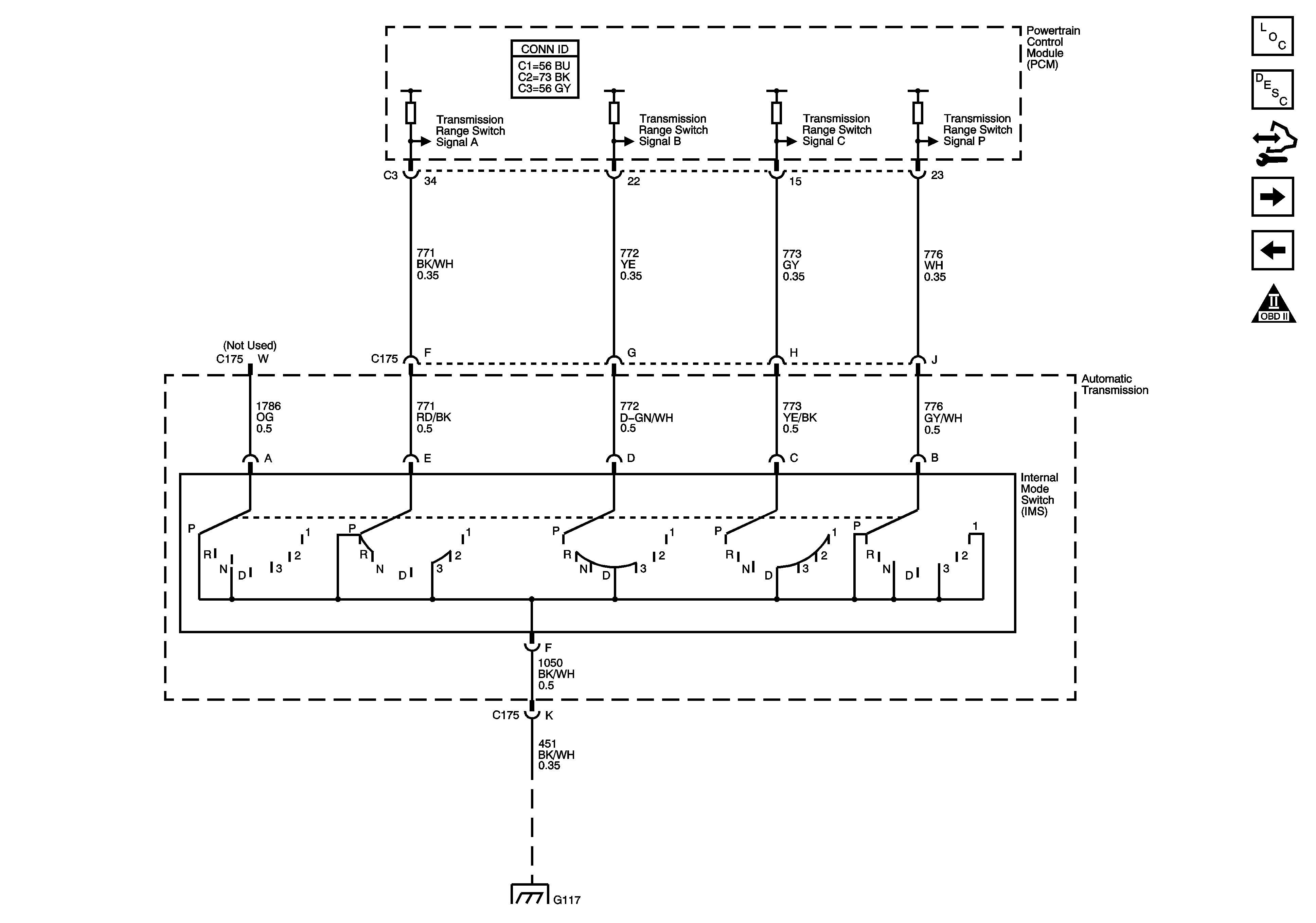
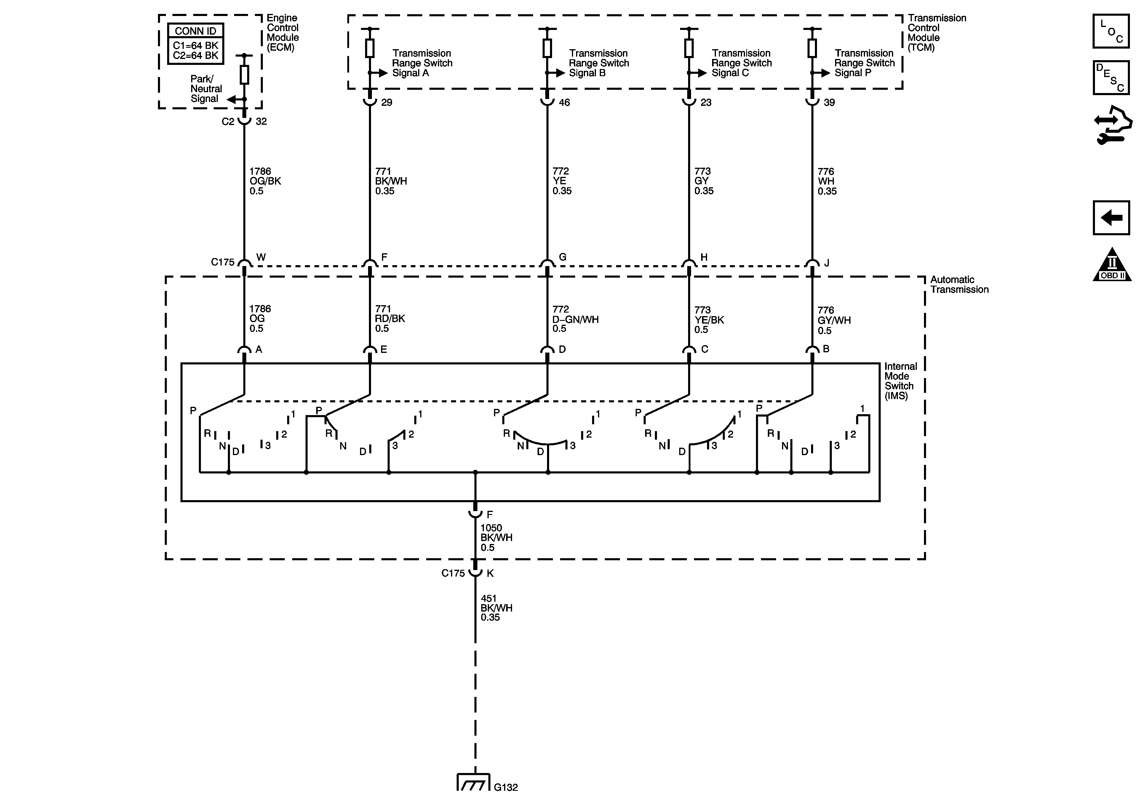
Internal Mode Switch-LX9
Shift Solenoids, TCC and TFT-LX9
Automatic Transmission Schematic Icons
Automatic Transmission Schematic Icons
Figure 3:

Internal Mode Switch-LX9


Object Number: 1619530  Size: FS
Master Electrical Component List
Electronic Component Description
Control Module References
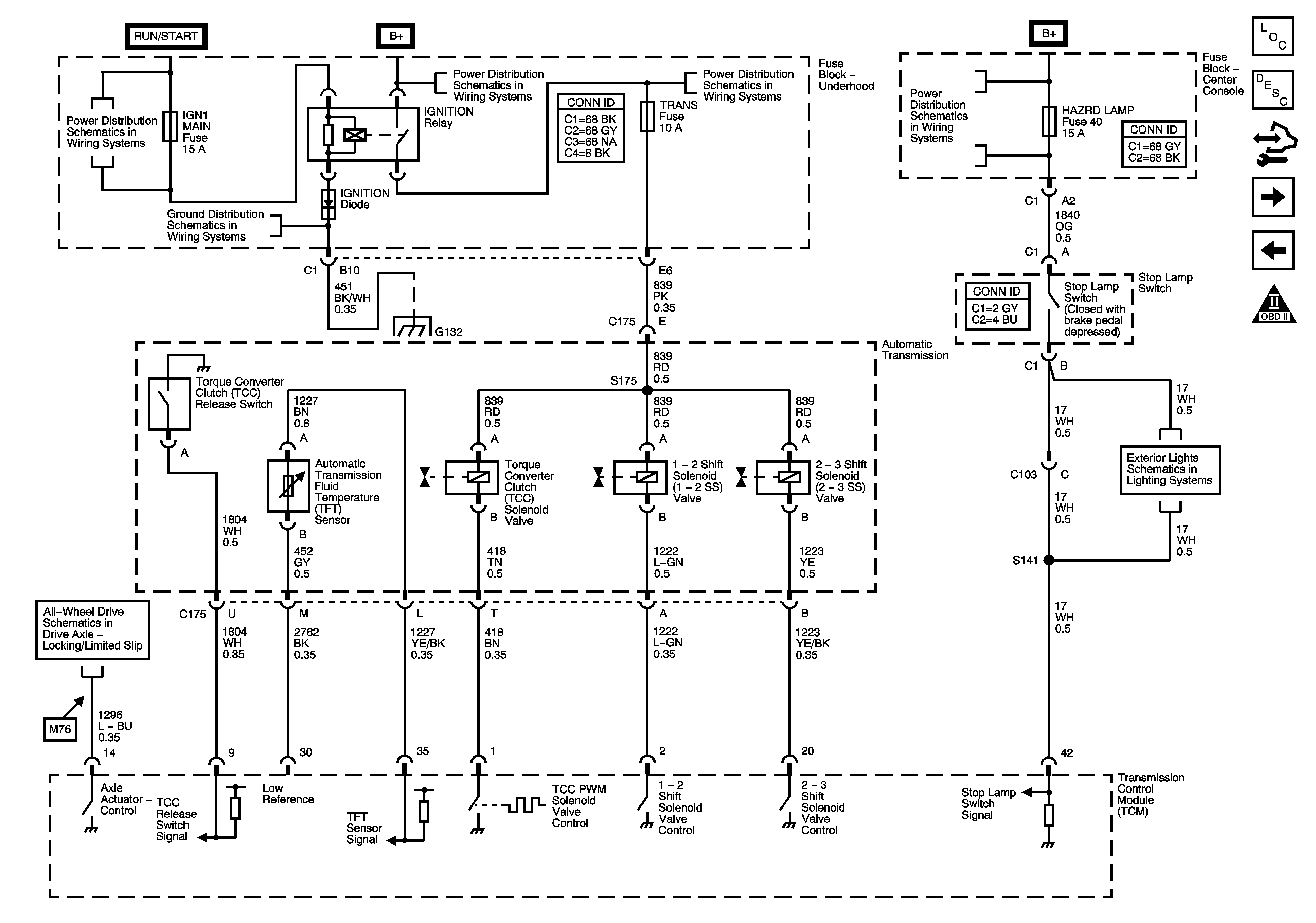
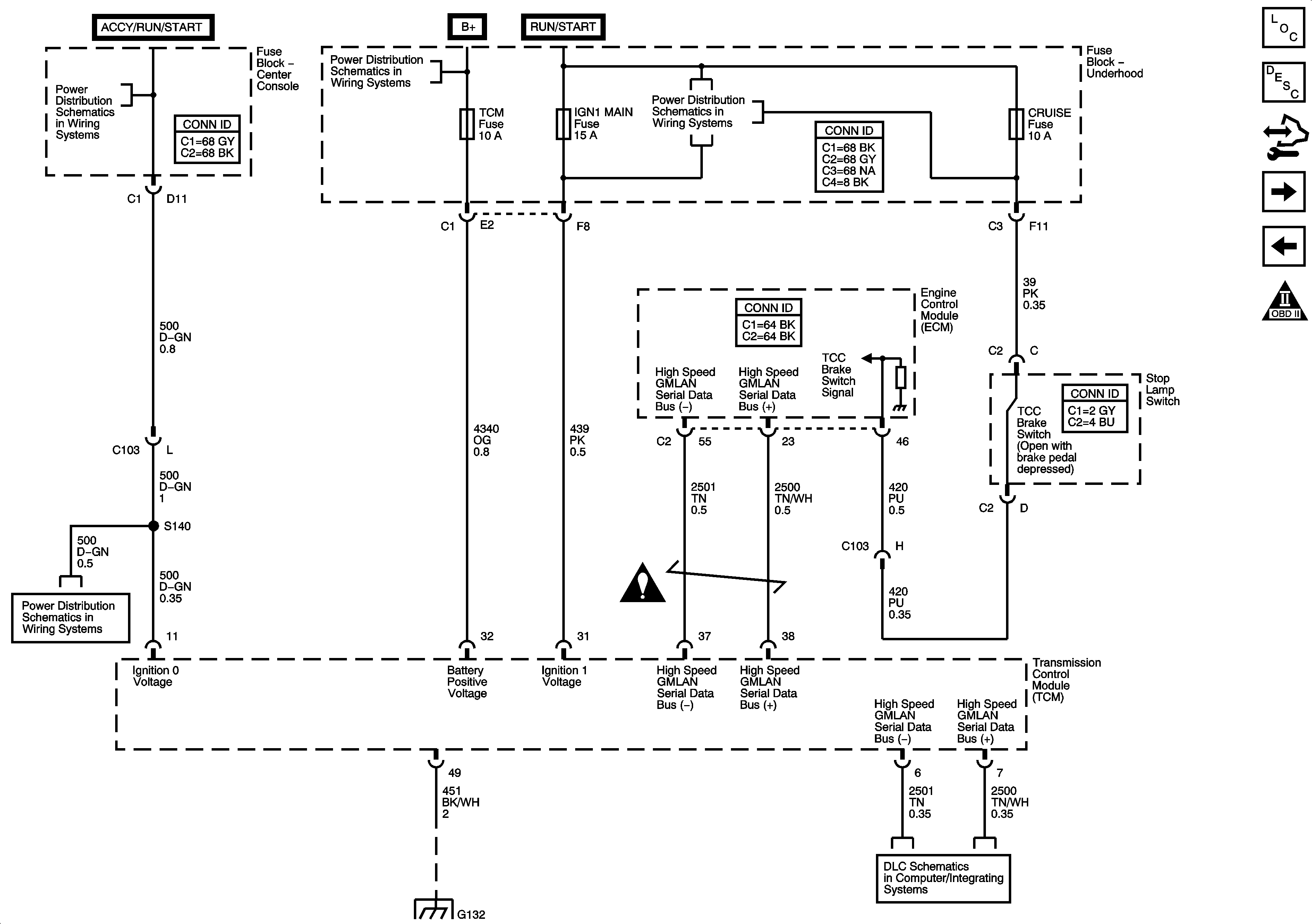
TCM Ground, Power, Serial Data, and TCC Brake Switch-LY7
ISS, Pressure Control, and VSS-LX9
Automatic Transmission Schematic Icons
G117 and G132
Figure 4:

TCM Ground, Power, Serial Data, and TCC Brake Switch-LY7


Object Number: 1619531  Size: FS
Master Electrical Component List
Electronic Component Description
Control Module References
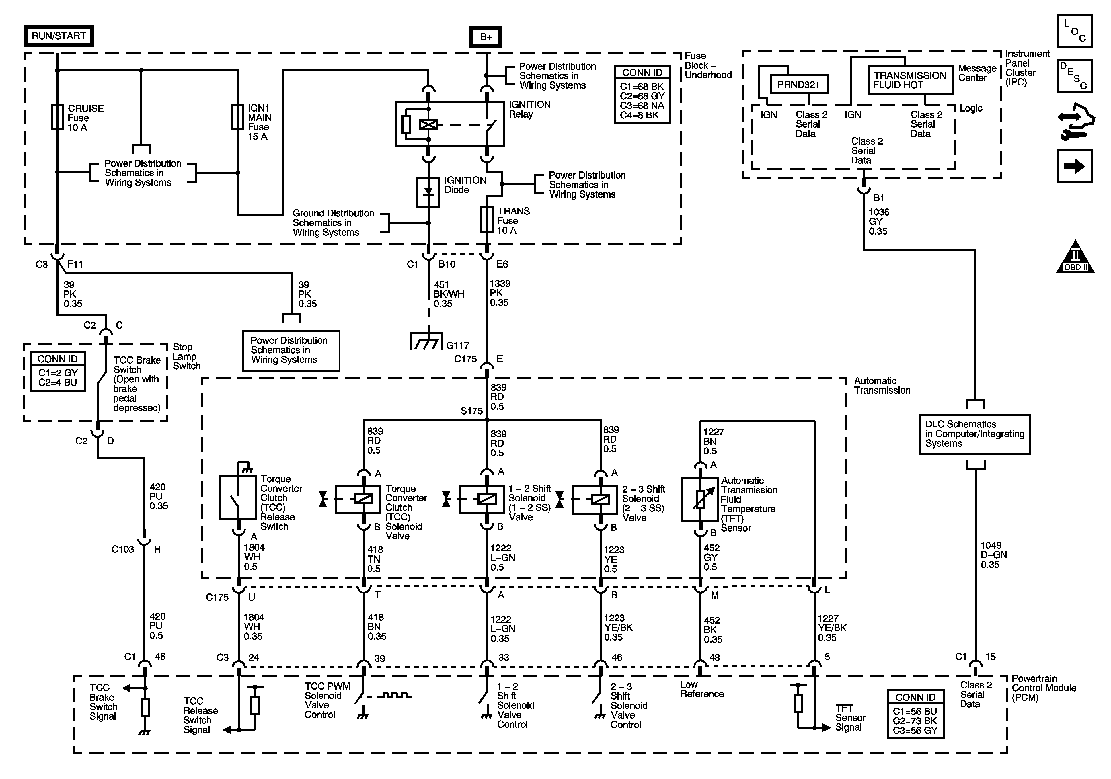
Shift Solenoids, Stop Lamp Switch, TCC and TFT-LY7
Internal Mode Switch-LX9
Automatic Transmission Schematic Icons
Ignition Switch-ACCY/RUN/START and RUN and START Bus Bars, HVAC BLWR, IPC/BCM/PK3, PK3, and PRK LCK IGN Fuses
B+ Bus 1 of 2
CRUISE, IGN1 MAIN, and TRN SIG Fuses
Ignition Switch-ACCY/RUN/START and RUN and START Bus Bars, HVAC BLWR, IPC/BCM/PK3, PK3, and PRK LCK IGN Fuses
G117 and G132
Automatic Transmission Schematic Icons
DLC Schematics
Figure 5:

Shift Solenoids, Stop Lamp Switch, TCC and TFT-LY7


Object Number: 1619532  Size: FS
Master Electrical Component List
Electronic Component Description
Control Module References
ISS, Pressure Control, and VSS-LY7
TCM Ground, Power, Serial Data, and TCC Brake Switch-LY7
Automatic Transmission Schematic Icons
CRUISE, IGN1 MAIN, and TRN SIG Fuses
G117 and G132
B+ Bus 2 of 2
G117 and G132
IGNITION Relay, ABS, AWD, ECM IGN1, and TRANS Fuses
ABSMTR, ABS SOL, BCM, DVD, ECM, FRT AUX, S BAND, TCM, and VENT SOL Fuses
All-Wheel Drive Schematics
Hazard, Stop, and Turn Signal Lamp Control
Figure 6:

ISS, Pressure Control, and VSS-LY7


Object Number: 1619533  Size: FS
Master Electrical Component List
Electronic Component Description
Control Module References
Internal Mode Switch-LY7
Shift Solenoids, Stop Lamp Switch, TCC and TFT-LY7
Automatic Transmission Schematic Icons
Automatic Transmission Schematic Icons
Figure 7:

Internal Mode Switch-LY7


Object Number: 1619535  Size: FS
Master Electrical Component List
Electronic Component Description
Control Module References
ISS, Pressure Control, and VSS-LY7
Automatic Transmission Schematic Icons
G117 and G132