GM Service Manual Online
For 1990-2009 cars only

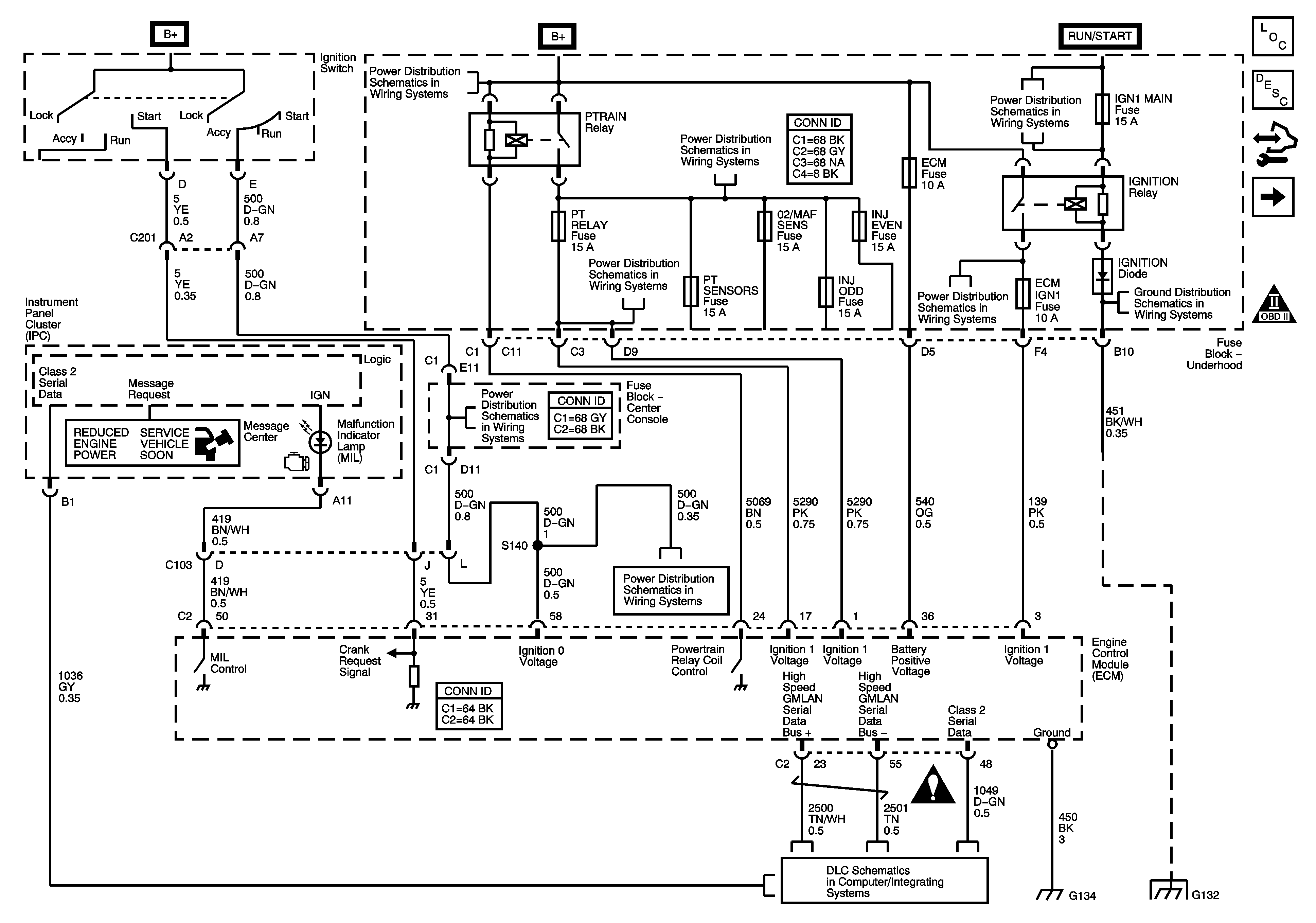
Module Power, Ground, Serial Data, and MIL

Module Power, Ground, Serial Data, and MIL


Object Number: 1619500  Size: FS
Master Electrical Component List
Engine Control Module Description
Control Module References
Engine Data Sensors-5-Volt Reference
Engine Controls Schematic Icons
B+ Bus 2 of 2
PTRAIN Relay-2 of 2, BTSI, PT RLY, and PT SENSORS Fuses-
PTRAIN Relay-1 of 2, INJ EVEN, INJ ODD and O2/MAF SENS Fuses-LY7
CRUISE, IGN1 MAIN, and TRN SIG Fuses
IGNITION Relay, ABS, AWD, ECM IGN1, and TRANS Fuses
G117 and G132
Ignition Switch-ACCY/RUN/START and RUN and START Bus Bars, HVAC BLWR, IPC/BCM/PK3, PK3, and PRK LCK IGN Fuses
Ignition Switch-ACCY/RUN/START and RUN and START Bus Bars, HVAC BLWR, IPC/BCM/PK3, PK3, and PRK LCK IGN Fuses
Engine Controls Schematic Icons
DLC Schematics
G130, G131, and G134-LY7
G117 and G132