GM Service Manual Online
For 1990-2009 cars only
Makes
🢒
Buick
🢒
1997
🢒
Riviera
🢒 A/C Control
A/C Control
A/C Control
Engine Controls Components
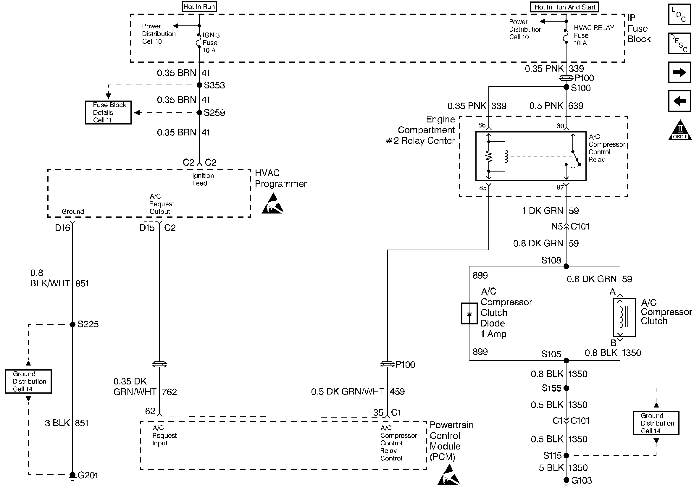
Powertrain Control Module Controlled Air Conditioning
Trans Range, Engine Oil Level Sensor
TCC Control, Brake Switch
OBD II Symbol Description Notice
Handling ESD Sensitive Parts Notice
Handling ESD Sensitive Parts Notice