GM Service Manual Online
For 1990-2009 cars only
Makes
🢒
Buick
🢒
1997
🢒
Riviera
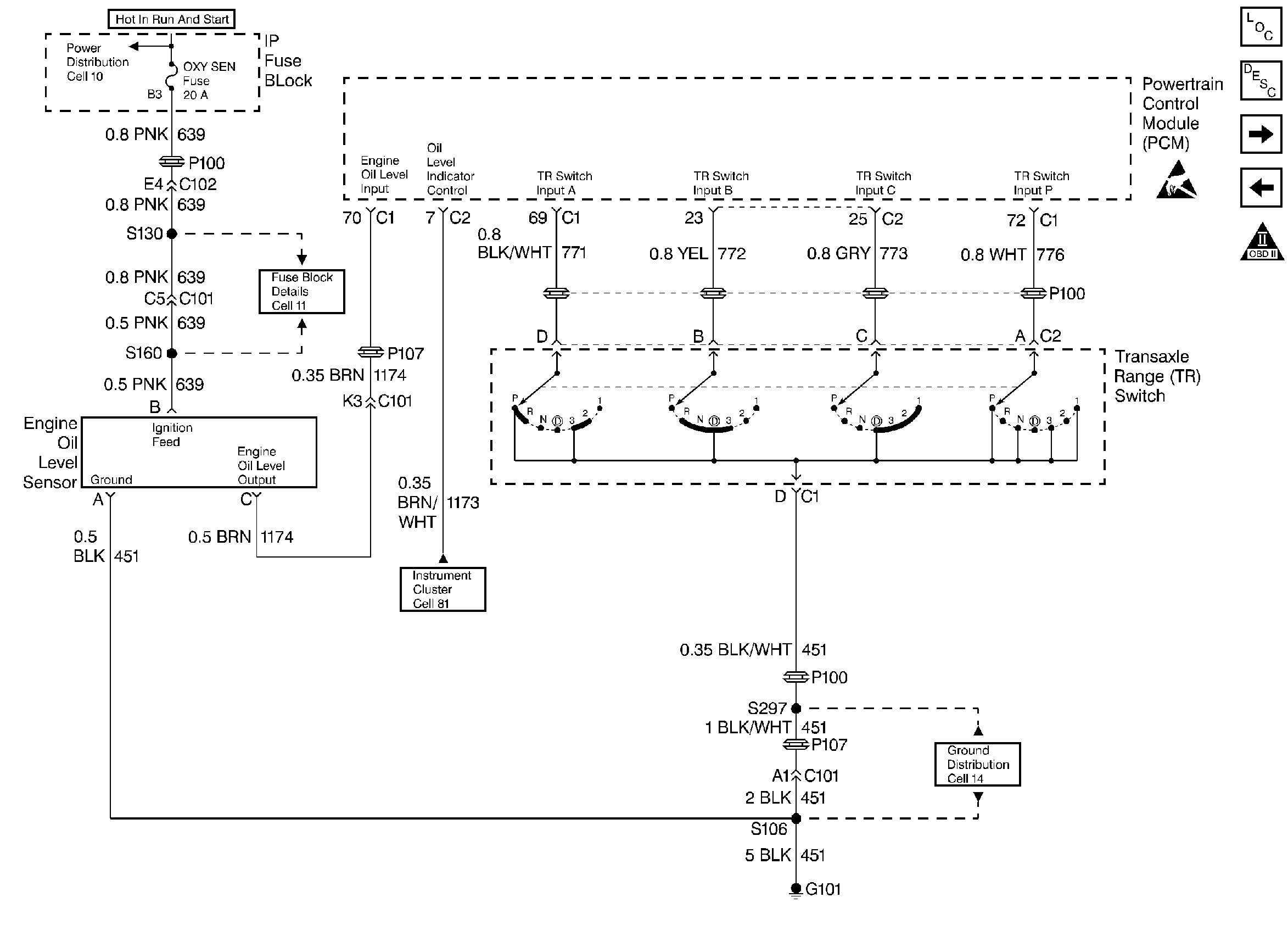
🢒 Trans Range, Engine Oil Level Sensor
Trans Range, Engine Oil Level Sensor
Trans Range, Engine Oil Level Sensor
Engine Controls Components
Information Sensors
Mil Control, Data Link Connector
A/C Control
OBD II Symbol Description Notice
Handling ESD Sensitive Parts Notice