GM Service Manual Online
For 1990-2009 cars only
Makes
🢒
Buick
🢒
1998
🢒
Riviera
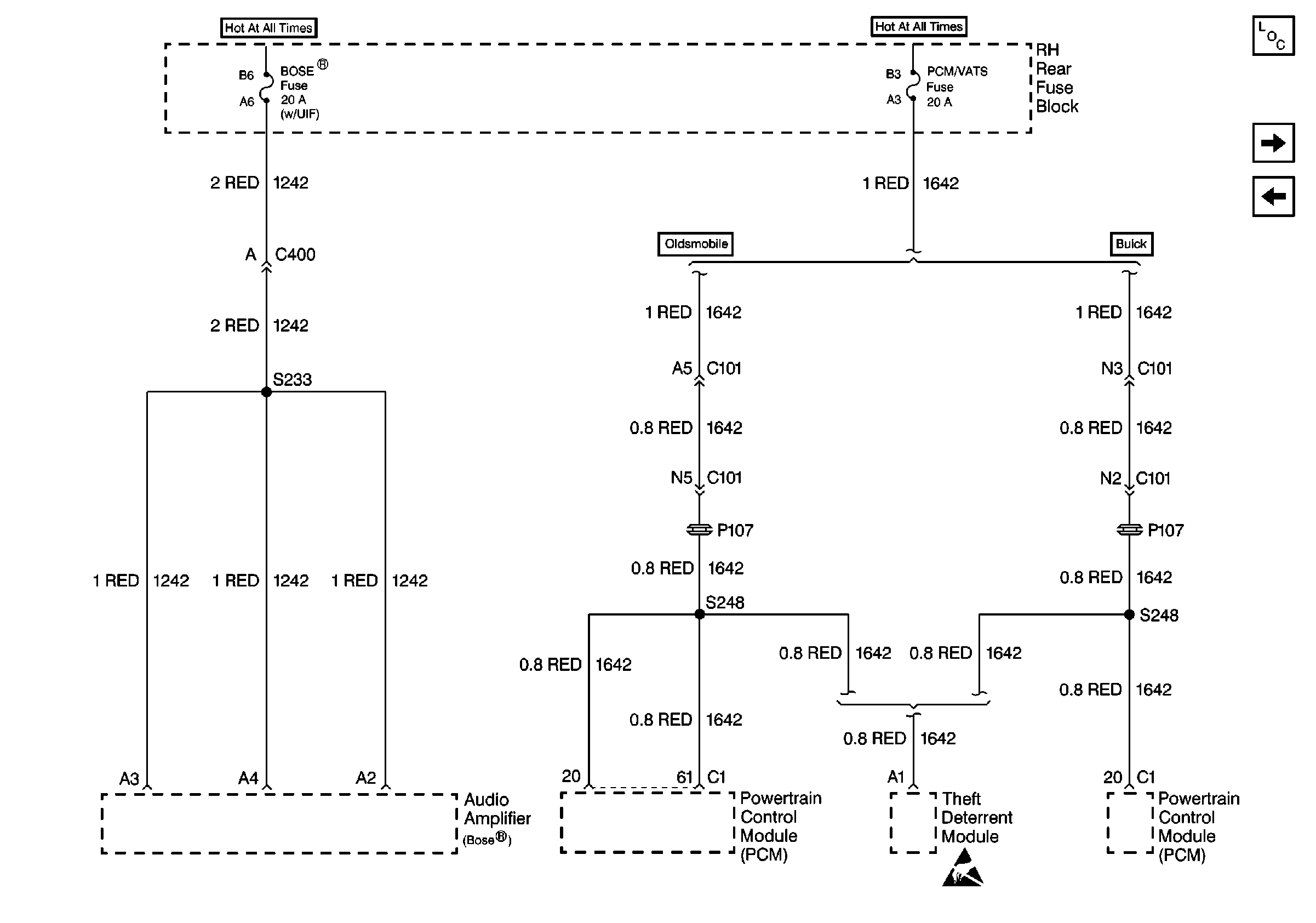
🢒 Cell 10: PCM/VATS Fuse and BOSE® Fuse
Cell 10: PCM/VATS Fuse and BOSE® Fuse
Cell 10: PCM/VATS Fuse and BOSE® Fuse
Power and Grounding Component Views
Cell 10: HDLP, HVAC BLO MOT, and PWR ST Circuit Breakers
Cell 10: HORN Fuse and FOG LAMP Fuse
Handling ESD Sensitive Parts Notice