GM Service Manual Online
For 1990-2009 cars only
Makes
🢒
Buick
🢒
1998
🢒
Riviera
🢒 Cell 45
Cell 45
Cell 45
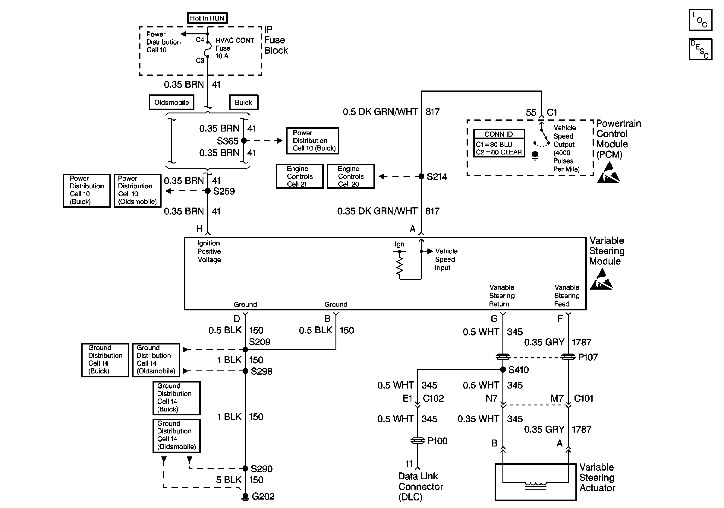
Steering Controls Components
Variable Effort Steering Description
Handling ESD Sensitive Parts Notice
Handling ESD Sensitive Parts Notice
Cell 10: IGN 1 Fuse, Ignition Switch
Cell 10: HVAC CONT Fuse (1 of 2) (Buick)
Cell 10: HVAC CONT Fuse (2 of 2) (Buick)
Cell 10: HVAC CONT Fuse (Oldsmobile)
Cell 14: G202 (Buick 2 of 3)
Cell 14: G202 (Oldsmobile 2 of 3)
Cell 14: G202 (Buick 1 of 3)
Cell 14: G202 (Oldsmobile 1 of 3)
Cell 20: Cruise Control Module
Cell 21: Cruise Control Module