GM Service Manual Online
For 1990-2009 cars only
Makes
🢒
Cadillac
🢒
1999
🢒
Catera
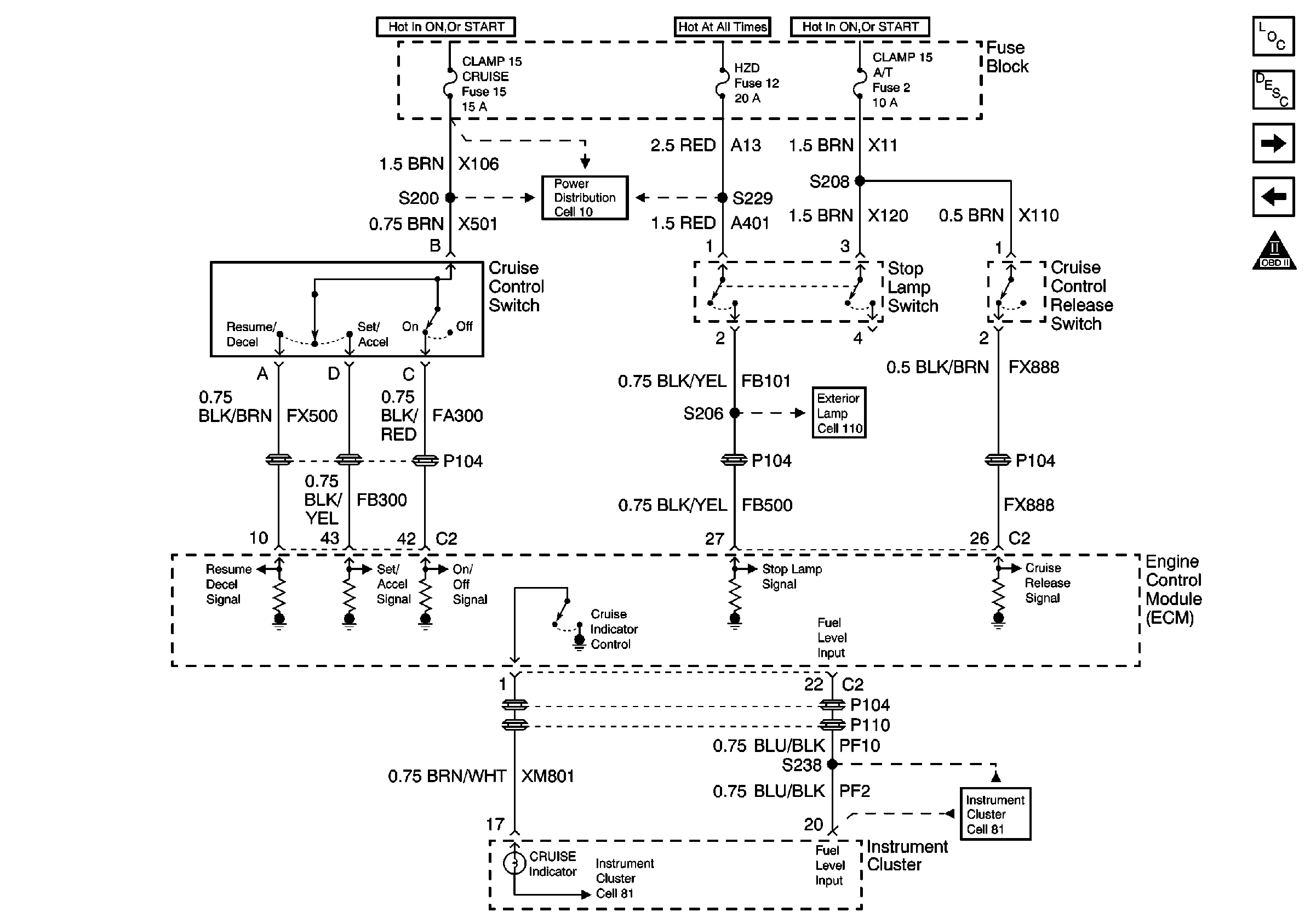
🢒 Cell 20: Cruise Control
Cell 20: Cruise Control
Cell 20: Cruise Control
Engine Controls Components
Cruise Control System Circuit Description
Cell 20: A/C Controls
Cell 20: Accelerator Pedal Position (APP) Sensor
Engine Controls Schematic Icons
Power Distribution Schematics
Cell 81: Instrument Cluster Coolant and Fuel Gauges
Cell 110 Cornering Lamps, Stop/Tailamps, Auxiliary Brake Lamp
Cell 81: Instrument Cluster Cruise, Airbag, MIL and A/T Malfunction Indicators