GM Service Manual Online
For 1990-2009 cars only

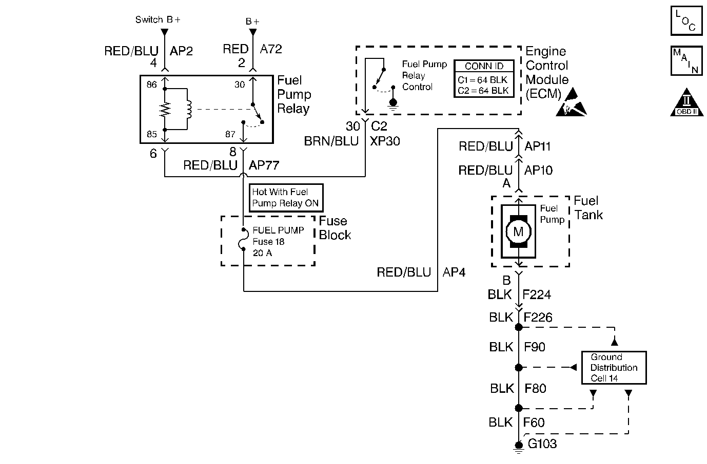
Object Number: 414127  Size: MF
Handling ESD Sensitive Parts Notice
Engine Controls Components
Cell 20: Fuel Controls
OBD II Symbol Description Notice

Circuit Description

The Fuel Pump relay coil is supplied power via the Engine Controls Power Relay (Switched B+). The Engine Control Module (ECM) controls the relay by grounding the control circuit via an internal solid state device called a driver. The primary function of the driver is to supply the ground for the component being controlled. Each driver has a fault line which is monitored by the ECM. When the ECM is commanding a component on, the voltage of the control circuit should be low (near 0 volts). When the ECM is commanding the control circuit to a component off, the voltage potential of the circuit should be high (near battery voltage). If the fault detection circuit senses a voltage other than what is expected, this DTC will set.

When the ECM detects any reference pulses from the crankshaft position sensor, the ECM will enable the fuel pump. The relay is used in order to control the high current flow to the fuel pump. This allows the ECM driver to only have to handle the relatively low current used by the relay.

Conditions for Running the DTC

    • The battery voltage is between 7.5-15 volts.
    • Shorts to ground and open circuits are tested only during the powerdown phase.
    • Shorts to battery voltage are tested continuously. The engine RPM must be more than 40 RPM.

Conditions for Setting the DTC

A short to ground, an open circuit, or a short to battery voltage detected on the control circuit.

Action Taken When the DTC Sets

The ECM illuminates the malfunction indicator lamp (MIL) and records the operating conditions in the Freeze Frame on the second consecutive drive trip that the diagnostic runs and fails.

Conditions for Clearing the MIL/DTC

    • The ECM turns OFF the MIL after three consecutive drive trips that the diagnostic runs and passes.
    • A History DTC clears after forty consecutive warm-up cycles in which no failures are reported by this diagnostic or any other emission related diagnostic.
    • The ECM battery voltage is interrupted.
    • The scan tool clears the MIL/DTC.

Diagnostic Aids

Notice: Using the J 35616-A Connector Test Adapter Kit will prevent damage to the harness connector terminals.

Use theJ 35616 connector test adapter kit for any test that requires probing the ECM harness connector or a component harness connector.

Check for the following conditions:

    • Poor connections at the ECM or at the component--Inspect the harness connectors for any backed out terminals, improper mating, broken locks, improperly formed or damaged terminals, and poor terminal to wire connection. Refer to Engine Control Module Diagnosis for the proper procedure.
    • Inspect all circuits that are spliced to the fuel pump relay B+ circuits for the proper operation.
    • Damaged harness--Inspect the wiring harness for any damage. If the harness appears to be OK, observe the scan tool while moving the related connectors and the wiring harnesses. A change in the display may help in order to locate the fault.

Refer to Wiring Repairs in Wiring Systems for the Intermittents.

Test Description

The numbers below refer to the step numbers on the diagnostic table.

  1. Listen for an audible click when the relay operates. Repeat the commands as necessary.

  2. This check can detect a partially shorted coil which would cause an excessive current flow. Leaving the circuit energized for 2 minutes allows the coil to warm up. When warm, the coil may open, the amps drop to 0, or short, go to above 0.20 amp.

  3. Perform the Idle Learn Procedure when replacing the ECM or the throttle body.

DTC P0230 - Fuel Pump Control Circuit

Step

Action

Value(s)

Yes

No

1

Did you perform the Powertrain On-Board Diagnostic (OBD) System check?

--

Go to Step 2

Go to Powertrain On Board Diagnostic (OBD) System Check

2

  1. Turn ON the ignition leaving the engine OFF.
  2. Using the scan tool, command the relay ON and OFF.
  3. Listen or touch the relay while commanding the relay ON and OFF.

Does the relay turn ON and OFF with each command?

--

Go to Step 3

Go to Step 5

3

  1. Turn OFF the ignition.
  2. Disconnect the ECM.
  3. Jumper the Engine Controls Power Relay control circuit to ground in order to supply power to the Fuel Pump Relay coil.
  4. Set the J 39200 DMM on 10 Amp scale in order to measure current flow.
  5. Connect the J 39200 DMM between the fuel pump relay control circuit in the ECM harness connector and ground for 2 minutes.

Does the current draw measure within the range shown?

100-200 mA

Go to Diagnostic Aids

Go to Step 4

4

  1. Turn OFF the ignition.
  2. Disconnect the fuel pump relay.
  3. Use the J 39200 DMM in order to measure the resistance from the relay control circuit in the ECM harness connector to ground.

The DMM should display an infinite resistance.

Does the DMM display an infinite resistance?

--

Go to Step 13

Go to Step 11

5

  1. Turn OFF the ignition.
  2. Disconnect the fuel pump relay.
  3. Using a J 35616-200 unpowered test lamp connected to ground, probe the switched B+ circuit in the fuel pump relay harness connector.
  4. Turn ON the ignition.

The test lamp should illuminate.

Does the test lamp illuminate?

--

Go to Step 6

Go to Step 12

6

Using a J 35616-200 unpowered test lamp connected to GROUND, probe the relay control circuit in the fuel pump relay harness connector.

The test lamp should NOT illuminate.

Is the test lamp OFF?

--

Go to Step 7

Go to Step 10

7

Using a J 35616-200 unpowered test lamp connected to BATTERY POSITIVE, probe the relay control circuit in the fuel pump relay harness connector.

The test lamp should NOT illuminate.

Is the test lamp OFF?

--

Go to Step 8

Go to Step 11

8

  1. Turn OFF the ignition.
  2. Disconnect the ECM.
  3. Install the fuel pump relay.
  4. Jumper the Engine Controls Power Relay control circuit to ground in order to supply power to the Fuel Pump Relay coil.
  5. Set the J 39200 DMM on 10 Amp scale in order to measure current flow.
  6. Connect the J 39200 DMM between the fuel pump relay control circuit in the ECM harness connector and ground for 2 minutes.

Does the current draw measure within the range shown?

100-200 mA

Go to Step 14

Go to Step 9

9

  1. Inspect the fuel pump relay control circuit for an open condition.
  2. Repair the wiring as necessary. Refer to Wiring Repairs in Wiring Systems.

Was a wiring repair necessary?

--

Go to Step 16

Go to Step 13

10

  1. Inspect the fuel pump relay control circuit for a short to B+.
  2. Repair the wiring as necessary. Refer to Wiring Repairs in Wiring Systems.

Was a wiring repair necessary?

--

Go to Step 16

Go to Step 14

11

  1. Inspect the fuel pump relay control circuit for a short to ground.
  2. Repair the wiring as necessary. Refer to Wiring Repairs in Wiring Systems.

Was a wiring repair necessary?

--

Go to Step 16

Go to Step 14

12

Repair the switched B+ circuit to the fuel pump relay. Refer to Wiring Repairs in Wiring Systems.

Is the action complete?

--

Go to Step 16

--

13

Replace the fuel pump relay.

Is the action complete?

--

Go to Step 16

--

14

  1. Check the following components for poor connections:
  2. • The ECM
    • The ECM connector
    • The relay
    • The B+ circuit
    • The relay control circuit
    • The relay connector
  3. Check for poor terminal tension at the ECM harness connector. Refer to Wiring Repairs in Wiring Systems.

Did you find and correct a problem?

--

Go to Step 16

Go to Step 15

15

Important: This vehicle is equipped with a Theft Deterrent System which interfaces with the Engine Control Module (ECM). Program the new ECM with the frequency code of the theft deterrent module that is currently on the vehicle.

Replace the ECM. Refer to Engine Control Module Replacement/Programming .

Is the action complete?

--

Go to Step 16

--

16

  1. Using the scan tool, clear the DTCs.
  2. Start the engine.
  3. Allow the engine to idle until the engine reaches the normal operating temperature.
  4. Select DTC and the Specific DTC function.
  5. Enter the DTC number that was set.
  6. Operate the vehicle within the Conditions for Running this DTC until the scan tool indicates that the diagnostic Ran.

Does the scan tool indicate that the diagnostic Passed?

--

Go to Step 17

Go to Step 2

17

Does the scan tool display any additional undiagnosed DTCs?

--

Go to the applicable DTC table

System OK