GM Service Manual Online
For 1990-2009 cars only

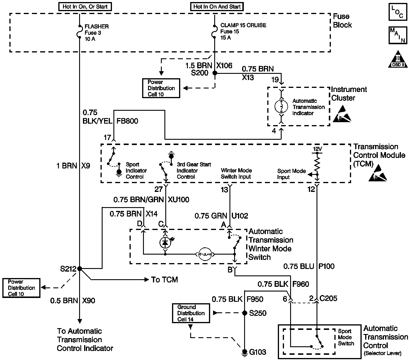
Object Number: 398633  Size: LF
Automatic Transmission Components
Automatic Transmission Controls Schematics
OBD II Symbol Description Notice
Handling ESD Sensitive Parts Notice
Handling ESD Sensitive Parts Notice

Circuit Description

The Winter Mode switch has two states of illumination. In normal operation, whenever the ignition switch is on, the snowflake symbol dimly illuminates from a bulb in the switch (the illumination lamp). When Winter Mode is active, an additional lamp (the indicator lamp) within the switch causes the snowflake symbol to illuminate brightly. With the engine running and the transmission in Drive 4, the Winter Mode Indicator Lamp should transition from On to Off or from Off to On with each press of the Winter Mode Selector Switch. The ignition voltage supplies directly to the indicator bulb. The transmission control module (TCM) controls the lamp by grounding the control circuit via an internal solid state device called a driver. The Winter Mode Selector Switch signal circuit is pulled up to B+ within the TCM. The other side of the switch connects to ground. When the switch is on, the signal voltage pulls low. The TCM interprets this signal voltage as a Winter mode request. The Winter mode selection causes the transmission to start in 3rd gear, improving the traction under slippery conditions.

Diagnostic Aids

An intermittent may be a result of the following conditions.

    • Corrosion
    • Mis-routed harness
    • Rubbed through wire insulation
    • Broken wire inside the insulation

Refer to Symptoms in Engine Controls for intermittents.

Test Description

The number(s) below refer to the step number(s) on the diagnostic table.

  1. The Winter Mode switch has 2 states of illumination. In normal operation, whenever the ignition switch is ON, the snowflake symbol dimly illuminates by a bulb in the switch (the illumination lamp). When the Winter Mode is active, an additional lamp (the indicator lamp) within the switch causes the snowflake symbol to illuminate brightly. If the switch illumination lamp is functioning, the feed circuit to the switch is OK.

  2. The Winter Mode switch has 2 states of illumination. In normal operation, whenever the ignition switch is ON, the snowflake symbol dimly illuminates by a bulb in the switch (the illumination lamp). When the Winter Mode is active, an additional lamp (the indicator lamp) within the switch causes the snowflake symbol to illuminate brightly. If the switch illumination lamp is functioning, the feed circuit to the switch is OK.

Winter Mode Indicator Lamp/Switch Diagnosis

Step

Action

Value(s)

Yes

No

1

Did you perform the Transmission OBD Diagnostic System Check?

--

Go to Step 2

Go to Transmission On Board Diagnostic (OBD) System Check

2

Any DTCs that are set must be corrected before performing this diagnostic procedure.

Are there any DTCs set?

--

Go to the applicable DTCs

Go to Step 3

3

    Caution: Apply the parking brake and block the drive wheels before performing this procedure in order to prevent bodily injury.

  1. Start the engine.
  2. Apply the service brake.
  3. Put the transmission in DRIVE 4.
  4. Push the winter mode selector switch several times while observing the winter mode indicator lamp in the center of the winter mode selector switch.

Does the winter mode indicator lamp turn ON and OFF?

--

Go to Diagnostic Aids

Go to Step 4

4

  1. Place the transmission in PARK.
  2. Turn the ignition switch to the ON position with the engine OFF.
  3. Use the Scan Tool in order to monitor the winter mode switch.
  4. Push the winter mode switch several times while observing the Scan Tool display.

Does the display change back and forth between ON and OFF?

--

Go to Step 5

Go to Step 11

5

Use the Scan Tool in order to command the winter mode indicator lamp ON and OFF.

Does the lamp go ON and OFF?

--

Go to Step 23

Go to Step 6

6

Is the indicator lamp always ON?

--

Go to Step 10

Go to Step 7

7

Is the switch illumination lamp ON?

--

Go to Step 8

Go to Step 17

8

  1. Turn the ignition switch to the OFF position.
  2. Disconnect the TCM.
  3. Turn the ignition switch to the ON position.
  4. Use a fused jumper wire in order to connect the lamp control circuit in the TCM harness connector to ground.

Is the lamp ON?

--

Go to Step 22

Go to Step 9

9

Check the winter mode circuit for one of the following conditions:

    • Damaged bulb
    • Open ignition feed to the bulb
    • Control circuit open or shorted to B+

Refer to General Electrical Diagnosis in Wiring Systems.

Is the action complete?

--

Go to Step 24

--

10

  1. Turn the ignition switch to the OFF position.
  2. Disconnect the TCM.
  3. Turn the ignition switch to the ON position with the engine OFF.

Does the lamp illuminate?

--

Go to Step 16

Go to Step 23

11

Does the display always indicate ON?

--

Go to Step 12

Go to Step 14

12

  1. Disconnect the winter mode selector switch.
  2. While observing the Scan Tool , momentarily connect a fused jumper wire across the terminals in the harness connector.

Does the state change each time the jumper is momentarily connected?

--

Go to Step 21

Go to Step 13

13

  1. Turn the ignition switch to the OFF position.
  2. Disconnect the TCM.
  3. Use the J 39200 digital multimeter (DMM) in order to check the continuity between the winter mode selector switch signal circuit and ground.

Does the J 39200 DMM indicate circuit continuity?

--

Go to Step 18

Go to Step 22

14

Use a fused jumper wire in order to connect the winter mode switch signal circuit to ground in the switch harness connector while observing the Scan Tool .

Does the display indicate On?

--

Go to Step 20

Go to Step 15

15

  1. Turn the ignition switch to the OFF position.
  2. Disconnect the TCM.
  3. Use the J 39200 DMM in order to check the continuity of the winter mode switch signal circuit from the ECM harness connector to the switch harness connector.

Is the resistance within the specified range?

0-5ohms

Go to Step 22

Go to Step 19

16

Repair the short to ground in the lamp control circuit.

Did you complete the repair?

--

Go to Step 24

--

17

Repair the feed circuit to the instrument panel indicator lamps.

Did you complete the repair?

--

Go to Step 24

--

18

Repair the signal circuit shorted to ground.

Is the action complete?

Did you complete the repair?

--

Go to Step 24

--

19

Repair the open/high resistance signal circuit.

Did you complete the repair?

--

Go to Step 24

--

20

Check the winter mode switch circuit for an open/high resistance ground.

Did you find and correct a condition?

--

Go to Step 24

Go to Step 21

21

Replace the switch.

Did you complete the replacement?

--

Go to Step 24

--

22

Check the TCM harness connector for a poor connection or poor terminal tension.

Refer to General Electrical Diagnosis in Wiring Systems.

Did you find and correct a condition?

--

Go to Step 24

Go to Step 23

23

Replace the TCM.

Refer to Transmission Control Module Replacement .

Did you complete the replacement?

--

Go to Step 24

--

24

    Caution: Apply the parking brake and block the drive wheels before performing this procedure in order to prevent bodily injury.

  1. Start the engine.
  2. Apply the service brake.
  3. Shift the transmission in DRIVE 4.
  4. Push the winter mode switch several times while observing the winter mode indicator lamp.

Does the winter mode indicator lamp turn ON and OFF?

--

System OK

Go to Step 2