GM Service Manual Online
For 1990-2009 cars only
Makes
🢒
Cadillac
🢒
2000
🢒
Catera
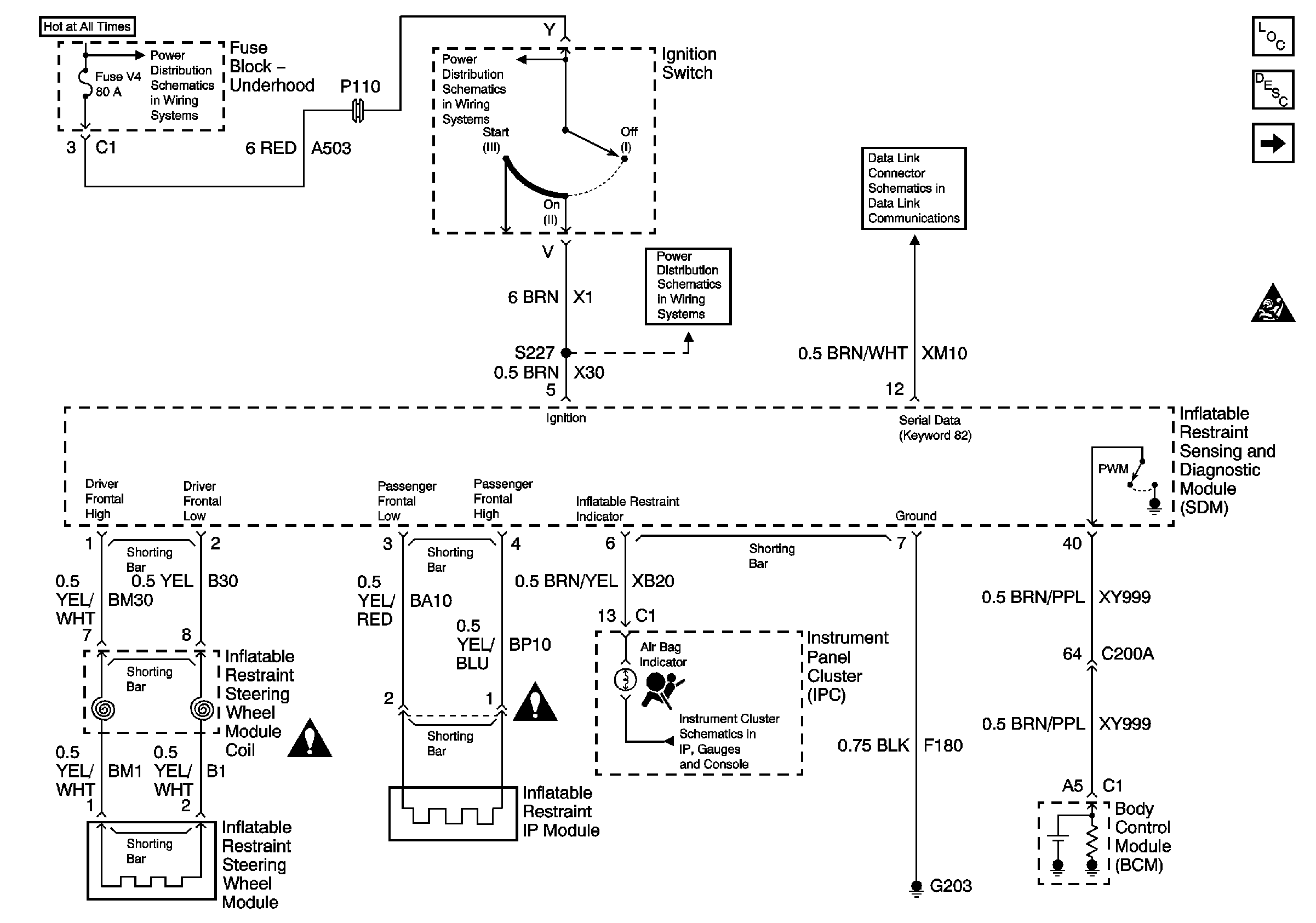
🢒 Power, Ground, Serial Data, Indicator and Front Inflatable Restraint Modules
Power, Ground, Serial Data, Indicator and Front Inflatable Restraint Modules
Power, Ground, BCM, DLC, and SIR Lamp
Master Electrical Component List
Seat Belt Pretensioners, Side Inflatable Restraint Modules, and Sensors
SIR Handling Caution
SIR Handling Caution
SIR Handling Caution
SIR Handling Caution
Handling ESD Sensitive Parts Notice
Handling ESD Sensitive Parts Notice
Handling ESD Sensitive Parts Notice
Handling ESD Sensitive Parts Notice
Handling ESD Sensitive Parts Notice
Ignition Switch and Fuse Block
Ignition Switch and Fuse Block
DLC Terminals 8 and 12
Fuel, Brake to Shift, Airbag, Check Engine, and Cruise Indicators
Battery, ECM, Ignition Coils and Inflatable Restraint Sensing and Diagnostic Module