GM Service Manual Online
For 1990-2009 cars only
Makes
🢒
Cadillac
🢒
2001
🢒
Catera
🢒
Body and Accessories
🢒
Stationary Windows
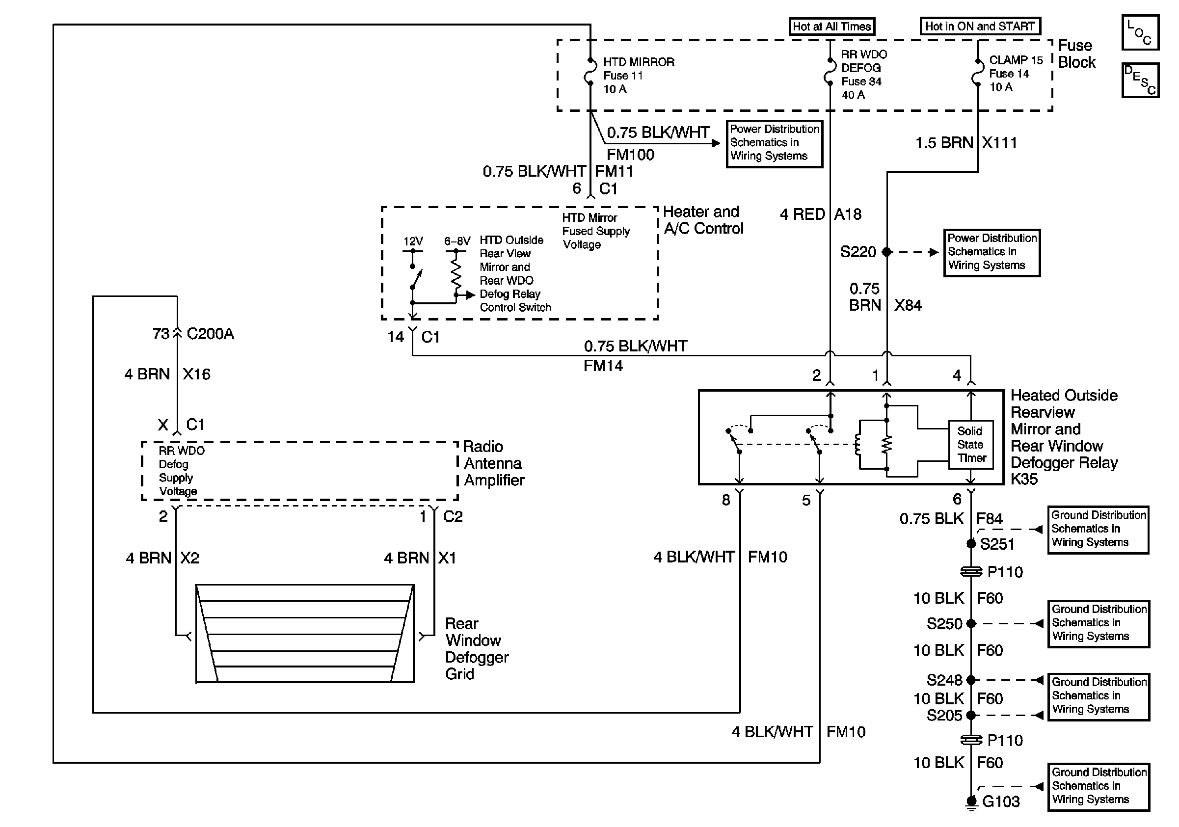
🢒 Defogger Schematics
Master Electrical Component List
Rear Window Defogger Description and Operation
Underhood Fuse Block Fuse V6 and Fuse Block Fuses 17, 28, 29, 33, and34
Underhood Fuse Block Fuses V1 and V4, and Ignition Switch
Fuse Block Fuses 5, 11, 16, and 35
Fuse Block Fuses 2, 9, and 14
G103 (8 of 8)
G103 (7 of 8)
G103 (6 of 8)
G103 (1 of 8)