GM Service Manual Online
For 1990-2009 cars only
Makes
🢒
Cadillac
🢒
2001
🢒
Catera
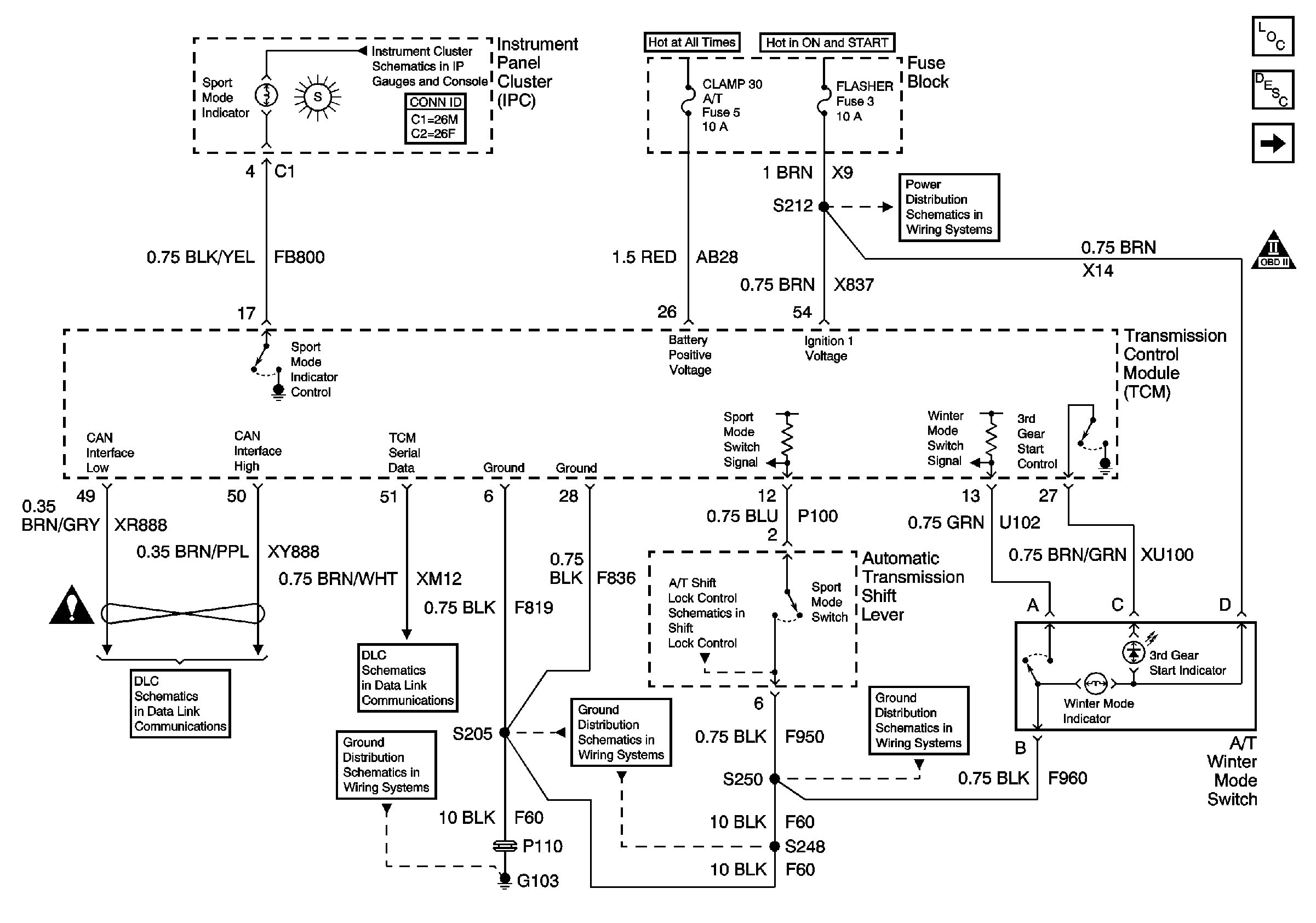
🢒 Power, Ground, Serial Data, Mode Switches and Indicators
Power, Ground, Serial Data, Mode Switches and Indicators
Power, Ground, Serial Data, Mode Switches and Indicators
Master Electrical Component List
Electronic Component Description
A/T Range Switch and Indicators
Automatic Transmission Schematic Icons
Power, Headlamps On Required, ABS, Traction Control, Sport Mode, Check Engine, Brake To Shift, Air Bag, Charging System Brake Pad Wear, Low Washer Fluid, Seat Belt Leveling, Brake and Cruise Indicator
Underhood Fuse Block Fuse V6 and Fuse Block Fuses 17, 28, 29, 33, and34
Underhood Fuse Block Fuses V1 and V4, and Ignition Switch
Fuse Block Fuses 3, 13, and 19
Serial Data and CAN Interface
DLC Pins 3 and 7
G103 (1 of 8)
G103 (6 of 8)
Automatic Transmission Shift Lock Control Switch
G103 (7 of 8)