GM Service Manual Online
For 1990-2009 cars only
Makes
🢒
Cadillac
🢒
1997
🢒
Concours
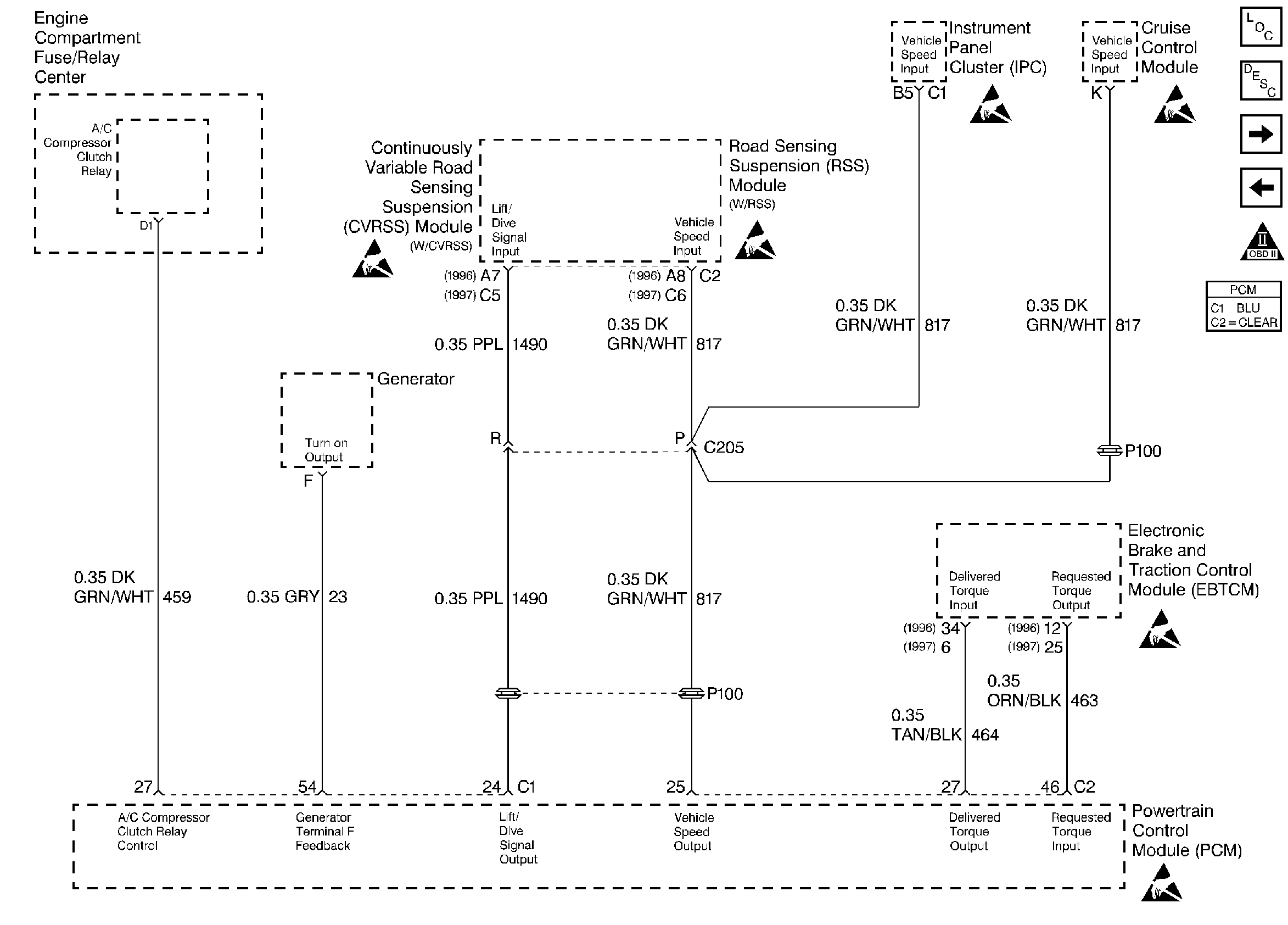
🢒 EBTCM/ Generator/ A/C Relay/ RSS
EBTCM/ Generator/ A/C Relay/ RSS
EBTCM/ Generator/ A/C Relay/ RSS
Engine Controls Components
Cooling Fans/ Relays
Transaxle - partial
OBD II Symbol Description Notice
ESD Notice
ESD Notice
ESD Notice
ESD Notice
ESD Notice
ESD Notice