GM Service Manual Online
For 1990-2009 cars only

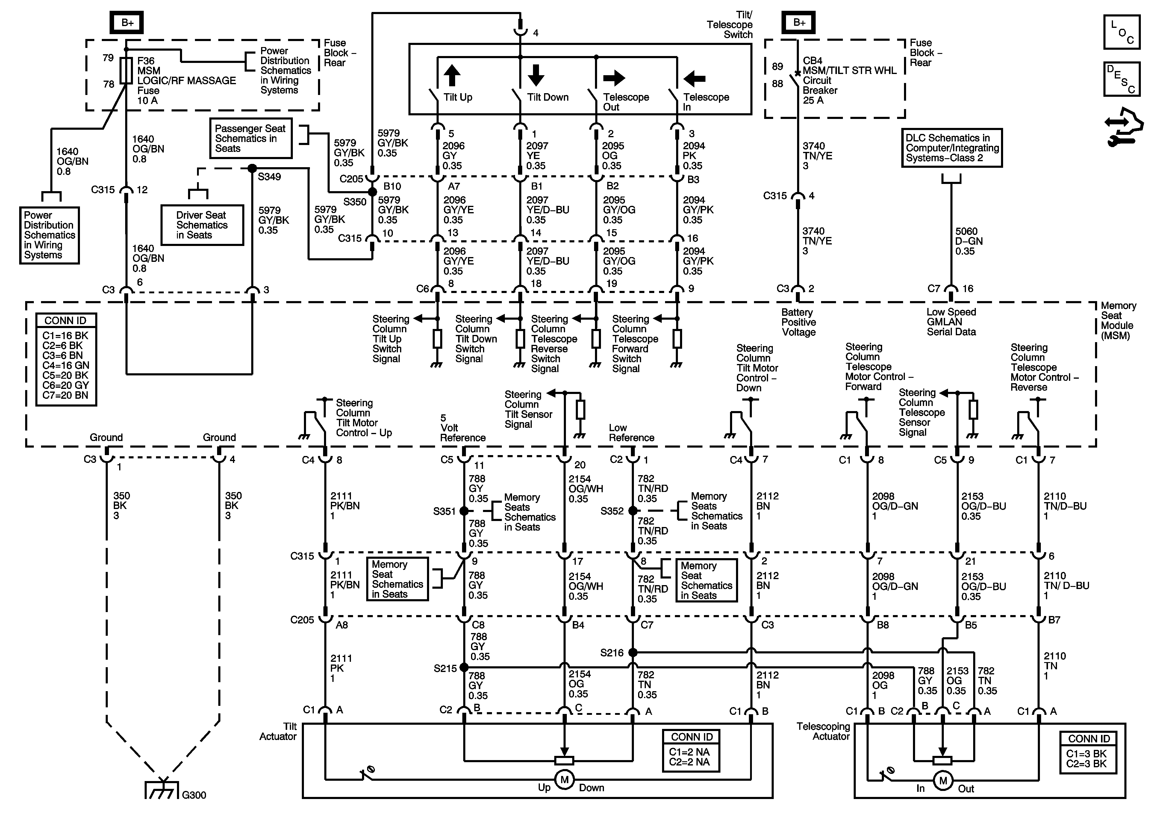
Tilt/Telescoping N37

Tilt/Telescoping - N37


Object Number: 1615545  Size: FS
Master Electrical Component List
Steering Wheel and Column Description and Operation
Control Module References
Rear Fuse Block B+ Bus
w/ AM3
w/A45
Rear Fuse Block - MSM/RT FRT PWR SEAT, MSM LT FRT PWR SEAT, MSM/TILT STR WHL Circuit Breakers, SPARE (Early), ECT/TCM (Late), MSM LOGIC/RF MASSAGE Fuses
DLC Power, Ground, and Low Speed GMLAN
Position Sensors
Position Sensors
Position Sensors
Position Sensors
G300
DLC Power, Ground, and Low Speed GMLAN