GM Service Manual Online
For 1990-2009 cars only
Makes
🢒
Cadillac
🢒
2007
🢒
DTS
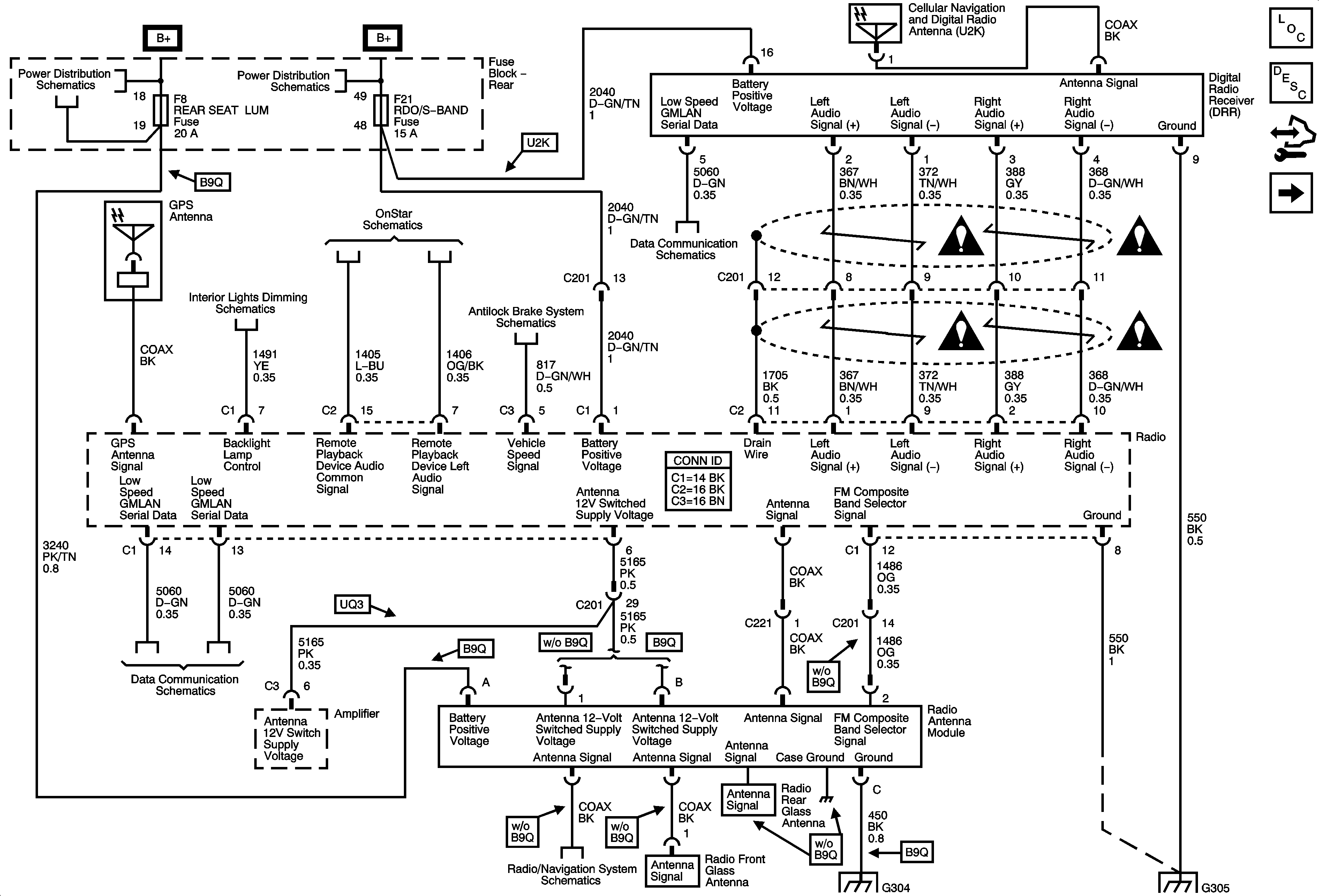
🢒 Power, Ground, Digital Radio Receiver (U2K), Antennas
Power, Ground, Digital Radio Receiver (U2K), Antennas
Power, Ground, Digital Radio Receiver (U2K), Antennas
Radio/Audio System Description and Operation
Amplifier
Rear Fuse Block B+
Rear Fuse Block B+
UE1
Hazard, Headlamp, Driver Information Display Switches, Ashtray, HVAC Control Module, Radio, Clock
Wheel Speed Sensors
Power, Ground and Low Speed GMLAN
Power, Ground and Low Speed GMLAN
Traffic Information Receiver U3Q
G304
G305
Entertainment/Communication Schematic Icons
Entertainment/Communication Schematic Icons
Entertainment/Communication Schematic Icons
Entertainment/Communication Schematic Icons