GM Service Manual Online
For 1990-2009 cars only
Makes
🢒
Cadillac
🢒
1998
🢒
DeVille
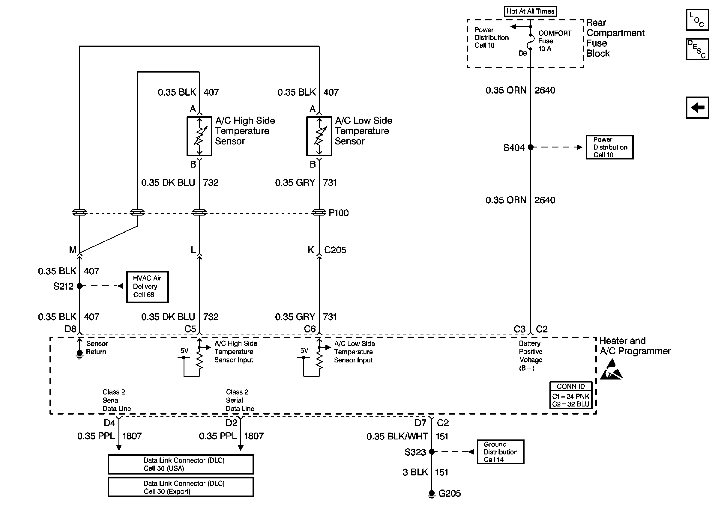
🢒 (Cell 67 (2 of 2))
(Cell 67 (2 of 2))
(Cell 67 (2 of 2))
HVAC Component Views
HVAC Compressor Controls Circuit Description
(Cell 67 (1 of 2))
Cell 10: BODY 3 Fuse
Cell 10: COMFORT Fuse
HVAC Air Delivery/Temperature Control Schematics
HVAC Connector End Views
Data Link Connector Schematics
Cell 50: Class 2 (Export)
Cell 14: G205