GM Service Manual Online
For 1990-2009 cars only
Makes
🢒
Cadillac
🢒
1998
🢒
DeVille
🢒 Cell 100: Daytime Running Lamps - Eldorado
Cell 100: Daytime Running Lamps - Eldorado
Cell 100: Daytime Running Lamps -- Eldorado
Power Distribution Schematics
Power Distribution Schematics
Power Distribution Schematics
Handling ESD Sensitive Parts Notice
Cell 100: Headlamps - Eldorado
Ground Distribution Schematics
Lighting Systems Components
Headlights Circuit Description
Cell 100: Headlights (Deville USA)
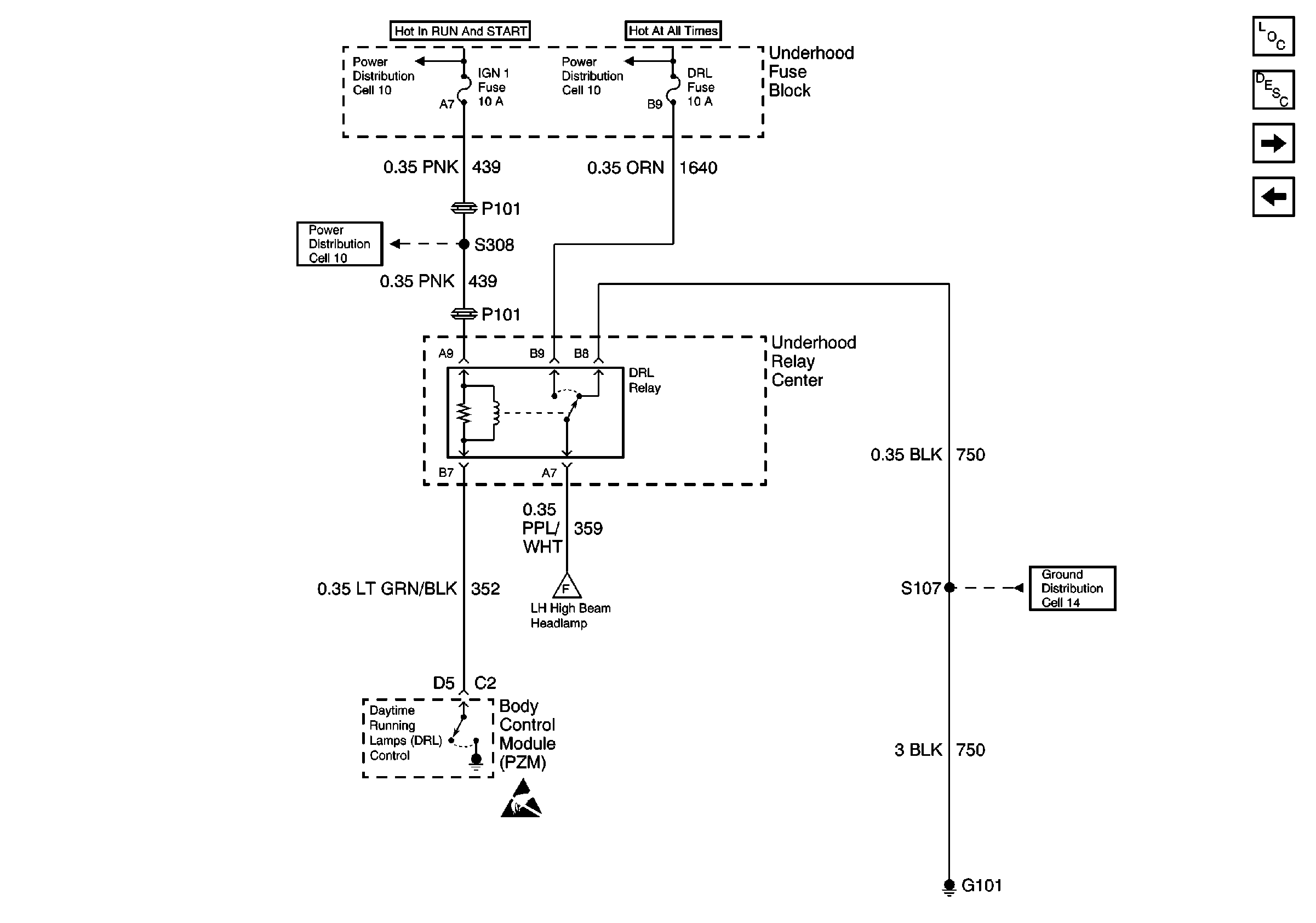
Cell 100: Daytime Running Lamps - DeVille