GM Service Manual Online
For 1990-2009 cars only
Makes
🢒
Cadillac
🢒
1999
🢒
DeVille
🢒 Cell 82: Instrument Cluster, Rear Compartment Fuse Block
Cell 82: Instrument Cluster, Rear Compartment Fuse Block
Cell 82: Instrument Cluster, Rear Compartment Fuse Block
Instrument Panel, Gages, and Console Component Views
Instrument Cluster Circuit Description
Cell 82: Instrument Cluster, PCM
Handling ESD Sensitive Parts Notice
Seat Belt Schematics Eldorado
Body Control System Connector End Views
Ground Distribution Schematics
Ground Distribution Schematics
SIR Handling Caution
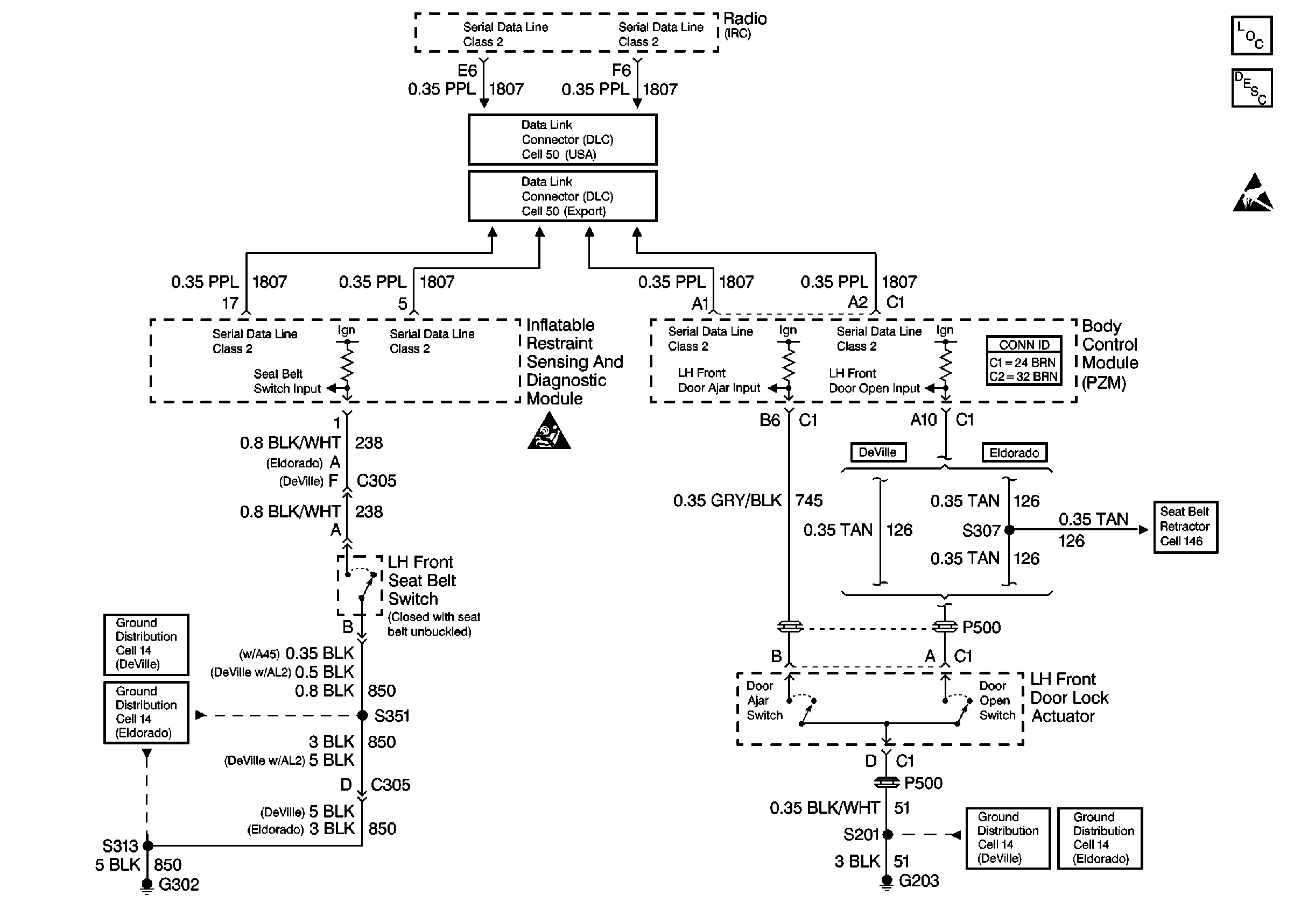
Data Link Connector Schematics
Data Link Connector Schematics
Ground Distribution Schematics
Ground Distribution Schematics