GM Service Manual Online
For 1990-2009 cars only
Makes
🢒
Cadillac
🢒
2000
🢒
DeVille
🢒
Body and Accessories
🢒
Instrument Panel, Gauges, and Console
🢒 Audible Warnings Schematics
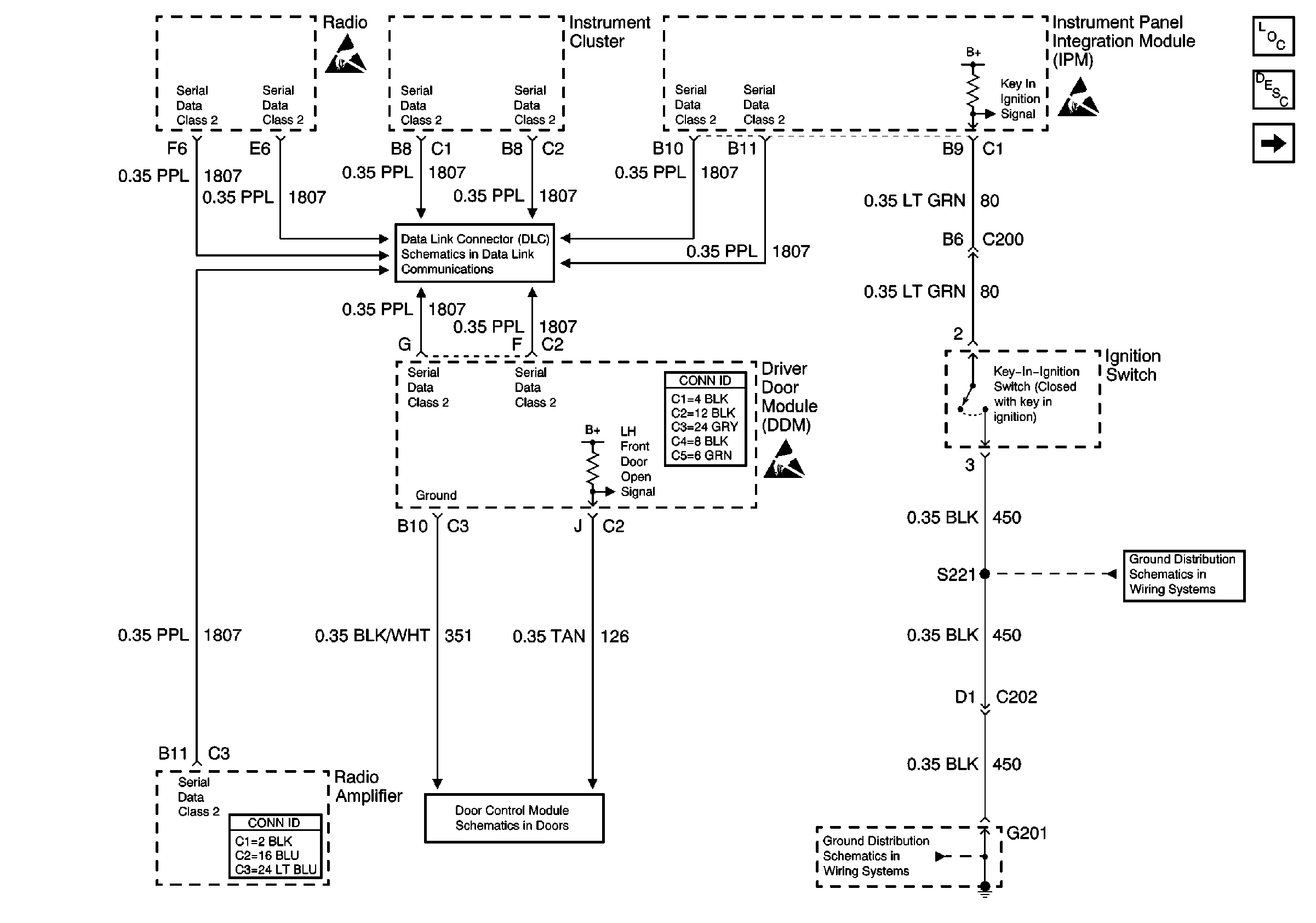
Figure
1:
Radio Output, LH Front Door Open Signal, and Key-In-Ignition Signal
Audible Warnings Components
Audible Warnings Description
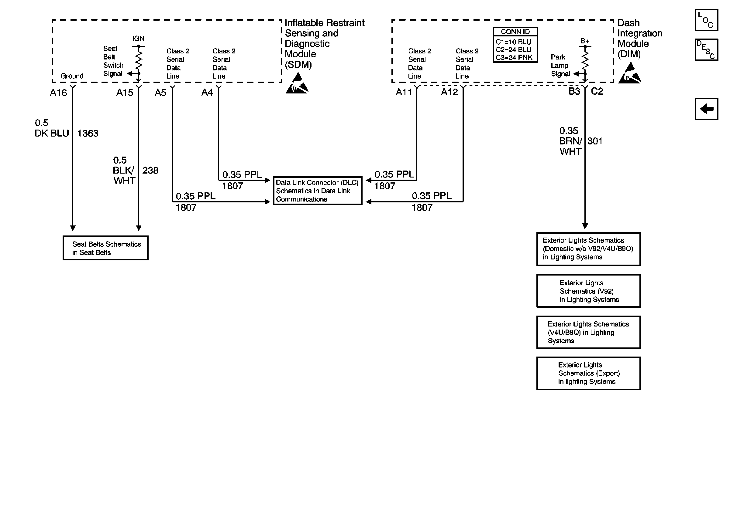
Seat Belt Switch Signal and Park Lamp Signal
Handling ESD Sensitive Parts Notice
Handling ESD Sensitive Parts Notice
Handling ESD Sensitive Parts Notice
Serial Data Class 2 (1 of 3)
Driver Door Module (DDM) Power, Gd., Inputs and Outputs
G201 - Steering Column
G201 - Steering Column
Figure
2:
Seat Belt Switch Signal and Park Lamp Signal
Audible Warnings Components
Audible Warnings Description
Radio Output, LH Front Door Open Signal, and Key-In-Ignition Signal
Handling ESD Sensitive Parts Notice
Handling ESD Sensitive Parts Notice
Serial Data Class 2 (1 of 3)
Fasten Seat Belt Switch and Indicator
Headlamp Switch, Park Lamp Relay
Headlamp Switch, Park Lamp Relay
Headlamp Switch, Park Lamp Relay
Headlamp Switch, Park Lamp Relay