GM Service Manual Online
For 1990-2009 cars only
Makes
🢒
Cadillac
🢒
2000
🢒
DeVille
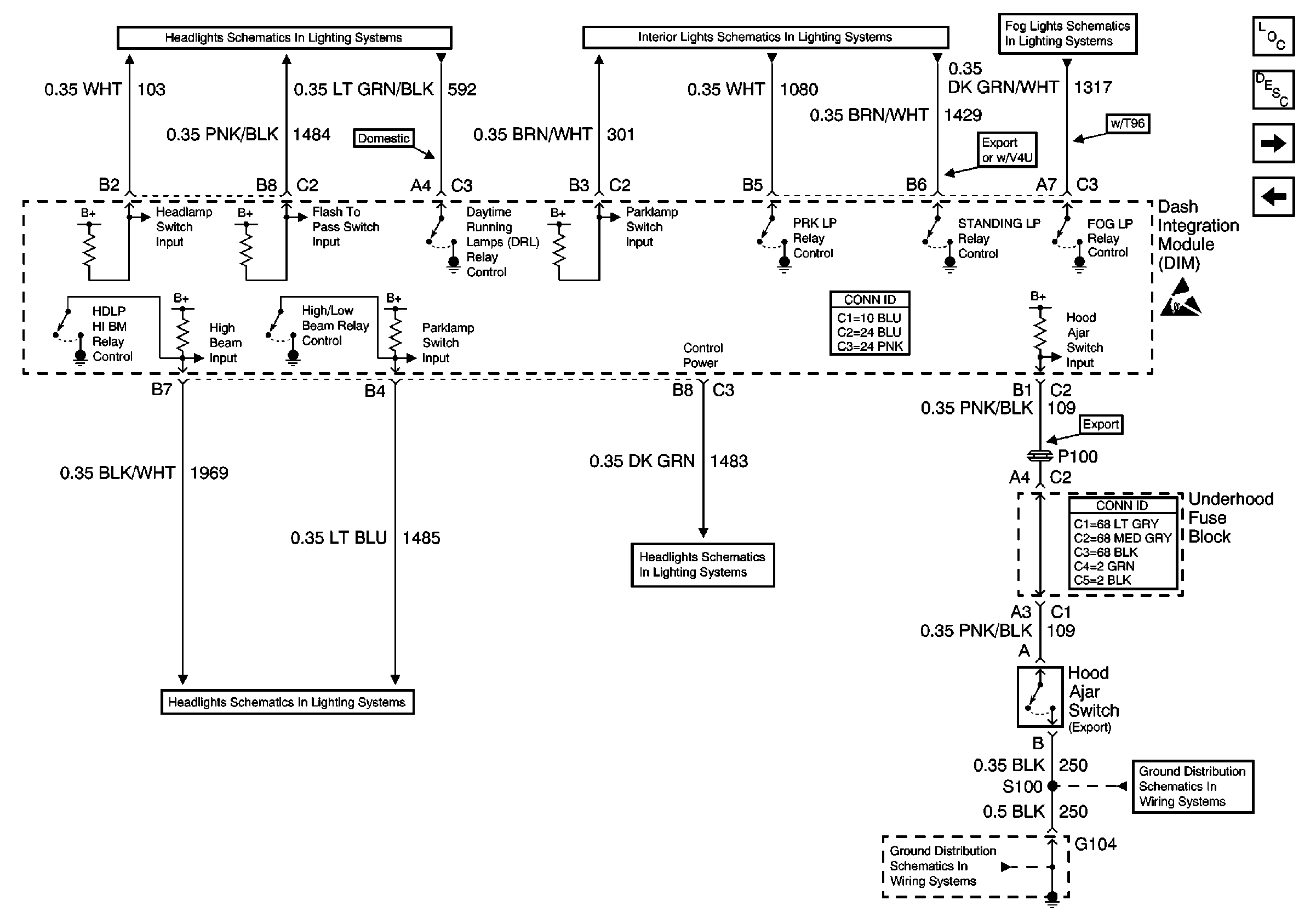
🢒 Dash Integration Module (DIM) - Lighting Inputs and Outputs
Dash Integration Module (DIM) - Lighting Inputs and Outputs
Dash Integration Module (DIM) -- Lighting Inputs and Outputs
Body Control Module Components
Body Control System Circuit Description
Dash Integration Module (DIM) - Inputs and Outputs
Dash Integration Module (DIM) - Ignition Switch Inputs
Handling ESD Sensitive Parts Notice
Headlights Schematics Domestic
Interior Lights Schematics w/o V4U/B9Q
Fog Lights Schematics
Body Control System Connector End Views
Headlights Schematics Domestic
Headlights Schematics Domestic
Power and Grounding Connector End Views Fuse Blocks and Ignition Switch
G104 - Lamps and Other Items
Ground Distribution Schematics