GM Service Manual Online
For 1990-2009 cars only
Makes
🢒
Cadillac
🢒
2000
🢒
DeVille
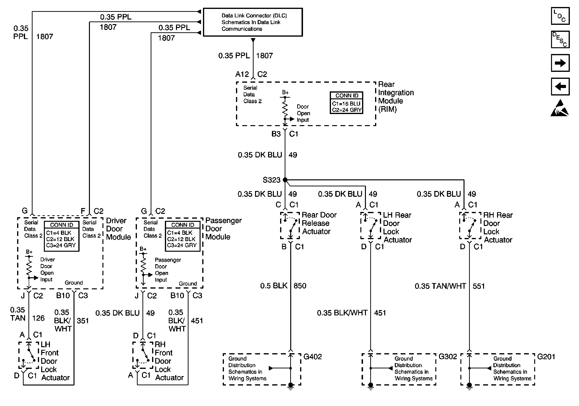
🢒 Door Open Inputs w/B9Q
Door Open Inputs w/B9Q
Door Open Inputs w/B9Q
Data Link Connector Schematics
Lighting Systems Components
Interior Lights Circuit Description
Interior Lamp Relay and Rear Door Courtesy Lamps
Door Open Inputs w/V4U
Handling ESD Sensitive Parts Notice
G402-V4U/B9Q
G302-V4U/B9Q CKT 551
G201-V4U/BQ9