GM Service Manual Online
For 1990-2009 cars only
Makes
🢒
Cadillac
🢒
2001
🢒
DeVille
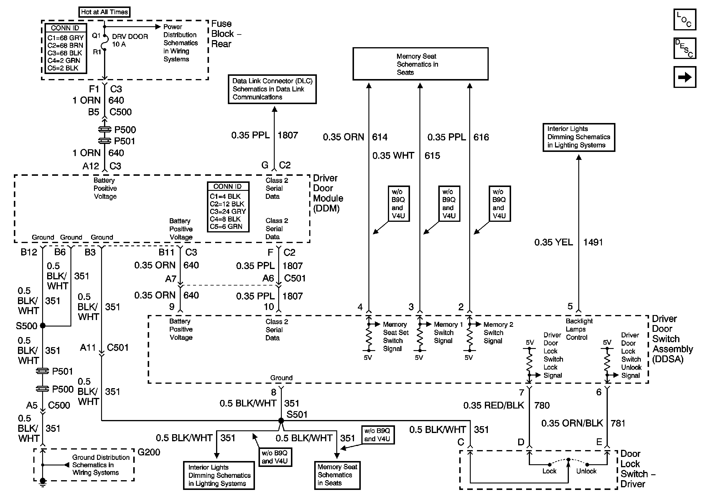
🢒 Driver Door Switch Assembly (DDSA) Power, Ground Inputs and Outputs
Driver Door Switch Assembly (DDSA) Power, Ground Inputs and Outputs
Driver Door Switch Assembly (DDSA) Power, Ground Inputs and Outputs
Master Electrical Component List
Power Door Locks Description and Operation
Driver Door Switch Assembly (DDSA) Internal Details w/Memory (A45)
Memory Function Switch
Front Door Dimming
G200
HVAC BLO, DRV MDL, PASS MDL, PWR TT, HTDST LR, HTDST RR, HTDST RF, and DIM Fuses
Class 2 Serial Data (3 of 3)
Memory Function Switch
Steering Wheel Controls