GM Service Manual Online
For 1990-2009 cars only
Makes
🢒
Cadillac
🢒
2001
🢒
DeVille
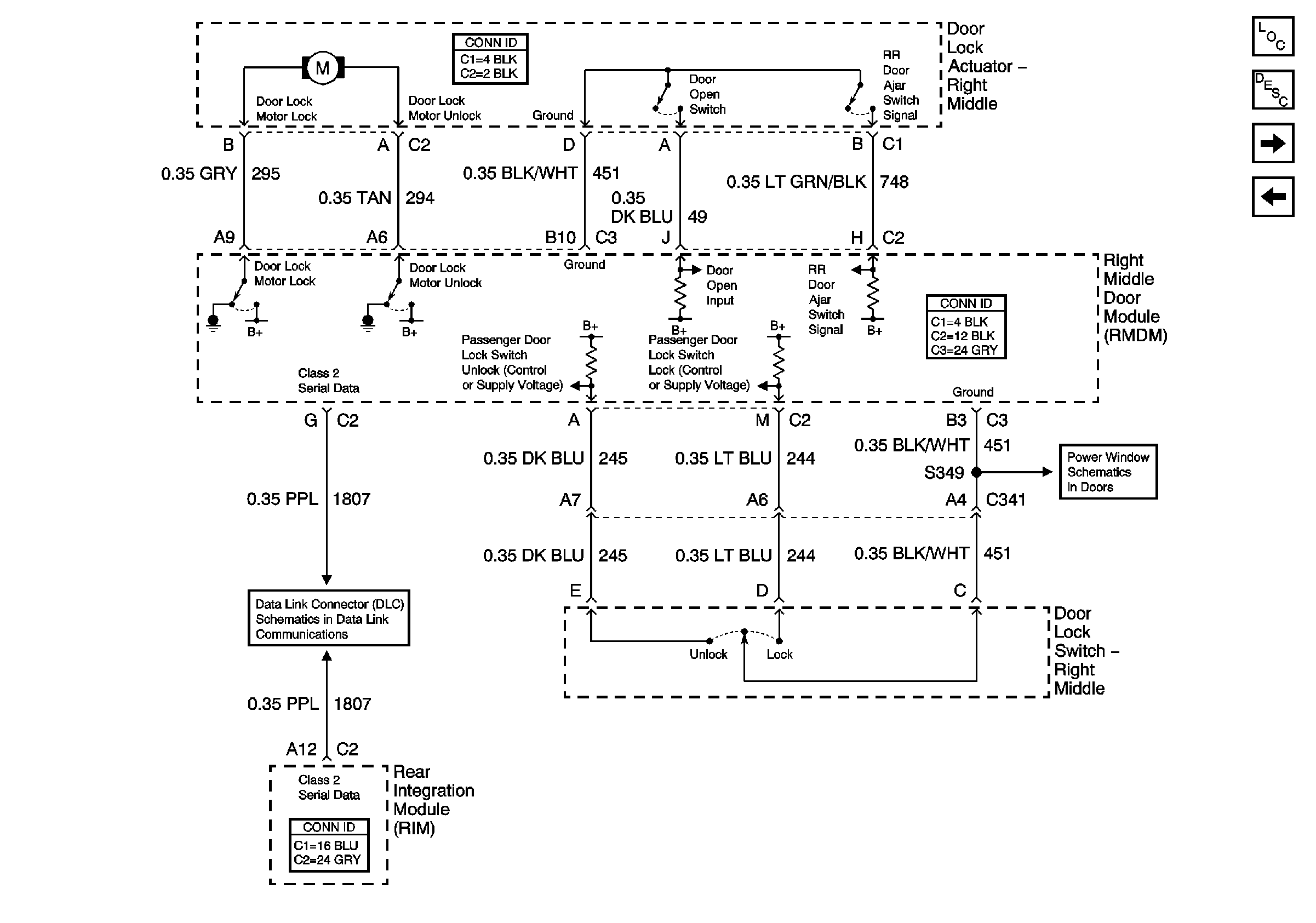
🢒 Right Middle Door Power Door Lock (w/V4U)
Right Middle Door Power Door Lock (w/V4U)
Right Middle Door Power Door Lock (w/V4U)
Master Electrical Component List
Power Door Locks Description and Operation
Right Rear Door Power Door Lock (w/o B9Q)
Right Front Door Power Door Lock (w/B9Q)
Right Middle Door Power Window
Class 2 Serial Data (2 of 3)