GM Service Manual Online
For 1990-2009 cars only
Makes
🢒
Cadillac
🢒
2005
🢒
DeVille
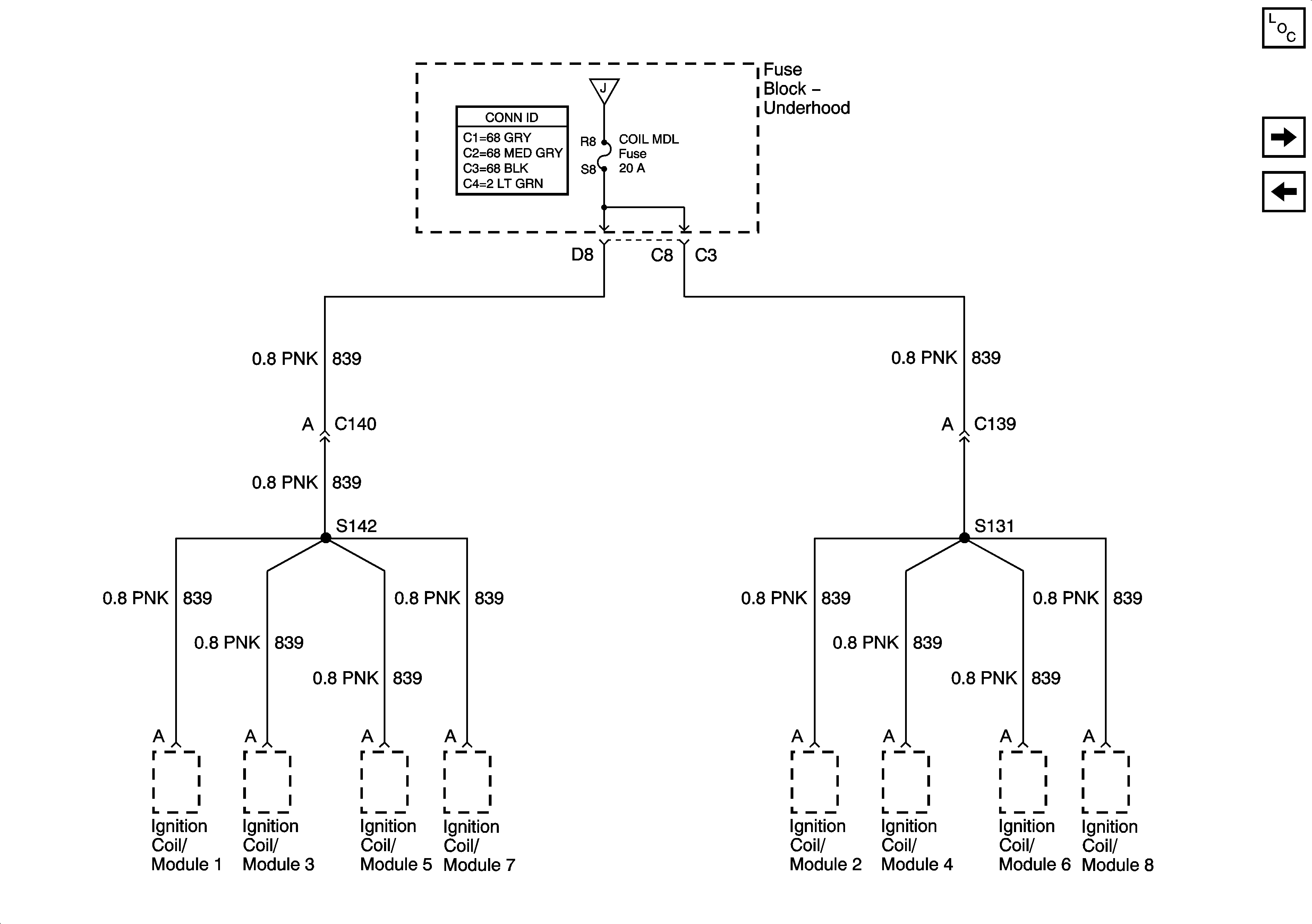
🢒 COIL MDL Fuse
COIL MDL Fuse
COIL MDL Fuse
Master Electrical Component List
INJR 1 and INJR 2 Fuses
OXY SEN, CR CONT, and TRANS Fuses
OXY SEN, CR CONT, and TRANS Fuses