GM Service Manual Online
For 1990-2009 cars only
Makes
🢒
Cadillac
🢒
2005
🢒
DeVille
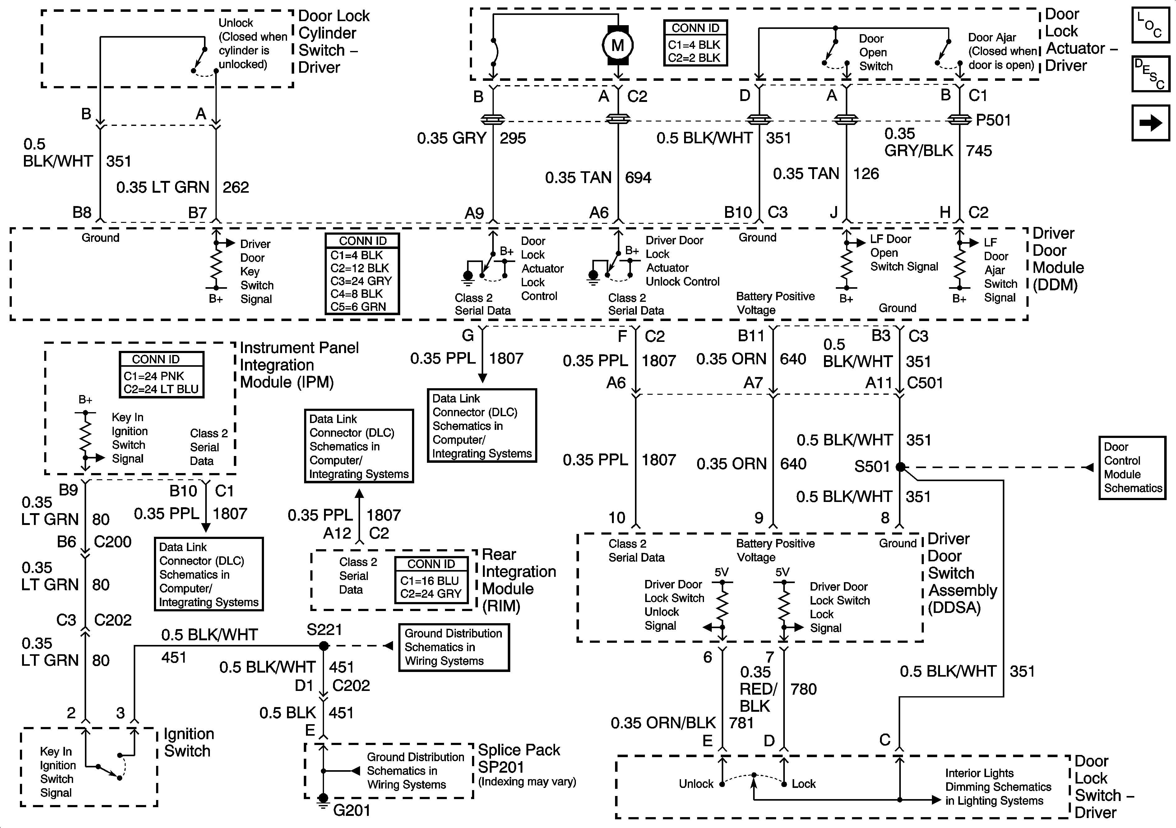
🢒 Driver Door Power Door Lock
Driver Door Power Door Lock
Driver Door Power Door Lock
Master Electrical Component List
Power Door Locks Description and Operation
Left Middle Door Power Door Lock (V4U)
Class 2 Serial Data (1 of 3)
Class 2 Serial Data (3 of 3)
Class 2 Serial Data (2 of 3)
G201 - 1 of 3
Driver Door Switch Assembly (DDSA) Power, Ground, Inputs and Outputs
G201 - 1 of 3
Front Door Dimming