GM Service Manual Online
For 1990-2009 cars only
Makes
🢒
Cadillac
🢒
2005
🢒
DeVille
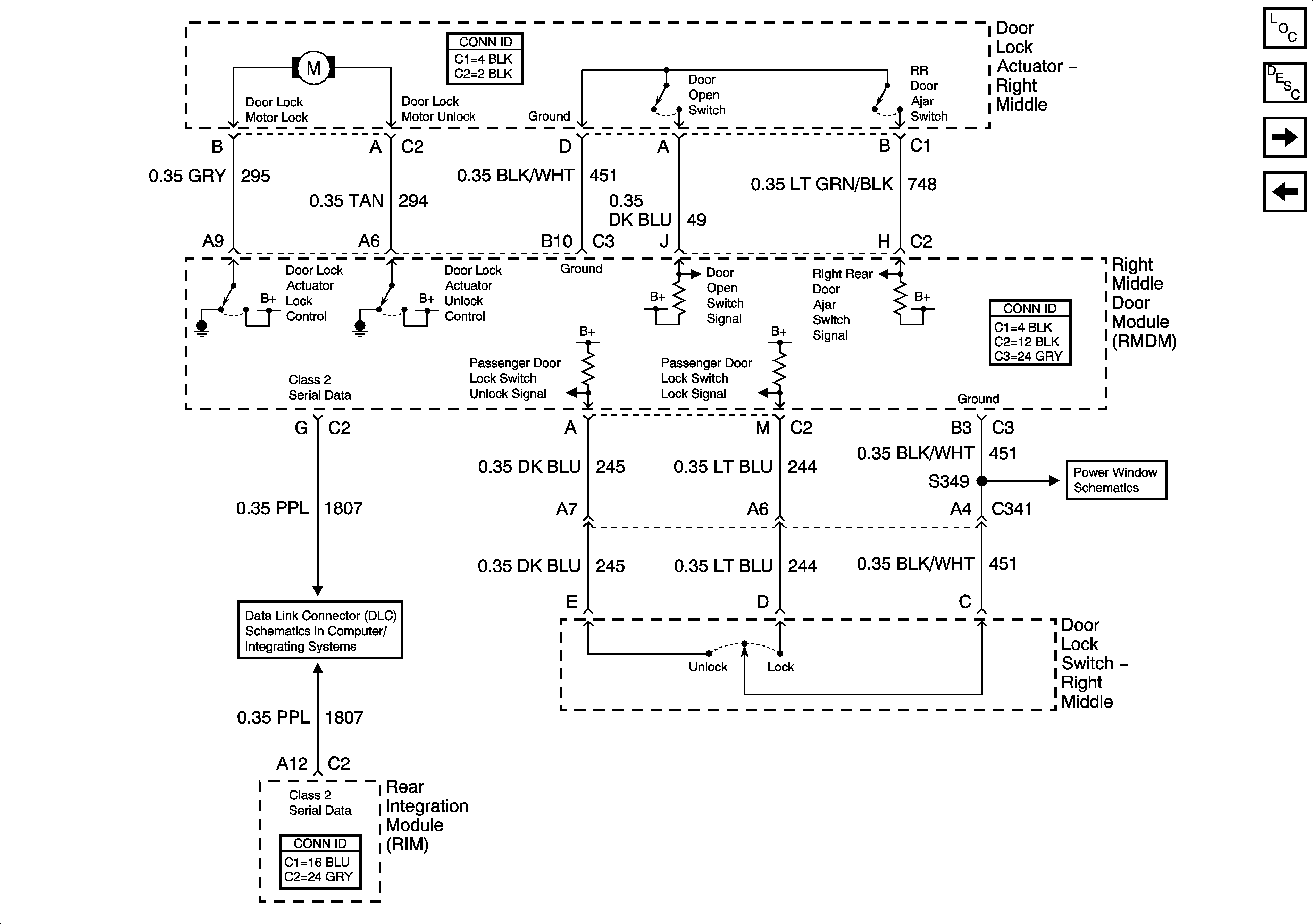
🢒 Right Middle Door Power Door Lock (V4U)
Right Middle Door Power Door Lock (V4U)
Right Middle Door Power Door Lock (V4U)
Master Electrical Component List
Power Door Locks Description and Operation
Right Rear Door Power Door Lock (w/o B9Q)
Right Front Door Power Door Lock (B9Q)
Right Middle Door Power Window (V4U)
Class 2 Serial Data (2 of 3)