GM Service Manual Online
For 1990-2009 cars only
Makes
🢒
Cadillac
🢒
2001
🢒
Eldorado
🢒 Inputs
Inputs
Inputs
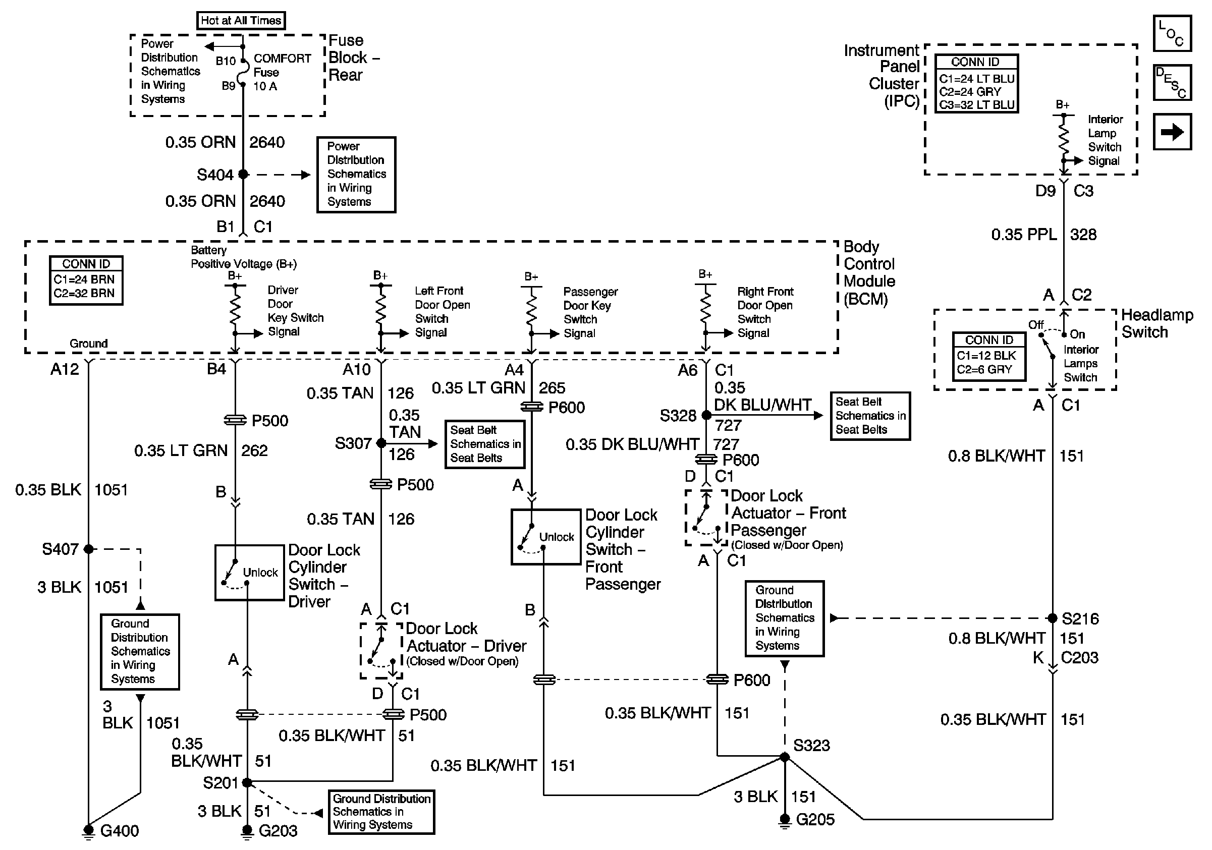
Master Electrical Component List
Door Courtesy, IP Compartment, and Rear Compartment Lamps
Seat Belt Retractor Actuators
G205
G203
G400
Seat Belt Retractor Actuators
COMFORT Fuses
BODY 3 and INADVERT Fuses