GM Service Manual Online
For 1990-2009 cars only
Makes
🢒
Cadillac
🢒
2002
🢒
Eldorado
🢒
Body and Accessories
🢒
Wiring Systems
🢒 Suspension Controls Schematics
Figure
1:
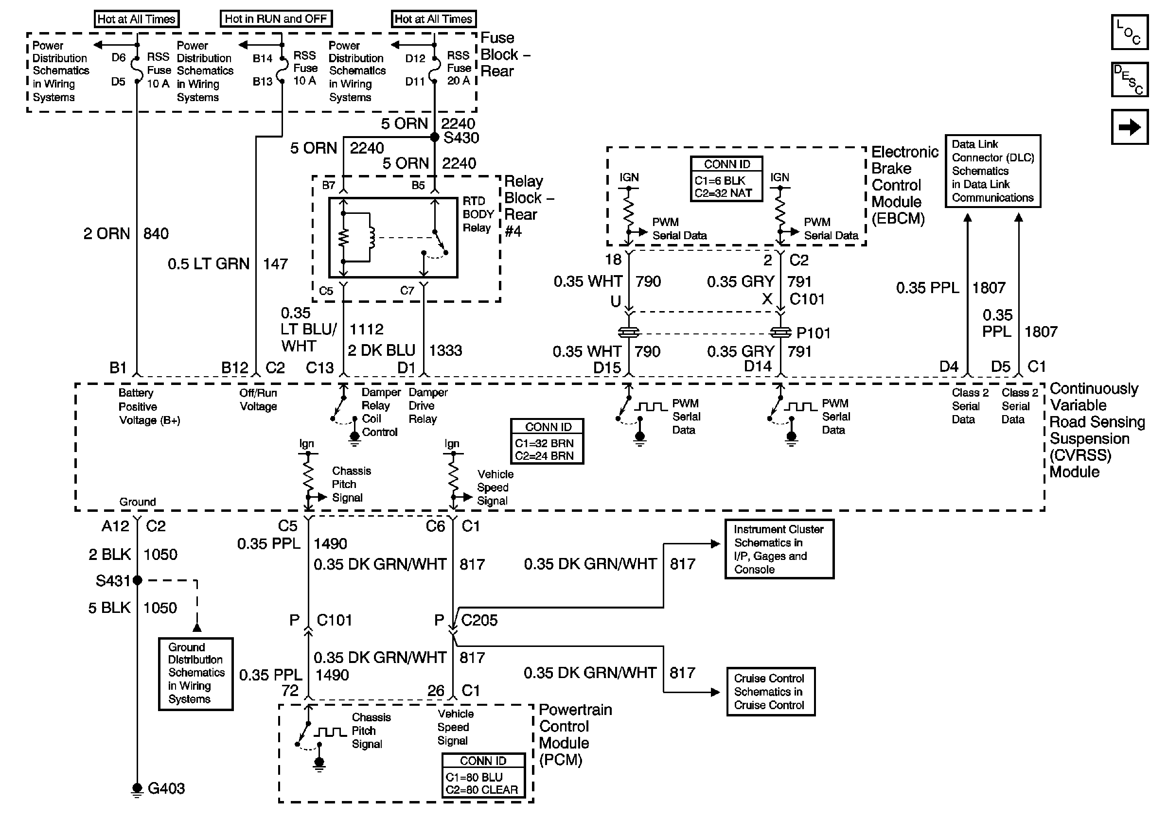
Power and Ground
Master Electrical Component List
Road Sensing Suspension Description and Operation
Sensors and Actuators
Cruise Control Module
Gages and MIL
G306 and G403
BODY 1 Fuse
BODY 1 Fuse
BATT 3 and Ignition Switch (1 of 2)
Power, Ground, and Class 2 (1 of 2)
Figure
2:
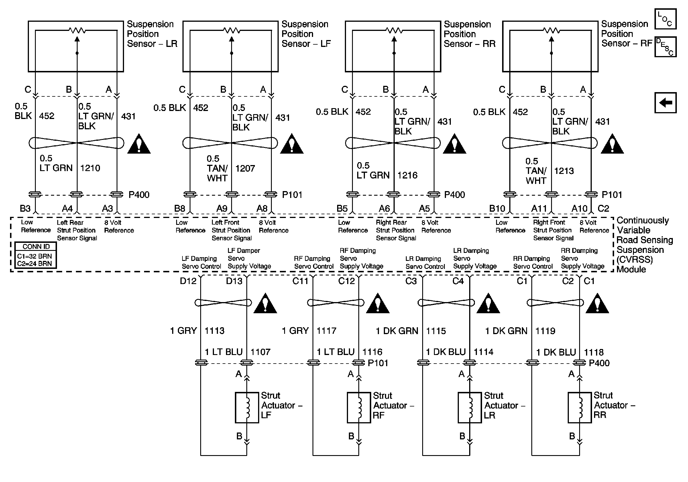
Sensors and Actuators
Master Electrical Component List
Road Sensing Suspension Description and Operation
Power and Ground
Suspension Controls Schematic Icons
Suspension Controls Schematic Icons
Suspension Controls Schematic Icons
Suspension Controls Schematic Icons
Suspension Controls Schematic Icons
Suspension Controls Schematic Icons
Suspension Controls Schematic Icons
Suspension Controls Schematic Icons