GM Service Manual Online
For 1990-2009 cars only
Makes
🢒
Cadillac
🢒
2002
🢒
Eldorado
🢒 Gages and MIL
Gages and MIL
Gages
Master Electrical Component List
Instrument Cluster Description and Operation
Warning Indicator Lamps
Powers and Grounds
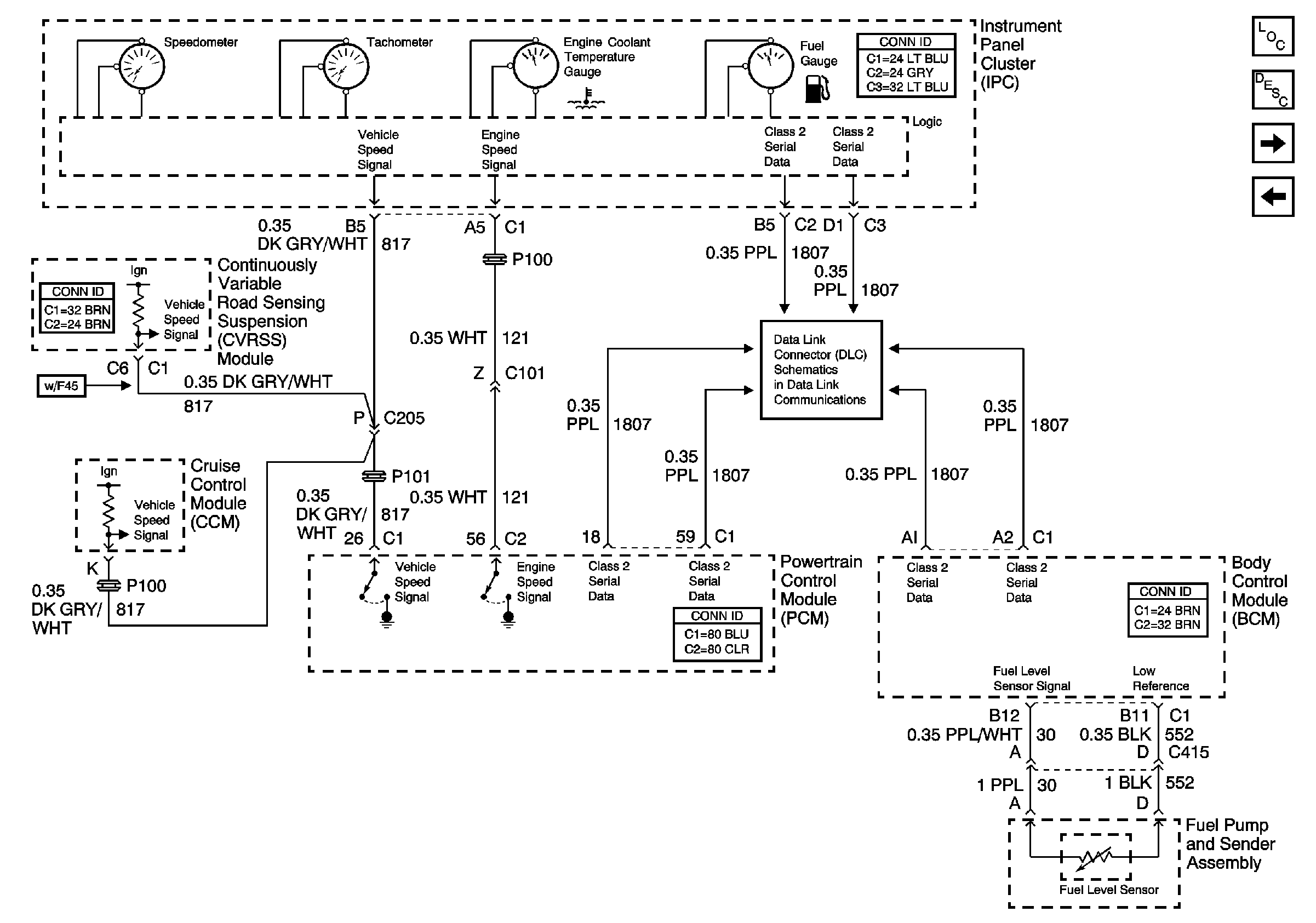
Power, Ground, and Class 2 (1 of 2)