GM Service Manual Online
For 1990-2009 cars only
Makes
🢒
Cadillac
🢒
2002
🢒
Escalade EXT
🢒
Body and Accessories
🢒
Wiring Systems
🢒 Cigar Lighter/Power Outlet Schematics
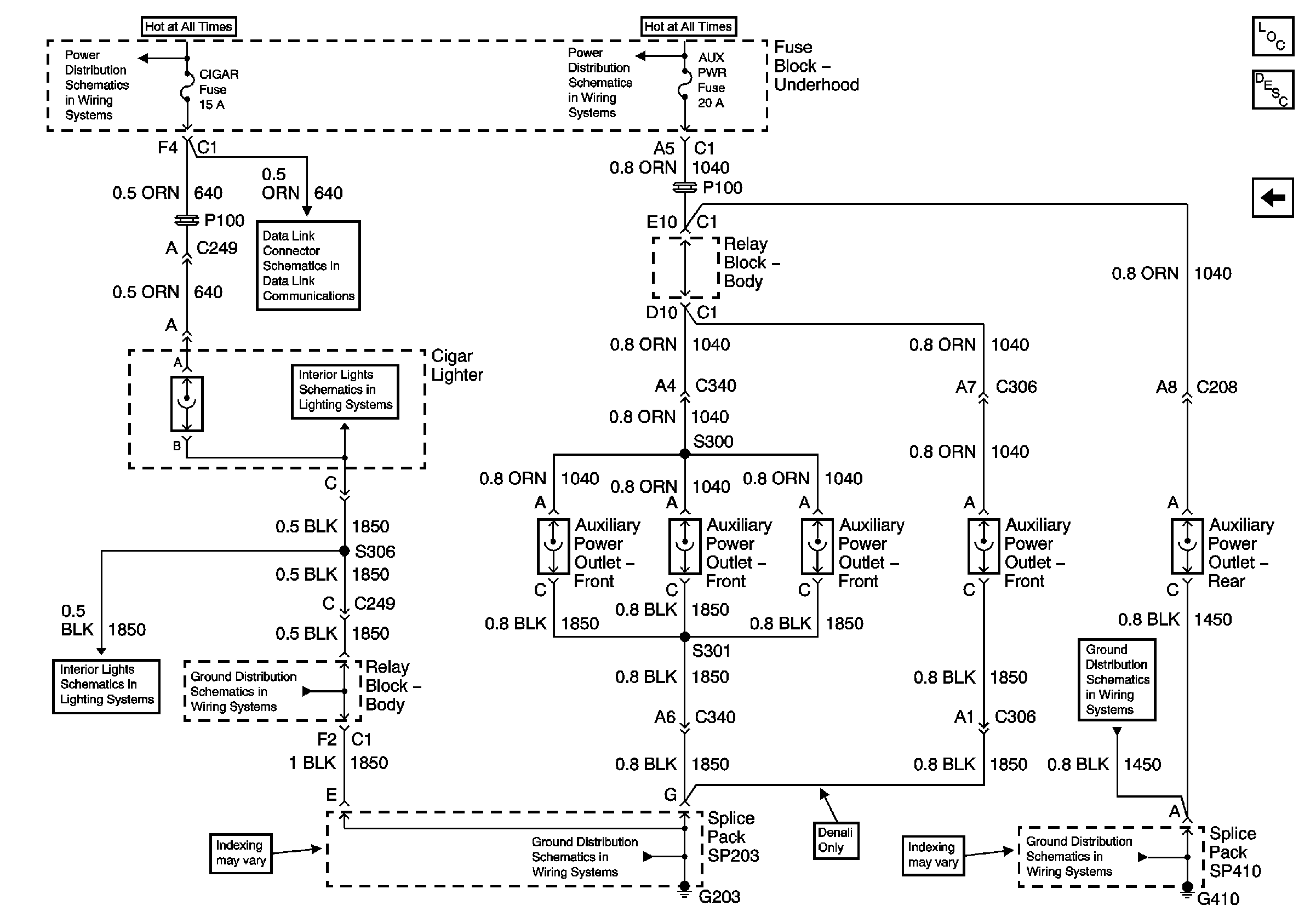
Figure
1:
Except Luxury
Master Electrical Component List
Luxury Only
AIR, RADIO, ECM B, FRT HVAC, and CIGAR Fuses
SEO 1, SEO 2, and AUX PWR Fuses
AIR, RADIO, ECM B, FRT HVAC, and CIGAR Fuses
G203 - 4 of 4
G203 - 3 of 4
G203 - 3 of 4
G410 - 1 of 2
G410 - 1 of 2
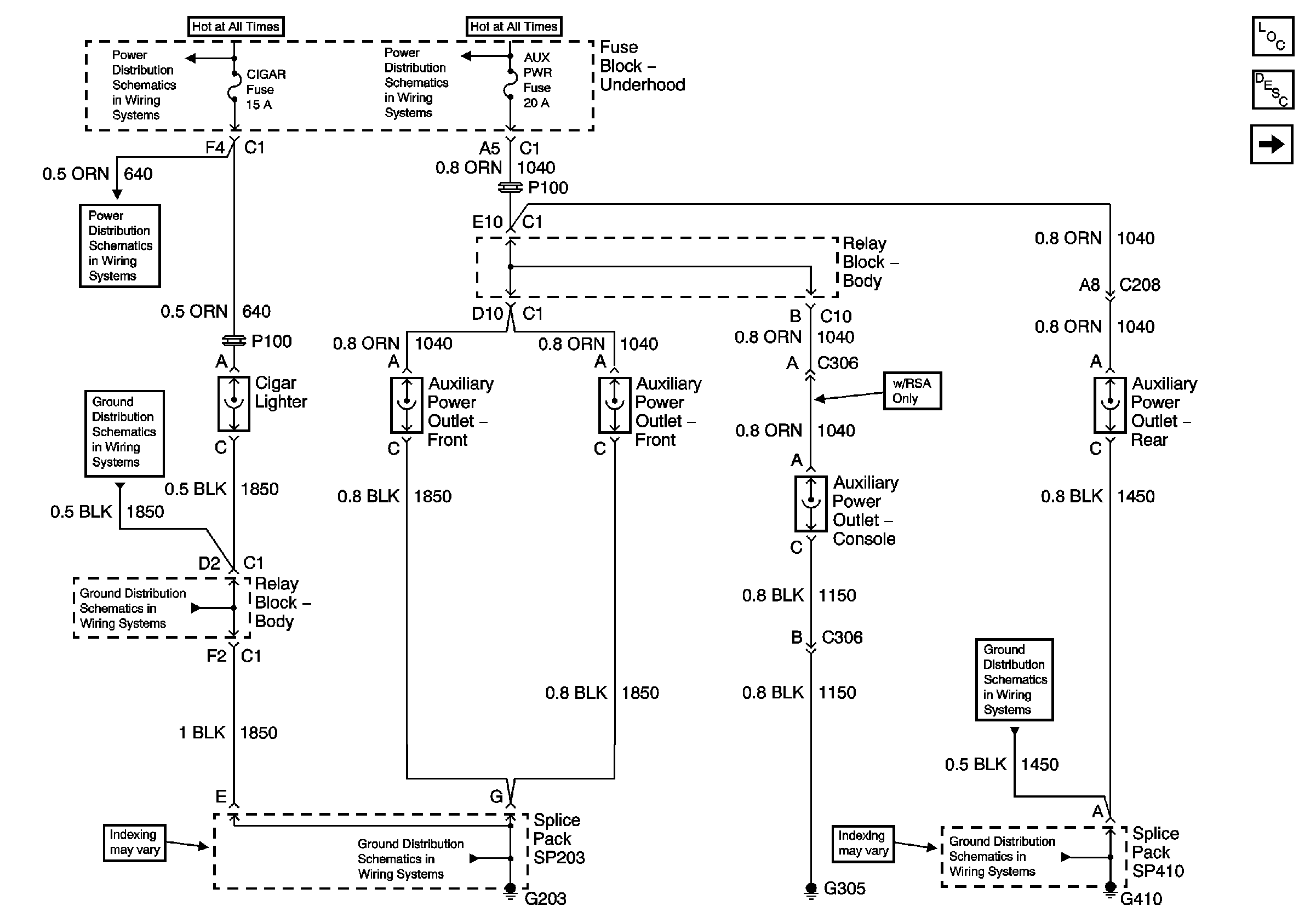
Figure
2:
Luxury Only
Master Electrical Component List
Except Luxury
AIR, RADIO, ECM B, FRT HVAC, and CIGAR Fuses
SEO 1, SEO 2, and AUX PWR Fuses
Power, Ground
Bezel Lamp and Door Jamb Switch - LF
Bezel Lamp and Door Jamb Switch - LF
G203 - 3 of 4
G410 - 1 of 2
G410 - 1 of 2
G203 - 3 of 4