GM Service Manual Online
For 1990-2009 cars only
Makes
🢒
Cadillac
🢒
2002
🢒
Escalade EXT
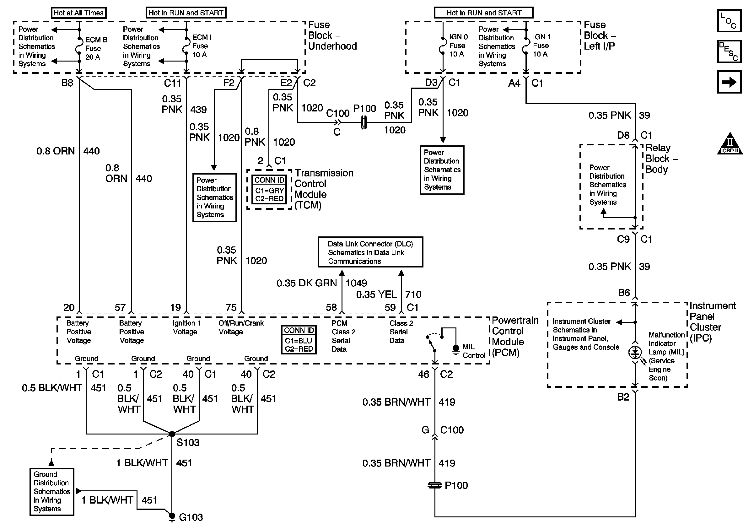
🢒 Module Power, Ground, Serial Data and MIL
Module Power, Ground, Serial Data and MIL
Module Power, Ground, Serial Data, and MIL
Master Electrical Component List
Powertrain Control Module Description
Engine Data Sensors - Pressure and Temperature
OBD II Symbol Description Notice
AIR, RADIO, ECM B, FRT HVAC, and CIGAR Fuses
ECM 1, ETC, INJ A and INJ B Fuses
RTD, RDO AMP, CRANK, and IGN 0 Fuses
Splice Pack SP205
RTD, RDO AMP, CRANK, and IGN 0 Fuses
IGN 1, SEO IGN, and AIR BAG Fuses
IGN 1, SEO IGN, and AIR BAG Fuses
Indicators and Serial Data
G103, G105, and G106