GM Service Manual Online
For 1990-2009 cars only
Makes
🢒
Cadillac
🢒
2002
🢒
Escalade EXT
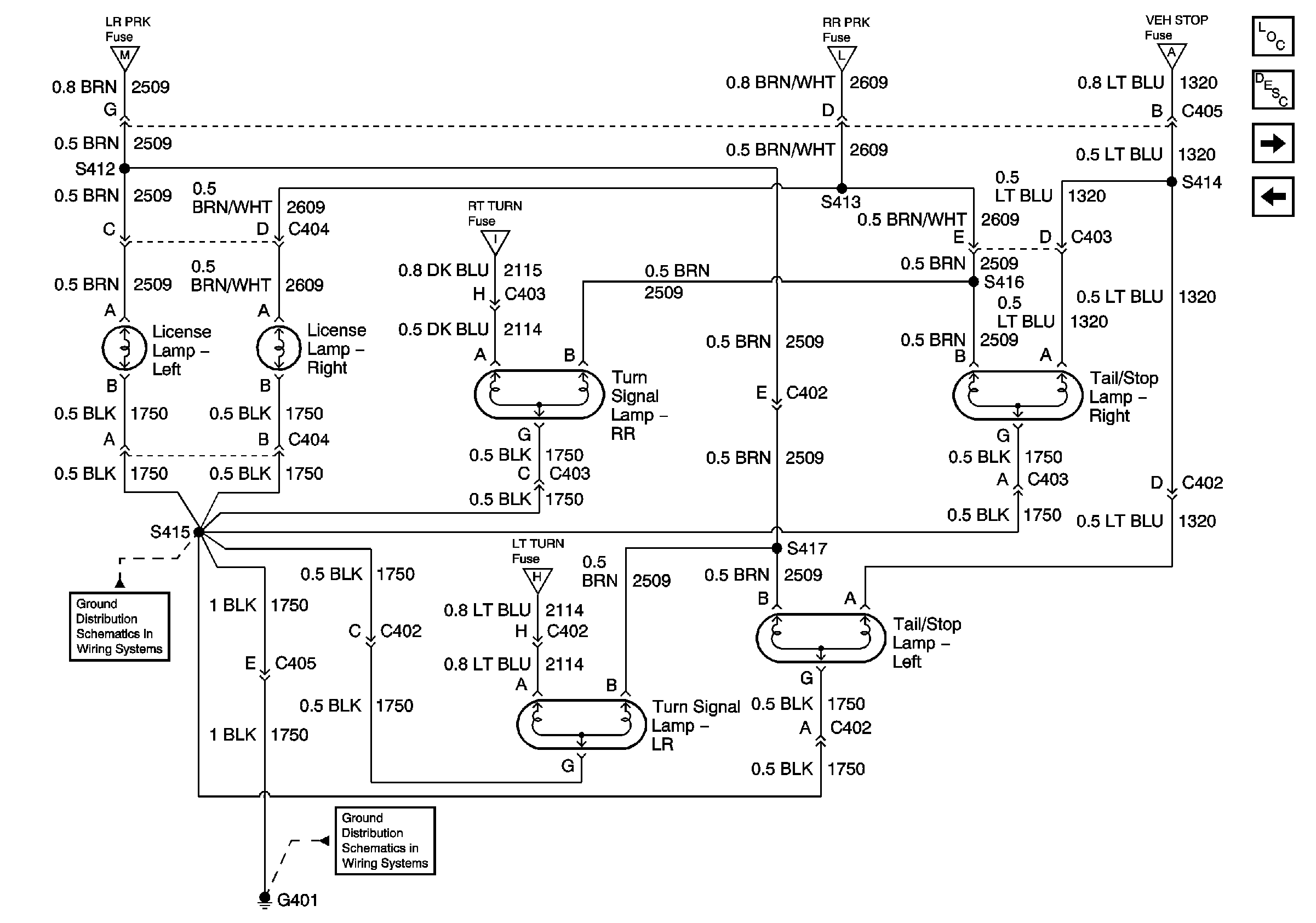
🢒 License, Turn Signal, Tail/Stop Lamps
License, Turn Signal, Tail/Stop Lamps
License, Turn Signal, Tail/Stop Lamps
Master Electrical Component List
Exterior Lighting Systems Description and Operation
Backup Lamps
CHMSL Control
Park Lamp Control
Park Lamp Control
Park/Turn Signal Lamps
G401 - Avalanche Built Before July, 16 2001 and 4WD Escalade
G401 - Avalanche Built Before July, 16 2001 and 4WD Escalade
Park/Turn Signal Lamps
G401 - Avalanche Built Before July, 16 2001 and 4WD Escalade