GM Service Manual Online
For 1990-2009 cars only
Makes
🢒
Cadillac
🢒
2002
🢒
Escalade EXT
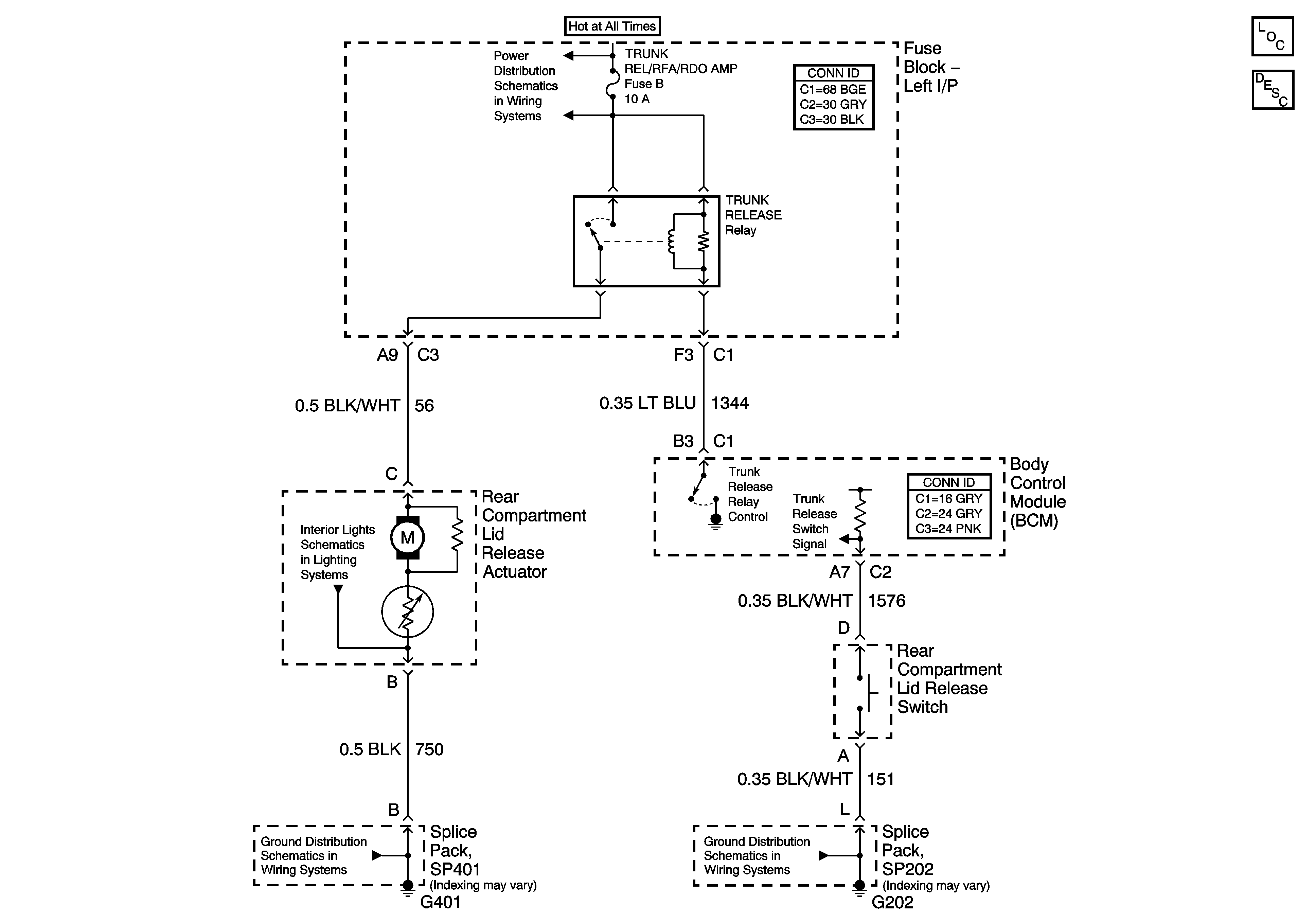
🢒 Trunk Release
Trunk Release
Master Electrical Component List
Luggage Compartment Description and Operation
BATT1, PWR Seat, PWR Mirror, DR Lock, Trunk Release/RFA
Instrument Panel and Rear Compartment Lamps
SP401
SP202