GM Service Manual Online
For 1990-2009 cars only
Makes
🢒
Cadillac
🢒
2003
🢒
Escalade EXT
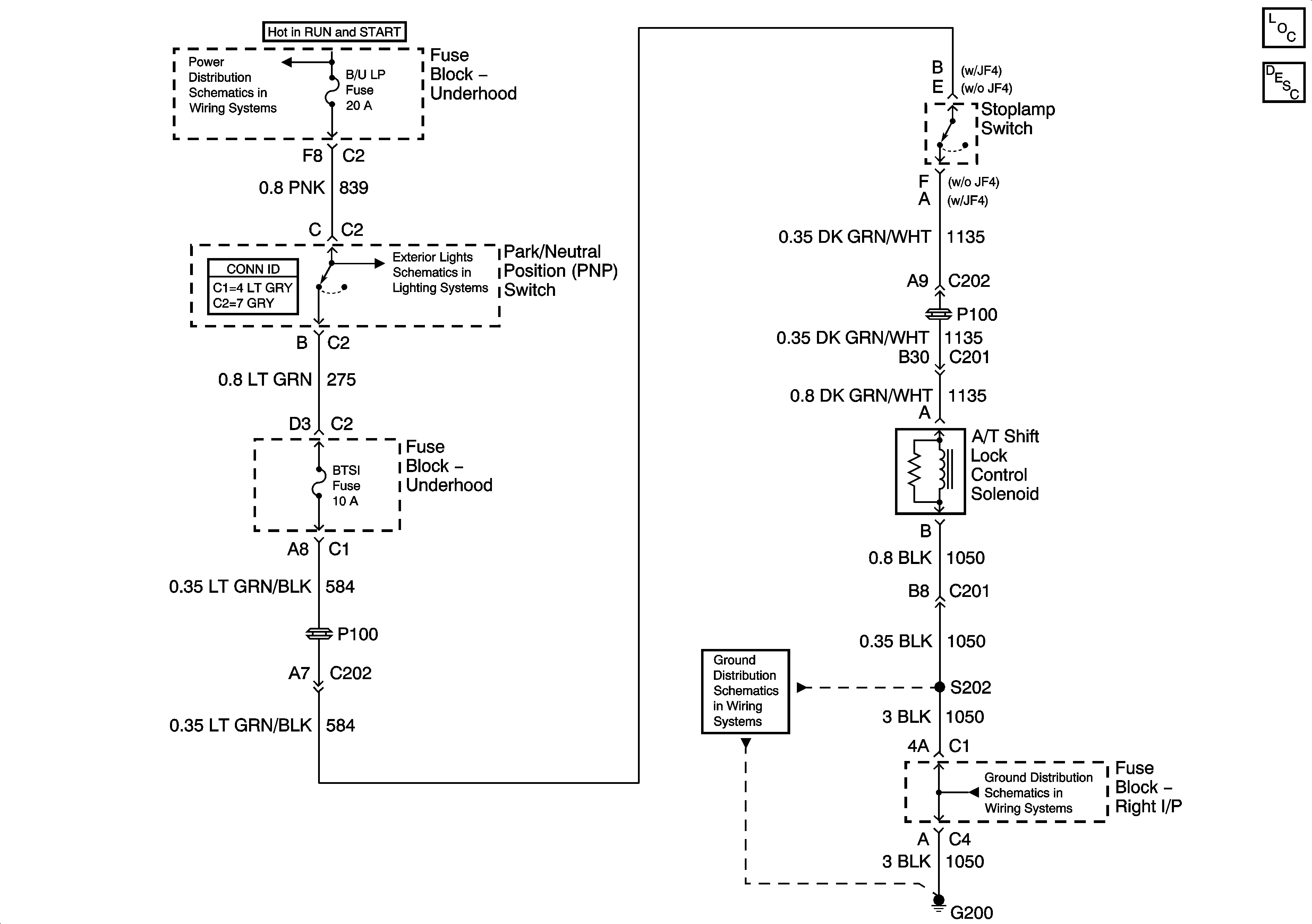
🢒 03 GMT800 Shift Lock CTRL SCH
03 GMT800 Shift Lock CTRL SCH
Master Electrical Component List
Automatic Transmission Shift Lock Control Description and Operation
IGN 1 Relay Bus, SEO B2, RR DEFOG, SEO IGN, B/U LP
Backup Lamps
G200 - 1 of 3
G200 - 1 of 3