GM Service Manual Online
For 1990-2009 cars only
Makes
🢒
Cadillac
🢒
2004
🢒
Escalade EXT
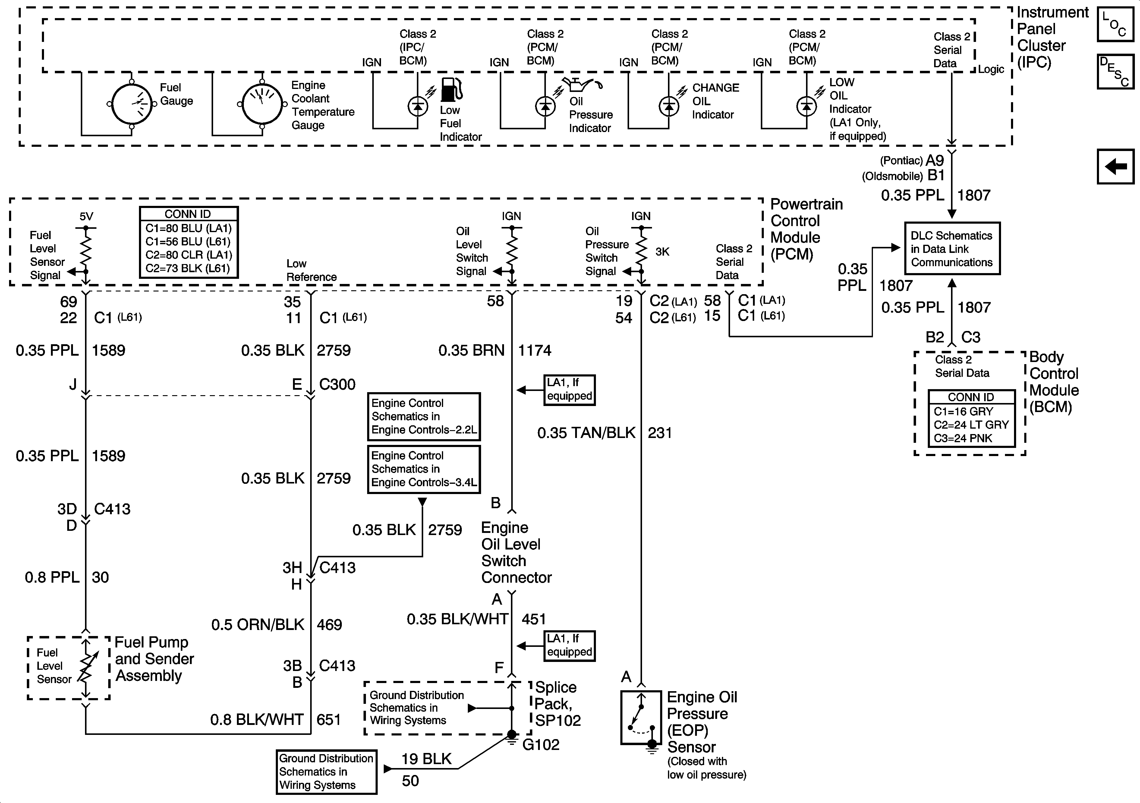
🢒 Fuel Level, Oil Level and Oil Pressure
Fuel Level, Oil Level and Oil Pressure
Fuel Level, and Oil Pressure
Master Electrical Component List
Indicator/Warning Message Description and Operation
Indicators
Data Link Connector (DLC) Schematics
Engine Data Sensors- Pressure and Temperature
Engine Data Sensors - Pressure and Temperature
G202