GM Service Manual Online
For 1990-2009 cars only
Makes
🢒
Cadillac
🢒
2004
🢒
Escalade EXT
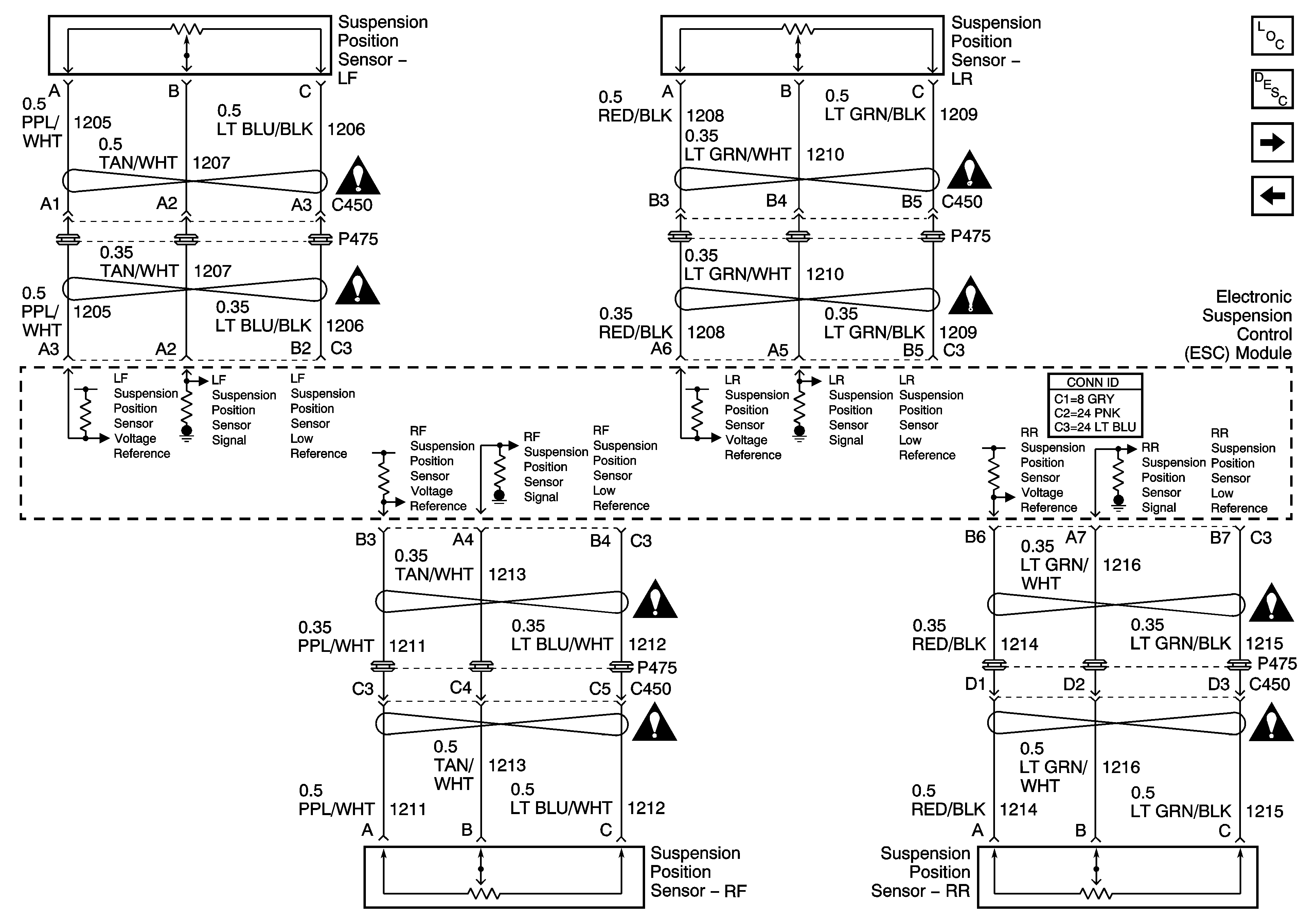
🢒 Suspension Position Sensors
Suspension Position Sensors
Suspension Position Sensors
Master Electrical Component List
Electronic Suspension Control Description and Operation
Suspension Damper Solenoids
Steering Wheel Speed/Position Sensor Inputs
Suspension Controls Schematic Icons
Suspension Controls Schematic Icons
Suspension Controls Schematic Icons
Suspension Controls Schematic Icons
Suspension Controls Schematic Icons
Suspension Controls Schematic Icons
Suspension Controls Schematic Icons
Suspension Controls Schematic Icons