GM Service Manual Online
For 1990-2009 cars only
Makes
🢒
Cadillac
🢒
2004
🢒
Escalade EXT
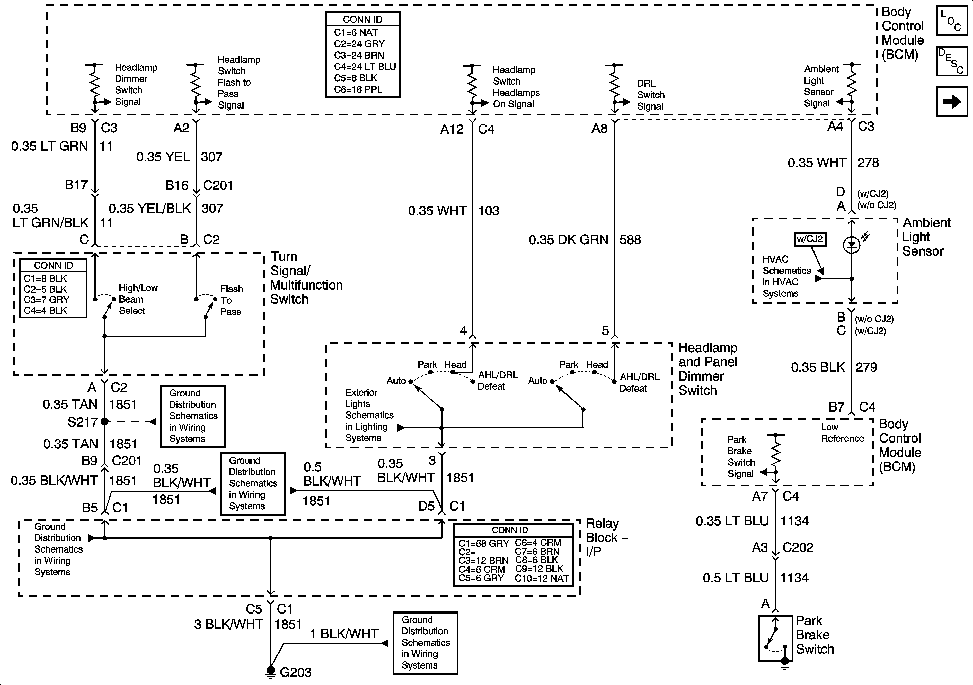
🢒 Headlights/DRL Controls
Headlights/DRL Controls
Headlights/DRL Controls
Master Electrical Component List
Exterior Lighting Systems Description and Operation
Headlights
G203 - 1 of 3
G203 - 3 of 3
G203 - 2 of 3
Park Lamp Relay - Domestic
G203 - 1 of 3